漫談現代無人機及其飛控關鍵技術(軍用類)
發布時間:2018-02-28 責任編輯:wenwei
【導讀】無人機係統以其機動靈活、持久飛行和“零傷亡”dengtedianjihushentoudaozhanchangkongjiandegegelingyu。jinqijicijubuzhanzhengzhongwurenjidetuchubiaoxian,gengjiayinqilegeguojunfang,youqishijunshiqiangguodegaoduzhongshi,yichengweixinxiwuqizhuangbeitixideguanjianjiedianhezhongyaozuchengbufen,zaixinxizhiyuan、信息對抗和火力打擊等領域發揮著不可替代的作用。

與有人駕駛飛機相比,無人機的優勢主要體現在以下五個方麵:
一是可長時間執行空中任務;
二是可替代有人駕駛飛機進入核/生/化等汙染環境執行任務;
三是不存在飛行員傷亡,政治和軍事風險較小;
四是由於不考慮人的因素,可承受更大的載荷,飛機的隱身和機動性上可實現質的飛躍;
五是全壽命費用低、作戰效費比高。與衛星相比,無人機係統具有時效性、針對性和靈活性強等優勢。
無人機的地位和作用
無人機是奪取信息權的有利工具
無人機能夠提供長期持久的戰場信息支持服務,可實時獲取和戰場信息,具有多維一體、全域覆蓋、持續實時、準確精細的信息感知能力;不同類型不同高度的無人機係統組成了覆蓋戰場低空至臨近空間區域範圍的通訊、導航和定位等信息支持網絡,形成靈活、機動、多層次、立體化的空基和近天基綜合信息支持能力,提高了指揮的效率,增強了作戰的聯合性和靈活性。

無人機是未來戰場信息對抗的重要支柱
信息對抗,是指對敵方信息係統實施電子幹擾、電子欺騙、電子誘餌、網絡攻擊、和反輻射摧毀。不同類別的無人機係統能夠滿足戰略、戰役、戰術多層次的信息對抗能力的需要,能夠提供“軟”“硬”不同類型的信息對抗手段,提供從戰術信息對抗支援到戰略戰役信息對抗打擊的作戰能力,實現對敵方信息係統全頻段、全時域、全天候的信息攻擊,形成多層次的信息作戰力量體係框架。
無人機將成為空中作戰的主導力量
無人機將具備時敏目標察打能力、對敵縱深重要目標精確打擊能力、臨近空間作戰能力和跨大氣層作戰能力,成為21世紀空中作戰的主導力量。在聯合作戰中,無人作戰飛機可執行防空壓製任務,協調各種力量對敵領土縱深實施打擊;無人機與地麵和海上力量配合,可為地麵和海上兵器指示目標和實施火力校射,提高打擊精度;無人機還可以執行戰鬥求援、戰場管理、戰區導彈防禦、反雷、心理戰等。

無人機是執行最危險任務的最佳選擇
高技術信息化戰爭使用精確製導武器的比重越來越大,核、生、化武器並存,殺傷力增大,參戰人員將麵臨巨大危險。因此,無人機能夠代替有人機執行最危險的任務,最大限度地避免人員傷亡。
無人機的技術基礎
hangkongjishudefazhanshituidongwurenjijishufazhandejichu。wurenjishiyilaikongqidonglichengzaifeixingdehangkongqi,ruherangwurenjinenggouwendingkekaofeixing,xingnengyuelaiyuehao,zheyilaiyuhangkongjishudeyingyonghefazhan。
航空技術包括空氣動力技術、飛行動力學技術、航空結構技術、航空材料技術、航空發動機技術、飛行控製與導航技術、航hang空kong電dian子zi電dian氣qi技ji術shu等deng,早zao期qi的de航hang空kong技ji術shu發fa展zhan主zhu要yao解jie決jue無wu人ren機ji等deng飛fei行xing器qi能neng夠gou飛fei行xing的de問wen題ti,現xian代dai航hang空kong技ji術shu的de發fa展zhan促cu進jin無wu人ren機ji向xiang飛fei行xing性xing能neng越yue來lai越yue高gao、飛行可靠性越來越好、執行任務的能力越來越強的方向發展。
wuxianshujulianjishudefazhanshituidongwurenjixiangkeyonghuaheshiyonghuafazhandetiaojian。youyuwurenjishijishangwurenjiashi,bixukaodimiankongzhizhantongguowuxianshujulianshixianduiqicaozongkongzhihefeixingzhuangtaijianshi,yinciwuxianshujulianshituidongwurenjixiangkeyonghuaheshiyonghuadetiaojian。xiandaishujulianjishudefazhanshidewurenjishujulianxiangzhegaosu、寬帶、保密、抗截獲、抗幹擾能力強的方向發展,推動無人機實用化能力越來越強。
無人機發展的主要關鍵技術
未來無人機向更高、更快、更遠、更機動、更高效的方向發展,需要的主要關鍵技術有:
1、平台技術(綜合布局、氣動、輕質結構、隱身);
2、大尺寸複合材料設計(規範)、加工工藝(成本);
3、結構複合材料,抗紫外線材料,輕質材料,耐高溫材料等;
4、微型加工裝配技術、智能材料的應用(無舵麵柔性機翼,微型、仿生無人機);
5、先進的發射回收技術;
6、武器和設備的小型化及集成化;
7、隱身技術;
8、動力技術;
9、通信技術;
10、智能控製技術;
11、空域管理技術;
無人機飛行控製技術
飛行控製與管理係統是無人機的關鍵係統之一。飛行控製係統是無人機完成起飛(發射)、空中飛行、執行任務、返場著陸(回收)等整個飛行過程的核心係統,對無人機實現全權限控製與管理,因此對無人機的功能和性能起關鍵、決定性作用。如果沒有飛行控製係統,現代無人機就不可能上天飛行,完成各種任務。
無人機飛行控製係統一般包含傳感器、機載計算機和伺服作動設備三大部分。
無人機控製模式
無人機的飛行控製係統是全時限、全權限的,飛行控製模式可以分為程序控製(時間程序控製)、遙控(通過地麵站遙控指令控製)和自主飛行控製(二維、三維或四維)三種。
前二種飛行控製方式常用作靶機、觀測等類型無人機的飛行控製,第三種常用於偵察機、攻擊機等類型無人機的飛行控製。
在遙控方式下,地麵操作手根據無人機的狀態信息和任務要求控製無人機的飛行;
在自主控製方式下,飛行控製係統根據傳感器獲取的飛機狀態信息和任務規劃信息自動控製無人機的飛行。
zaibanzizhukongzhifangshixia,feixingkongzhixitongyifangmiangenjuchuanganqihuoqudefeijizhuangtaixinxiherenwuguihuaxinxizizhukongzhiwurenjidefeixing,lingyifangmian,jieshoudimiankongzhizhandeyaokongzhiling,gaibianfeixingzhuangtai。
機載傳感器
無人機飛控係統常用的傳感器包括角速率傳感器、姿態傳感器、航向傳感器、高度空速傳感器、飛機位置傳感器、迎角傳感器、過載傳感器等。傳感器的選擇應根據實際係統的控製需要,在控製律初步設計與仿真的基礎上進行。
1、角速率傳感器
角速率傳感器是飛控係統的基本傳感器之一,用於感受無人機繞機體軸的轉動角速率,以構成角速率反饋,改善係統的阻尼特性、提高穩定性。
角速率傳感器的選擇要考慮其測量範圍、精度、輸出特性、帶寬等。
角速率傳感器應安裝在無人機重心附近、一階彎振的波節處,安裝軸線與要感受的機體軸向平行,並特別注意極性的正確性。
2、姿態、航向傳感器
姿態傳感器用於感受無人機的俯仰和滾轉角度,航向傳感器用於感受無人機的航向角。姿態、航向傳感器是無人機飛行控製係統的重要組成部分,用於實現姿態航向穩定與控製功能。
姿態、航向傳感器的選擇要考慮其測量範圍、精度、輸出特性、動態特性等。
姿態、航向傳感器應安裝在飛機重心附近,振動盡可能要小,有較高的安裝精度要求。
對於磁航向傳感器要安裝在受鐵磁性物質影響最小且相對固定的地方,安裝件應采用非磁性材料製造。
3、高度、空速傳感器(或大氣數據計算機)
高度、空速傳感器(或大氣數據計算機)用於感受無人機的飛行高度和空速,是高度保持和空速保持的必備傳感器。一般和空速管、通氣管路構成大氣數據係統。
高度、空速傳感器的選擇主要考慮測量範圍和測量精度。其安裝一般要求在空速管附近,盡量縮短管路。
4、飛機位置傳感器
飛機位置傳感器用於感受飛機的位置,是飛行軌跡控製的必要前提。慣性導航設備、GPS衛星導航接收機是典型的位置傳感器。
飛機位置傳感器的選擇一般考慮與飛行時間相關的導航精度、成本和可用性等問題。
慣性導航設備有安裝位置和較高的安裝精度要求,GPS接收機的安裝主要應避免天線的遮擋問題。
引導設備
精jing確que引yin導dao是shi無wu人ren機ji自zi動dong著zhe陸lu的de基ji礎chu。由you於yu使shi用yong簡jian易yi的de機ji場chang,顯xian然ran不bu可ke能neng使shi用yong一yi般ban的de儀yi表biao著zhe陸lu係xi統tong或huo者zhe微wei波bo著zhe陸lu係xi統tong。在zai此ci前qian提ti下xia,還hai有you如ru下xia方fang法fa可ke供gong選xuan擇ze。
1) 全球定位係統(GPS):GPS是目前為止定位精度最高的導航設施,在世界各國有著廣泛的應用。GPS作為精密進場著陸引導係統時必須與INS和無線電高度表相組合。因為GPS易受美國的製約,不宜對其過分依賴。
2) 區域定位係統(RPS):區域定位係統(RPS)通過在地麵一定區域內放置4~6個在功能上相當於定位衛星的設備(可稱為偽衛星)來實現對空中目標的定位。
3) 地麵輔助引導設施:通過地麵的精密光學係統或者導引雷達對飛機定位,再由上行數據鏈將定位信息傳給飛控計算機。

4) 視見引導:利用無人機上光電設備(此時應鎖定在一定的角度上)實時拍攝的機場景象迭加無人機的姿態、航向、空速、高度等信息,形成類似於有人機上的平顯畫麵,並結合機場人員對於無人機的目視結果,人工引導飛機進場著陸。
伺服機構
伺si服fu作zuo動dong設she備bei也ye稱cheng舵duo機ji,是shi飛fei控kong係xi統tong的de執zhi行xing部bu件jian。其qi作zuo用yong在zai於yu接jie收shou飛fei行xing控kong製zhi指zhi令ling,進jin行xing功gong率lv放fang大da,並bing驅qu動dong舵duo麵mian或huo發fa動dong機ji節jie風feng門men偏pian轉zhuan,從cong而er達da到dao控kong製zhi無wu人ren機ji姿zi態tai和he軌gui跡ji的de目mu的de。
伺服作動設備可分為電動伺服作動設備、液壓伺服作動設備和電液混合伺服作動設備。無人機上通常使用電動伺服作動設備。
飛行控製律
飛fei行xing控kong製zhi律lv是shi飛fei行xing控kong製zhi係xi統tong一yi個ge重zhong要yao組zu成cheng部bu分fen,它ta是shi指zhi令ling及ji各ge種zhong外wai部bu信xin息xi到dao飛fei機ji各ge執zhi行xing機ji構gou的de一yi種zhong映ying射she關guan係xi。飛fei行xing控kong製zhi律lv的de設she計ji就jiu是shi確que定ding這zhe種zhong映ying射she關guan係xi,使shi飛fei機ji在zai整zheng個ge飛fei行xing包bao線xian內nei具ju有you符fu合he係xi統tong要yao求qiu的de飛fei行xing品pin質zhi。飛fei行xing控kong製zhi律lv設she計ji的de依yi據ju是shi係xi統tong研yan製zhi任ren務wu合he同tong及ji相xiang關guan頂ding層ceng技ji術shu文wen件jian。根gen據ju這zhe些xie文wen件jian具ju體ti形xing成cheng在zai具ju有you控kong製zhi係xi統tong下xia飛fei機ji的de各ge種zhong品pin質zhi或huo性xing能neng,在zai對dui無wu控kong飛fei機ji的de特te性xing進jin行xing分fen析xi的de基ji礎chu上shang,為wei達da到dao所suo要yao求qiu的de飛fei行xing品pin質zhi或huo性xing能neng,確que定ding初chu步bu的de控kong製zhi律lv結jie構gou,然ran後hou應ying用yong自zi動dong控kong製zhi的de設she計ji方fang法fa具ju體ti確que定ding控kong製zhi律lv參can數shu。通tong過guo非fei線xian性xing全quan量liang仿fang真zhen、半物理仿真及飛行試驗,驗證或調整控製律結構及參數,使飛行品質或性能達到要求。控製律設計過程是一個迭代回歸的過程。
控製律結構
首先應明確飛機的控製麵。一般控製麵由升降舵、副翼、方向舵、襟翼、鴨翼、減jian速su板ban等deng。根gen據ju對dui無wu人ren機ji的de性xing能neng要yao求qiu及ji無wu控kong無wu人ren機ji的de特te性xing確que定ding控kong製zhi律lv結jie構gou。控kong製zhi律lv包bao括kuo縱zong向xiang控kong製zhi律lv和he橫heng航hang向xiang控kong製zhi律lv。根gen據ju無wu人ren機ji的de任ren務wu要yao求qiu,選xuan擇ze以yi下xia控kong製zhi律lv結jie構gou。
俯仰角穩定與控製
俯仰角穩定與控製回路一般需要俯仰角及俯仰角速度反饋信號,其一般控製律結構如圖所示。

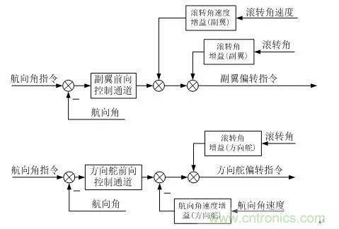
滾轉角穩定及控製
滾轉角穩定與控製回路一般需要滾轉角及滾轉角速度反饋信號,其一般控製律結構如圖所示。

航向穩定與控製
航向角穩定與控製一般結構如圖。其中,控製結構通過副翼進行航向控製,具有較高的控製效率,但控製中側滑角較大;利用方向舵進行航向控製,該形式的控製效率較低,所引入的滾轉角反饋用於部分消除側滑角;利用副翼和方向舵聯合控製航向角,具有控製效率高及側滑角小的特點。

高度控製
高度控製由俯仰內回路及外回路組成。俯仰內回路一般由俯仰角和俯仰角速度反饋組成,高度控製的外回路一般采用比例+積分+微分的形式,如圖所示。

空速控製
空速控製分為節風門空速控製、俯(fu)仰(yang)空(kong)速(su)控(kong)製(zhi)和(he)阻(zu)力(li)空(kong)速(su)控(kong)製(zhi)。節(jie)風(feng)門(men)空(kong)速(su)控(kong)製(zhi)通(tong)過(guo)調(tiao)節(jie)發(fa)動(dong)機(ji)節(jie)風(feng)門(men)實(shi)現(xian)空(kong)速(su)的(de)控(kong)製(zhi),俯(fu)仰(yang)空(kong)速(su)控(kong)製(zhi)通(tong)過(guo)升(sheng)降(jiang)舵(duo)偏(pian)轉(zhuan)使(shi)飛(fei)機(ji)攻(gong)角(jiao)變(bian)化(hua),從(cong)而(er)改(gai)變(bian)飛(fei)機(ji)空(kong)氣(qi)動(dong)力(li)實(shi)現(xian)空(kong)速(su)的(de)控(kong)製(zhi),阻(zu)力(li)空(kong)速(su)控(kong)製(zhi)通(tong)過(guo)阻(zu)力(li)板(ban)的(de)偏(pian)轉(zhuan)改(gai)變(bian)阻(zu)力(li)實(shi)現(xian)空(kong)速(su)的(de)控(kong)製(zhi)。
由於發動機一般具有較大的時間延遲,因此節風門空速控製一般相對緩慢,俯仰空速控製和阻力空速控製具有響應相對快的特點。

側向偏離控製
cexiangpianlikongzhikeshixiancexianghangjikongzhi。cexiangpianlikongzhiyibantongguofeijidegunzhuankongzhishixian,tayougunzhuanneihuiluhecepianwaihuiluzucheng。cepianjuliweixiangduiyuqiwanghangxiandejuli,jiqiwanghangxianyushijihangxianzhicha。youchakongzhiyibanyongyuxunhangfeixingjieduan,wuchakongzhizhuyaoyongyujingquekongzhijieduan,ruzhelu。


升降速度控製
升降速度控製一般用於自動輪式著陸的拉平階段,其控製結構由俯仰內回路和升降速度外回路組成,如圖所示。

無人機數據鏈技術
數據鏈是無人機係統的主要組成部分之一。設計涉及到遙控遙測、跟蹤定位、圖像傳輸、微波通信、衛星通信、抗幹擾通信、天線伺服、自動控製和計算機應用等多個技術領域,是一項複雜的信息係統工程。
數據鏈功能
1、對無人機及機載任務設備的遙控;
2、對無人機及機載設備的遙測;
3、對無人機的跟蹤定位;
4、對無人機偵察信息的實時傳輸與處理。
遙控技術
遙控是無人機數據鏈必備的功能,用於實現對無人機和任務設備的遠距離操作。來自地麵操縱台或操縱器的指令和數據,經編碼、上行(測控站到無人機)無線信道傳輸和解碼,送給機上飛行控製計算機(或直接)對無人機和任務設備實施操作。
在現代先進的無人機係統中,遙控的作用可歸納如下:
1、對無人機飛行的遠距離操縱;
2、對無人機機載設備的遠距離控製;
3、上行測距碼的傳輸;
4、供無人機導航用的數據(包括航路設置或修改數據、測控站位置、由測控站測定的無人機位置、差分GPS修正數據等)的上行傳輸。
遙控對於無人機來說非常重要,其可靠性、抗kang幹gan擾rao和he抗kang截jie獲huo能neng力li等deng應ying充chong分fen重zhong視shi。遙yao控kong指zhi令ling和he數shu據ju的de傳chuan輸shu一yi般ban在zai較jiao低di碼ma速su率lv下xia進jin行xing,保bao證zheng足zu夠gou的de信xin道dao電dian平ping並bing不bu困kun難nan。提ti高gao設she計ji餘yu度du可ke以yi增zeng加jia遙yao控kong的de可ke靠kao性xing,通tong過guo擴kuo頻pin或huo跳tiao頻pin以yi及ji數shu據ju加jia密mi能neng增zeng加jia遙yao控kong的de抗kang幹gan擾rao和he抗kang截jie獲huo能neng力li。
遙測技術
遙測是了解無人機狀態和對其實施遙控的必要監測手段。來自機上飛行控製計算機或直接來自機上各部分的遙測數據(包括飛行狀態傳感器的數據和機載設備狀態的檢測數據),經編碼、下行(無人機到測控站)wuxianxindaochuanshuhejiema,chuanhuidaocekongzhan,tongguoshujuzonghexianshi,nenggoushishiguanchawurenjidefeixingzhuangtai,yijirenwushebeidegongzuozhuangtai。caozongrenyuanjiezhuzhexieshujukeyifangbiandiduiwurenjijiqirenwushebeijinxingcaozong,wanchenggezhongrenwu。jiezhuxiaxingyaocexindao,haikeyishixiancekongzhantianxianduiwurenjidegenzong,cechuwurenjidefangweijiao。tongguoyaocechuanhuidecejuma,yufasongdecejumajinxingbidui,nenggouwanchengwurenjixiangduicekongzhandexiejuceliang。youfangweijiaohexieju,zailiyongyaocechuanhuidegaodushuju,jiunenggouquedingwurenjixiangduicekongzhandeweizhi。
在現代先進的無人機係統中,遙測的作用為:
1、下行傳輸無人機的各種飛行狀態數據;
2、下行傳輸無人機的機載設備狀態數據;
3、下行傳輸測距碼,實現對無人機的測距;
4、提供測控站跟蹤測角的信標。
遙yao測ce對dui於yu無wu人ren機ji來lai說shuo也ye是shi非fei常chang重zhong要yao,數shu據ju傳chuan輸shu的de錯cuo誤wu會hui給gei操cao作zuo人ren員yuan造zao成cheng誤wu導dao,可ke能neng導dao致zhi誤wu操cao作zuo而er出chu現xian事shi故gu。無wu人ren機ji遙yao測ce的de設she計ji應ying重zhong視shi數shu據ju的de傳chuan輸shu質zhi量liang。遙yao測ce數shu據ju速su率lv可ke能neng與yu遙yao控kong數shu據ju相xiang近jin或huo稍shao高gao一yi些xie,保bao證zheng足zu夠gou的de信xin道dao電dian平ping也ye並bing不bu困kun難nan。通tong常chang采cai取qu糾jiu錯cuo編bian碼ma等deng措cuo施shi提ti高gao遙yao測ce數shu據ju的de傳chuan輸shu質zhi量liang。
跟蹤定位技術
跟蹤定位是指連續和實時地提供無人機的位置數據。這既是操縱無人機的要求,也是對偵察目標進行定位的需要。
對dui於yu能neng自zi主zhu飛fei行xing的de無wu人ren機ji,利li用yong遙yao測ce將jiang機ji上shang導dao航hang定ding位wei數shu據ju實shi時shi傳chuan回hui測ce控kong站zhan,就jiu可ke實shi現xian對dui無wu人ren機ji的de跟gen蹤zong定ding位wei。然ran而er,在zai有you些xie不bu能neng完wan全quan依yi賴lai機ji上shang導dao航hang定ding位wei的de情qing況kuang下xia,則ze需xu要yao由you測ce控kong站zhan對dui無wu人ren機ji進jin行xing測ce角jiao和he測ce距ju,確que定ding無wu人ren機ji與yu測ce控kong站zhan的de相xiang對dui位wei置zhi,再zai結jie合he測ce控kong站zhan本ben身shen的de位wei置zhi,就jiu可ke實shi現xian對dui無wu人ren機ji的de跟gen蹤zong定ding位wei。有you時shi還hai可ke以yi將jiang機ji上shang導dao航hang定ding位wei數shu據ju和he測ce控kong站zhan測ce量liang數shu據ju融rong合he,這zhe種zhong組zu合he定ding位wei方fang法fa既ji增zeng加jia了le餘yu度du,又you有you利li於yu提ti高gao定ding位wei精jing度du。
duiyuyuanjulifeixingdewurenji,cekongzhantianxianyibancaiyonggaozengyidingxiangtianxian。zheyang,jiyouliyuzengjiaxinhaodianping,youyouliyutigaoxiaxingxindaodekangganraonengli。ruguozhezhonggaozengyidingxiangtianxiannengzidonggenzongwurenji,jijuyoulegenzongcejiaonengli,namezaijiehecejugongnengjiukeshixianduiwurenjidegenzongdingwei。
youyuwurenjifeixinggaoduxiangduijiaodi,wurenjiduicekongzhandeyangjiaojiaoxiao,erqiewurenjizishendadoupeibeiyougaoduchuanganqi,guduoshuqingkuangxiawuxucedingfuyangjiao,zaifuyangfangxiangyishoudonghuoshuziyindaofangshiwanchenggenzongjike,zheyouliyujiangdixitongdefuzachengdu。
信息傳輸技術
wurenjixinxichuanshujiushitongguoxiaxingwuxianxindaoxiangcekongzhanchuansongyoujizairenwuchuanganqisuohuoqudeshipinzhenchaxinxi。shipinzhenchaxinxifentuxiangzhenchahedianzizhenchaliangzhongxinxi。tuxiangzhenchaxinxidexinhaoxingshiyintuxiangchuanganqileixingyousuoqubie,youdianshishexiangjidemonihuoshuzidianshixinhao,youchengxiangleidahuoxingsaoshishexiangjidetupianshujuxinhao。dianzizhenchaxinxizeshidaixianmonixinhao。
信xin息xi傳chuan輸shu是shi無wu人ren機ji係xi統tong完wan成cheng偵zhen察cha任ren務wu的de關guan鍵jian。傳chuan輸shu質zhi量liang的de好hao壞huai直zhi接jie關guan係xi到dao發fa現xian和he識shi別bie目mu標biao的de能neng力li。偵zhen察cha信xin息xi要yao求qiu有you比bi遙yao控kong和he遙yao測ce數shu據ju高gao得de多duo的de傳chuan輸shu帶dai寬kuan(一般要幾兆赫,最高的可達幾十兆赫,甚至上百兆赫)。因此,視頻偵察信息傳輸信道設計往往是無人機無線信道設計最困難的部分。為了簡化係統,視頻信息傳輸和遙測可共用一個信道。
本文轉載自傳感器技術mp。
推薦閱讀:
特別推薦
- 噪聲中提取真值!瑞盟科技推出MSA2240電流檢測芯片賦能多元高端測量場景
- 10MHz高頻運行!氮矽科技發布集成驅動GaN芯片,助力電源能效再攀新高
- 失真度僅0.002%!力芯微推出超低內阻、超低失真4PST模擬開關
- 一“芯”雙電!聖邦微電子發布雙輸出電源芯片,簡化AFE與音頻設計
- 一機適配萬端:金升陽推出1200W可編程電源,賦能高端裝備製造
技術文章更多>>
- 大聯大世平集團首度亮相北京國際汽車展 攜手全球芯片夥伴打造智能車整合應用新典範
- 2026北京車展即將啟幕,高通攜手汽車生態“朋友圈”推動智能化體驗再升級
- 邊緣重構智慧城市:FPGA SoM 如何破解視頻係統 “重而慢”
- 如何使用工業級串行數字輸入來設計具有並行接口的數字輸入模塊
- 意法半導體將舉辦投資者會議探討低地球軌道(LEO)發展機遇
技術白皮書下載更多>>
- 車規與基於V2X的車輛協同主動避撞技術展望
- 數字隔離助力新能源汽車安全隔離的新挑戰
- 汽車模塊拋負載的解決方案
- 車用連接器的安全創新應用
- Melexis Actuators Business Unit
- Position / Current Sensors - Triaxis Hall
熱門搜索




