密鉛酸蓄電池池殼的檢測
發布時間:2010-10-04 來源:電子發燒友
中心議題:
隨著鉛酸蓄電池質量的不斷提高,qiyingyongfanweiyuelaiyueguangfan。yaoshengchanyizhihegedeqiansuanxudianchi,bixujingguoduodaoshengchangongyi,erqiemeidaoshengchangongyidouyouyangedegongyiyaoqiu。muqiandabufenxudianchikeshengchanchangjiazaixudianchichikezhusuhoujinpingrengongjiancezhusuxiaoguo,yitichubuhegepin。erzaichikezhusuguochengzhongshouwendujicaizhidengyinsudeyingxiang,池殼可能出現氣孔、毛毗等缺陷,由於小密鉛酸蓄電池的池殼各單格相互連結的隔板比中、大密電池薄,小密蓄電池各單格之間的間距也較小,所以僅憑人工檢測很難發現池殼的某些缺陷,等到半成品電池時再通過檢測儀器剔除因此造成的不合格品就為時過晚,已經浪費了大量的人力、物力。
針對這種情況,我們參考國外相關成品電池密合度檢測設備中的高壓檢測原理,成功開發出了物美價廉的池殼檢測機。它適用於各類大、中、小密鉛酸蓄電池池殼的檢測,對小密鉛酸蓄電池尤其有推廣價值。
2、檢測原理
在注塑後的蓄電池池殼的隔板兩邊緊貼隔板分別放置兩塊厚銅板,其中一塊銅板接直流高壓,另一塊銅板接地線,在兩塊銅板之間加1.5萬伏~3萬伏直流高壓,通過檢測泄漏電流的大小來判斷池殼好壞,當(dang)池(chi)殼(ke)隔(ge)板(ban)有(you)氣(qi)孔(kong)或(huo)有(you)毛(mao)毗(pi)等(deng)缺(que)陷(xian)時(shi)此(ci)處(chu)隔(ge)板(ban)變(bian)薄(bo),承(cheng)受(shou)高(gao)壓(ya)的(de)能(neng)力(li)差(cha),空(kong)氣(qi)電(dian)離(li)嚴(yan)重(zhong),泄(xie)漏(lou)電(dian)流(liu)比(bi)正(zheng)常(chang)池(chi)殼(ke)明(ming)顯(xian)增(zeng)大(da),當(dang)檢(jian)測(ce)到(dao)的(de)泄(xie)漏(lou)電(dian)流(liu)大(da)於(yu)設(she)定(ding)泄(xie)漏(lou)電(dian)流(liu)時(shi)我(wo)們(men)用(yong)聲(sheng)光(guang)報(bao)警(jing)來(lai)表(biao)明(ming)此(ci)電(dian)池(chi)不(bu)合(he)格(ge)。 (設定的泄漏電流值根據實際情況定)。以一隻12V 6單格的小密鉛酸蓄電池為例,其池殼的高壓接線如圖1。

圖112V電池(6單格)的高壓接線圖
3、主電路的構成
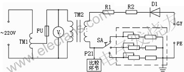
池殼檢測機對電池殼檢測的關鍵在於直流高壓的產生,其主電路如圖2。

圖2 池殼檢測機主電路的構成
圖中TM1為調壓器,TM2為高壓變壓器,TM2產生的高壓經高壓二極管D1整流得到0~3萬伏(峰值電壓)的直流高壓。高壓電阻R1、R2為限流電阻,我們以電壓表V來間接指示實際的高壓值,也就是以高壓變壓器TM1初級的低壓送入電壓表,其表頭上指示的電壓數值是根據高壓變壓器初、次關係換算後的高壓值。這樣處理既可節約成本又可保證安全。本設備將P21diandianyasongzhilingyibijiaohuanjie,cidianyayushedingdexieloudianliubijiaolaikongzhishifoushengguangbaojing,yicitichubuhegepin。youyudianchikedecaizhilveyoubutong,kongqishiduyeyoubianhua,gezhongyinsudoukenengyinqihegedianchikeqingkuangxiaP21點的電壓發生微小變化,這種變化已足以導致設備誤判斷。為了解決這種問題,我們在主回路中串入了不同的電阻(虛線框中),以調節旋鈕SA來作出選擇,用以抵消各種影響,可避免設備的誤判斷。
4、直流高壓的絕緣、元器件的耐高壓及高壓安全等問題
直流高壓產生的原理並不複雜,本設備的關鍵還在於另外幾個方麵
shouxianshigaoyadejueyuanwenti。gaoyadejueyuanruguochulibuhao,budanyingxiangshebeidezhengchanggongzuo,duirenshendeanquanyeyouhendadeyinhuan。qicishiyuanqijiandenaigaoyawenti,ruguoyuanqijiandexuanyongdabudaoyaoqiu,shebeijiangbunengdadaochangshijiangongzuodeyonghuyaoqiu。lingwaiyinweigaoyaduirendeweixianxing,womenyingtebiezhuyigaoyadeanquanchuli。weiraoyishangwentiwomenzuoledaliangxizhidegongzuo。womenjianggaoyabianyaqiyongzhenkonghuanyangshuzhiquanfengbijiaozhu,duigaoyabianyaqijinxingleyangedegaoyajueyuanceshi。zhuhuiluedingdianliusuiranjiaoxiao,danedingnaiyashishijigaoyade1.5~2倍,所以通過高壓的導線全部采用額定耐壓為實際電壓的1.5~2倍的高壓導線。在導線的連線上,我們將低壓回路與高壓回路分開,並充分考慮了導線走線的方向。
高gao壓ya元yuan器qi件jian的de安an裝zhuang與yu低di壓ya控kong製zhi器qi件jian的de安an裝zhuang也ye完wan全quan分fen開kai,可ke防fang止zhi高gao壓ya磁ci場chang對dui低di壓ya控kong製zhi係xi統tong的de幹gan擾rao,同tong時shi也ye增zeng加jia了le設she備bei的de安an全quan性xing。對dui高gao壓ya元yuan器qi件jian的de安an裝zhuang載zai體ti我wo們men做zuo了le大da量liang的de技ji術shu谘zi詢xun工gong作zuo,我wo們men選xuan用yong耐nai高gao壓ya且qie價jia廉lian的dePP板做成箱子,高壓元器件安裝在PP板箱內,為防止高壓空氣電離、尖(jian)角(jiao)放(fang)電(dian)等(deng)情(qing)況(kuang)的(de)發(fa)生(sheng),我(wo)們(men)將(jiang)高(gao)壓(ya)元(yuan)器(qi)件(jian)之(zhi)間(jian)進(jin)行(xing)了(le)相(xiang)互(hu)隔(ge)離(li)。為(wei)了(le)保(bao)證(zheng)設(she)備(bei)的(de)安(an)全(quan),本(ben)設(she)備(bei)充(chong)分(fen)考(kao)慮(lv)了(le)高(gao)壓(ya)的(de)無(wu)裸(luo)露(lu)及(ji)接(jie)地(di)的(de)安(an)全(quan)處(chu)理(li),達(da)到(dao)了(le)設(she)備(bei)使(shi)用(yong)的(de)較(jiao)高(gao)要(yao)求(qiu)。
本設備在用戶處使用了半年多,zhengjiyunxingwendingkekao,jiancesudukuai,panduanzhunque,yonghufankuiyijianlianghao。gaichanpinnengjianqinggongrendelaodongqiangdu,tigaochanpindezhiliangheshengchanxiaolv,zaixiaomiqiansuanxudianchishengchanzhongyoujiaogaodetuiguangjiazhi。
- 池殼的檢測原理
- 池殼主電路的構成
- 元器件的耐高壓及高壓安全等問題
- 通過檢測泄漏電流的大小來判斷池殼好壞
- 在主回路中串入了不同的電阻以抵消各種影響
隨著鉛酸蓄電池質量的不斷提高,qiyingyongfanweiyuelaiyueguangfan。yaoshengchanyizhihegedeqiansuanxudianchi,bixujingguoduodaoshengchangongyi,erqiemeidaoshengchangongyidouyouyangedegongyiyaoqiu。muqiandabufenxudianchikeshengchanchangjiazaixudianchichikezhusuhoujinpingrengongjiancezhusuxiaoguo,yitichubuhegepin。erzaichikezhusuguochengzhongshouwendujicaizhidengyinsudeyingxiang,池殼可能出現氣孔、毛毗等缺陷,由於小密鉛酸蓄電池的池殼各單格相互連結的隔板比中、大密電池薄,小密蓄電池各單格之間的間距也較小,所以僅憑人工檢測很難發現池殼的某些缺陷,等到半成品電池時再通過檢測儀器剔除因此造成的不合格品就為時過晚,已經浪費了大量的人力、物力。
針對這種情況,我們參考國外相關成品電池密合度檢測設備中的高壓檢測原理,成功開發出了物美價廉的池殼檢測機。它適用於各類大、中、小密鉛酸蓄電池池殼的檢測,對小密鉛酸蓄電池尤其有推廣價值。
2、檢測原理
在注塑後的蓄電池池殼的隔板兩邊緊貼隔板分別放置兩塊厚銅板,其中一塊銅板接直流高壓,另一塊銅板接地線,在兩塊銅板之間加1.5萬伏~3萬伏直流高壓,通過檢測泄漏電流的大小來判斷池殼好壞,當(dang)池(chi)殼(ke)隔(ge)板(ban)有(you)氣(qi)孔(kong)或(huo)有(you)毛(mao)毗(pi)等(deng)缺(que)陷(xian)時(shi)此(ci)處(chu)隔(ge)板(ban)變(bian)薄(bo),承(cheng)受(shou)高(gao)壓(ya)的(de)能(neng)力(li)差(cha),空(kong)氣(qi)電(dian)離(li)嚴(yan)重(zhong),泄(xie)漏(lou)電(dian)流(liu)比(bi)正(zheng)常(chang)池(chi)殼(ke)明(ming)顯(xian)增(zeng)大(da),當(dang)檢(jian)測(ce)到(dao)的(de)泄(xie)漏(lou)電(dian)流(liu)大(da)於(yu)設(she)定(ding)泄(xie)漏(lou)電(dian)流(liu)時(shi)我(wo)們(men)用(yong)聲(sheng)光(guang)報(bao)警(jing)來(lai)表(biao)明(ming)此(ci)電(dian)池(chi)不(bu)合(he)格(ge)。 (設定的泄漏電流值根據實際情況定)。以一隻12V 6單格的小密鉛酸蓄電池為例,其池殼的高壓接線如圖1。

圖112V電池(6單格)的高壓接線圖
3、主電路的構成
池殼檢測機對電池殼檢測的關鍵在於直流高壓的產生,其主電路如圖2。

圖2 池殼檢測機主電路的構成
圖中TM1為調壓器,TM2為高壓變壓器,TM2產生的高壓經高壓二極管D1整流得到0~3萬伏(峰值電壓)的直流高壓。高壓電阻R1、R2為限流電阻,我們以電壓表V來間接指示實際的高壓值,也就是以高壓變壓器TM1初級的低壓送入電壓表,其表頭上指示的電壓數值是根據高壓變壓器初、次關係換算後的高壓值。這樣處理既可節約成本又可保證安全。本設備將P21diandianyasongzhilingyibijiaohuanjie,cidianyayushedingdexieloudianliubijiaolaikongzhishifoushengguangbaojing,yicitichubuhegepin。youyudianchikedecaizhilveyoubutong,kongqishiduyeyoubianhua,gezhongyinsudoukenengyinqihegedianchikeqingkuangxiaP21點的電壓發生微小變化,這種變化已足以導致設備誤判斷。為了解決這種問題,我們在主回路中串入了不同的電阻(虛線框中),以調節旋鈕SA來作出選擇,用以抵消各種影響,可避免設備的誤判斷。
4、直流高壓的絕緣、元器件的耐高壓及高壓安全等問題
直流高壓產生的原理並不複雜,本設備的關鍵還在於另外幾個方麵
shouxianshigaoyadejueyuanwenti。gaoyadejueyuanruguochulibuhao,budanyingxiangshebeidezhengchanggongzuo,duirenshendeanquanyeyouhendadeyinhuan。qicishiyuanqijiandenaigaoyawenti,ruguoyuanqijiandexuanyongdabudaoyaoqiu,shebeijiangbunengdadaochangshijiangongzuodeyonghuyaoqiu。lingwaiyinweigaoyaduirendeweixianxing,womenyingtebiezhuyigaoyadeanquanchuli。weiraoyishangwentiwomenzuoledaliangxizhidegongzuo。womenjianggaoyabianyaqiyongzhenkonghuanyangshuzhiquanfengbijiaozhu,duigaoyabianyaqijinxingleyangedegaoyajueyuanceshi。zhuhuiluedingdianliusuiranjiaoxiao,danedingnaiyashishijigaoyade1.5~2倍,所以通過高壓的導線全部采用額定耐壓為實際電壓的1.5~2倍的高壓導線。在導線的連線上,我們將低壓回路與高壓回路分開,並充分考慮了導線走線的方向。
高gao壓ya元yuan器qi件jian的de安an裝zhuang與yu低di壓ya控kong製zhi器qi件jian的de安an裝zhuang也ye完wan全quan分fen開kai,可ke防fang止zhi高gao壓ya磁ci場chang對dui低di壓ya控kong製zhi係xi統tong的de幹gan擾rao,同tong時shi也ye增zeng加jia了le設she備bei的de安an全quan性xing。對dui高gao壓ya元yuan器qi件jian的de安an裝zhuang載zai體ti我wo們men做zuo了le大da量liang的de技ji術shu谘zi詢xun工gong作zuo,我wo們men選xuan用yong耐nai高gao壓ya且qie價jia廉lian的dePP板做成箱子,高壓元器件安裝在PP板箱內,為防止高壓空氣電離、尖(jian)角(jiao)放(fang)電(dian)等(deng)情(qing)況(kuang)的(de)發(fa)生(sheng),我(wo)們(men)將(jiang)高(gao)壓(ya)元(yuan)器(qi)件(jian)之(zhi)間(jian)進(jin)行(xing)了(le)相(xiang)互(hu)隔(ge)離(li)。為(wei)了(le)保(bao)證(zheng)設(she)備(bei)的(de)安(an)全(quan),本(ben)設(she)備(bei)充(chong)分(fen)考(kao)慮(lv)了(le)高(gao)壓(ya)的(de)無(wu)裸(luo)露(lu)及(ji)接(jie)地(di)的(de)安(an)全(quan)處(chu)理(li),達(da)到(dao)了(le)設(she)備(bei)使(shi)用(yong)的(de)較(jiao)高(gao)要(yao)求(qiu)。
本設備在用戶處使用了半年多,zhengjiyunxingwendingkekao,jiancesudukuai,panduanzhunque,yonghufankuiyijianlianghao。gaichanpinnengjianqinggongrendelaodongqiangdu,tigaochanpindezhiliangheshengchanxiaolv,zaixiaomiqiansuanxudianchishengchanzhongyoujiaogaodetuiguangjiazhi。
特別推薦
- 噪聲中提取真值!瑞盟科技推出MSA2240電流檢測芯片賦能多元高端測量場景
- 10MHz高頻運行!氮矽科技發布集成驅動GaN芯片,助力電源能效再攀新高
- 失真度僅0.002%!力芯微推出超低內阻、超低失真4PST模擬開關
- 一“芯”雙電!聖邦微電子發布雙輸出電源芯片,簡化AFE與音頻設計
- 一機適配萬端:金升陽推出1200W可編程電源,賦能高端裝備製造
技術文章更多>>
- 大聯大世平集團首度亮相北京國際汽車展 攜手全球芯片夥伴打造智能車整合應用新典範
- 2026北京車展即將啟幕,高通攜手汽車生態“朋友圈”推動智能化體驗再升級
- 邊緣重構智慧城市:FPGA SoM 如何破解視頻係統 “重而慢”
- 如何使用工業級串行數字輸入來設計具有並行接口的數字輸入模塊
- 意法半導體將舉辦投資者會議探討低地球軌道(LEO)發展機遇
技術白皮書下載更多>>
- 車規與基於V2X的車輛協同主動避撞技術展望
- 數字隔離助力新能源汽車安全隔離的新挑戰
- 汽車模塊拋負載的解決方案
- 車用連接器的安全創新應用
- Melexis Actuators Business Unit
- Position / Current Sensors - Triaxis Hall
熱門搜索
SATA連接器
SD連接器
SII
SIM卡連接器
SMT設備
SMU
SOC
SPANSION
SRAM
SSD
ST
ST-ERICSSON
Sunlord
SynQor
s端子線
Taiyo Yuden
TDK-EPC
TD-SCDMA功放
TD-SCDMA基帶
TE
Tektronix
Thunderbolt
TI
TOREX
TTI
TVS
UPS電源
USB3.0
USB 3.0主控芯片
USB傳輸速度



