熱電偶信號數字化電路
發布時間:2008-10-17 來源:電子產品世界
中心論題:
- 工業溫度測量常用的傳感器熱電偶介紹。
- 信號處理電路實例分析。
- 用“K”型熱電偶對熱電偶一數字轉換器進行定標。
解決方案:
- 在靠近感測點數字化熱電偶輸出減小噪聲。
- 晶振保證數據的波特率精度。
- 熱電偶感測接點與電路電隔離。
熱電偶是工業溫度測量常用的傳感器,它具有精度高、經(jing)濟(ji)和(he)溫(wen)度(du)寬(kuan)的(de)特(te)點(dian)。熱(re)電(dian)偶(ou)測(ce)量(liang)其(qi)熱(re)端(duan)和(he)冷(leng)端(duan)之(zhi)間(jian)的(de)溫(wen)度(du)差(cha)。為(wei)了(le)得(de)到(dao)熱(re)端(duan)感(gan)測(ce)點(dian)的(de)絕(jue)對(dui)溫(wen)度(du),必(bi)須(xu)測(ce)試(shi)冷(leng)端(duan)溫(wen)度(du)和(he)相(xiang)應(ying)地(di)調(tiao)節(jie)熱(re)電(dian)偶(ou)輸(shu)出(chu)。現(xian)在(zai),位(wei)於(yu)熱(re)電(dian)偶(ou)信(xin)號(hao)處(chu)理(li)單(dan)元(yuan)輸(shu)入(ru)端(duan)的(de)冷(leng)端(duan)同(tong)溫(wen)通(tong)常(chang)靠(kao)具(ju)有(you)高(gao)熱(re)導(dao)率(lv)的(de)材(cai)料(liao)片(pian)保(bao)持(chi)。熱(re)導(dao)率(lv)381W/mK的銅是理想的材料。輸入連接必須電隔離,熱連路到片上。整個信號處理單元理想上應該處在這種同溫環境中。
熱電偶信號範圍為μV/℃量級,熱電偶的信號處理單元對電磁幹擾(EMI)敏感,熱電偶線往往遭受EMI。EMI增(zeng)加(jia)了(le)接(jie)收(shou)信(xin)號(hao)的(de)不(bu)確(que)定(ding)性(xing)和(he)損(sun)害(hai)所(suo)采(cai)集(ji)溫(wen)度(du)數(shu)據(ju)的(de)精(jing)度(du)。另(ling)外(wai),此(ci)連(lian)接(jie)所(suo)需(xu)的(de)專(zhuan)門(men)熱(re)電(dian)偶(ou)纜(lan)線(xian)是(shi)昂(ang)貴(gui)的(de),假(jia)若(ruo)無(wu)意(yi)中(zhong)用(yong)另(ling)外(wai)的(de)纜(lan)線(xian)替(ti)代(dai),則(ze)會(hui)變(bian)得(de)分(fen)析(xi)困(kun)難(nan)。
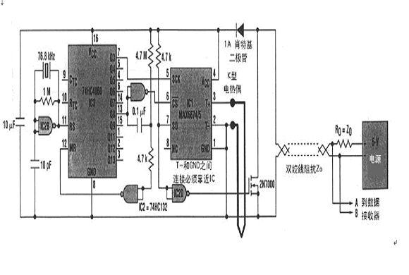
由於EMI與線長度成正比,所以使噪聲最小的通常選擇是把控製電路靠近感測點,增加1個靠近感測點的遠程板或采用複雜的信號濾波和纜線屏蔽。1個比較妙的方案是在靠近感測點數字化熱電偶輸出(圖1).

在此實例中,信號處理電路包括低電平DC放大器、溫度傳感器、冷端補償電路、帶內部基準的ADC、開路熱電偶檢測器和報警指示器以及數字輸出接口。所有這些功能現在都集成在小的IC中,如Maxim公司的MAX6674和MAX6675。它們的串行輸出是熱電偶感測點溫度的數字表示。
用“K”型熱電偶對MZX6674/6675的熱電偶一數字轉換器進行定標。MAX6674具有0℃~128℃範圍,分辨率0.125℃;MAX6675具有0℃~1024℃範圍,分辨率0.25℃。這兩款IC都包含1個SPI兼容的接口。圖1中IC1的SPI由本地脈衝時序產生器(IC2和IC3)驅動,使IC1產生4800波特異步串行字符串(每秒4個字符):1個起始位、11個數據位(MAX6675為13位)、1
個停止位。11(或13)個數據位包括10(或12)位二進製溫度數據和1位開路熱電偶告警位。晶振保證數據的波特率精度。熱電偶感測接點必須與電路電隔離。必須確保在所有時間內IC1工作在-20℃~85℃溫度範圍內。遠程電源和數據接收器通過雙絞線連接電路。溫度測量IC1內部10位ADC單次轉換實現並在纜線上呈現為串行數據字。(魯)
特別推薦
- 噪聲中提取真值!瑞盟科技推出MSA2240電流檢測芯片賦能多元高端測量場景
- 10MHz高頻運行!氮矽科技發布集成驅動GaN芯片,助力電源能效再攀新高
- 失真度僅0.002%!力芯微推出超低內阻、超低失真4PST模擬開關
- 一“芯”雙電!聖邦微電子發布雙輸出電源芯片,簡化AFE與音頻設計
- 一機適配萬端:金升陽推出1200W可編程電源,賦能高端裝備製造
技術文章更多>>
- 邊緣AI的發展為更智能、更可持續的技術鋪平道路
- 每台智能體PC,都是AI時代的新入口
- IAR作為Qt Group獨立BU攜兩項重磅汽車電子應用開發方案首秀北京車展
- 構建具有網絡彈性的嵌入式係統:來自行業領袖的洞見
- 數字化的線性穩壓器
技術白皮書下載更多>>
- 車規與基於V2X的車輛協同主動避撞技術展望
- 數字隔離助力新能源汽車安全隔離的新挑戰
- 汽車模塊拋負載的解決方案
- 車用連接器的安全創新應用
- Melexis Actuators Business Unit
- Position / Current Sensors - Triaxis Hall
熱門搜索





