使用 InnoSwitch3-CE 的 45 W 電源
發布時間:2023-08-25 責任編輯:lina
【導讀】本文是一份工程,描述了利用 InnoSwitch3-CE 係列 IC 中的 INN3168 的 1.5 A、30 V 輸出嵌入式電源。該設計展示了由於高集成度而可能實現的高功率密度和效率,同時仍然提供卓越的性能。
本文是一份工程,描述了利用 InnoSwitch3-CE 係列 IC 中的 INN3168 的 1.5 A、30 V 輸出嵌入式電源。該設計展示了由於高集成度而可能實現的高功率密度和效率,同時仍然提供卓越的性能。
電路說明

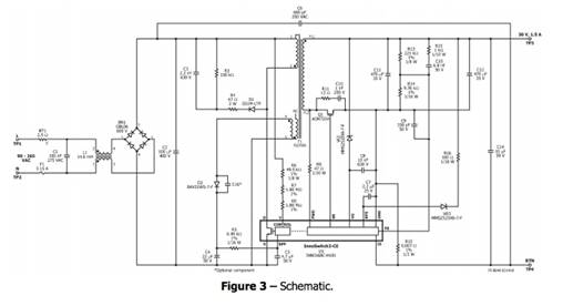
輸入 EMI 濾波
保險絲 F1 隔離電路並提供元件故障保護,共模扼流圈 L1 和 X 電容器 C1 提供 EMI 衰減。橋式整流器 BR1 對交流線路電壓進行整流,並在輸入電容器 C2 上提供全波整流直流電。電容器C6 提供共模噪聲濾除。

InnoSwitch-CE初級
變壓器初級的一端連接至整流直流母線,另一端連接至 InnoSwitch3-CE IC (U1) 內部的集成功率 MOSFET。由於變壓器漏感的影響,由 D1、R4、R3 和 C3 形成的低成本 RCD 鉗位限製了峰值漏極電壓。該 IC 是自啟動的,在首次施加交流電時,使用內部高壓電流源為 BPP 引腳電容器 C5 充電。在正常操作期間,初級側模塊由變壓器上的輔助繞組供電。其輸出配置為反激式繞組,使用二極管 D2 和電容器 C4 進行整流和濾波,並通過限流電阻器 R5 饋入 BPP 引腳。
電阻器 R6、R7 和 R8 提供線電壓檢測並向 U1 提供電流,該電流與電容器 C2 兩端的直流電壓成正比。在大約 100 V DC 時,流經這些電阻器的電流超過線路欠壓閾值,從而使能 U1。在大約 420 V DC 時,流經這些電阻器的電流超過線路過壓閾值,從而導致 U1 禁用。
InnoSwitch-CE IC 次級
InnoSwitch-CE 的次級側提供輸出電壓、輸出電流感應並驅動 MOSFET,從而提供同步整流。
IC 的次級側通過次級繞組正向電壓或輸出電壓自供電。輸出電壓為器件供電,通過 VR2 饋入 VO 引腳,從而保護 VO 引腳不達到 27V 額定值,因為輸出額定電壓為 30V。它將通過內部穩壓器為去耦電容器 C7 充電。
OVP 檢測齊納二極管 VR3 通過 R16 提供次級側輸出過壓保護。電阻器 R13 和 R14 形成檢測輸出電壓的分壓器網絡。INN3168C IC 具有 1.265 V 的內部基準。電容器 C9 可對影響電源運行的高頻噪聲進行去耦。輸出電流由 R10 檢測,閾值約為 35 mV,以減少損耗。一旦超過這些電阻器上的電流檢測閾值,該器件就會調整開關脈衝的數量以維持固定的輸出電流。電容器 C8 保護 U1 免受 ESD 影響。
免責聲明:本文為轉載文章,轉載此文目的在於傳遞更多信息,版權歸原作者所有。本文所用視頻、圖片、文字如涉及作品版權問題,請聯係小編進行處理。
推薦閱讀:
- 噪聲中提取真值!瑞盟科技推出MSA2240電流檢測芯片賦能多元高端測量場景
- 10MHz高頻運行!氮矽科技發布集成驅動GaN芯片,助力電源能效再攀新高
- 失真度僅0.002%!力芯微推出超低內阻、超低失真4PST模擬開關
- 一“芯”雙電!聖邦微電子發布雙輸出電源芯片,簡化AFE與音頻設計
- 一機適配萬端:金升陽推出1200W可編程電源,賦能高端裝備製造
- 築基AI4S:摩爾線程全功能GPU加速中國生命科學自主生態
- 一秒檢測,成本降至萬分之一,光引科技把幾十萬的台式光譜儀“搬”到了手腕上
- AI服務器電源機櫃Power Rack HVDC MW級測試方案
- 突破工藝邊界,奎芯科技LPDDR5X IP矽驗證通過,速率達9600Mbps
- 通過直接、準確、自動測量超低範圍的氯殘留來推動反滲透膜保護
- 車規與基於V2X的車輛協同主動避撞技術展望
- 數字隔離助力新能源汽車安全隔離的新挑戰
- 汽車模塊拋負載的解決方案
- 車用連接器的安全創新應用
- Melexis Actuators Business Unit
- Position / Current Sensors - Triaxis Hall


