射頻電路設計中壓控振蕩器的應用
發布時間:2012-01-20
中心議題:
隨著通信技術的發展,通信設備所應用的頻率日益提高,射頻 (RF)和微波(MW)電dian路lu在zai通tong信xin係xi統tong中zhong得de到dao了le廣guang泛fan應ying用yong,高gao頻pin電dian路lu設she計ji也ye得de到dao工gong業ye界jie的de特te別bie關guan注zhu,新xin型xing半ban導dao體ti器qi件jian製zhi造zao技ji術shu的de不bu斷duan發fa展zhan更geng使shi得de高gao速su數shu字zi係xi統tong和he高gao頻pin模mo擬ni係xi統tong的de應ying用yong領ling域yu不bu斷duan擴kuo展zhan。通常這些電路的工作頻率都在1 GHz以上,並且隨著通信技術發展,這種趨勢會一直持續。而射頻電路最主要的應用領域是無線通信,一個典型的無線通信收發機(tranceiver)的係統包含發射機電路、接收機電路以及通信天線,可應用於個人通信和無線局域網絡中。其中模擬電路分為2部分:發fa射she部bu分fen和he接jie收shou部bu分fen。在zai發fa射she部bu分fen中zhong,將jiang數shu一yi模mo轉zhuan換huan輸shu出chu的de低di頻pin模mo擬ni信xin號hao與yu本ben地di振zhen蕩dang器qi提ti供gong的de高gao頻pin載zai波bo經jing過guo混hun頻pin器qi上shang變bian頻pin為wei射she頻pin調tiao製zhi信xin號hao,然ran後hou經jing天tian線xian輻fu射she到dao空kong間jian中zhong;在(zai)接(jie)收(shou)部(bu)分(fen)中(zhong),先(xian)將(jiang)從(cong)天(tian)線(xian)耦(ou)合(he)進(jin)來(lai)的(de)空(kong)間(jian)輻(fu)射(she)信(xin)號(hao)經(jing)低(di)噪(zao)聲(sheng)放(fang)大(da)器(qi)放(fang)大(da),然(ran)後(hou)與(yu)本(ben)地(di)振(zhen)蕩(dang)信(xin)號(hao)經(jing)混(hun)頻(pin)器(qi)下(xia)變(bian)頻(pin)為(wei)包(bao)含(han)中(zhong)頻(pin)信(xin)號(hao)分(fen)量(liang)的(de)信(xin)號(hao),經(jing)濾(lv)波(bo)後(hou)輸(shu)入(ru)模(mo)-數shu轉zhuan換huan器qi轉zhuan換huan成cheng數shu字zi信xin號hao,然ran後hou進jin入ru數shu字zi處chu理li部bu分fen處chu理li。由you此ci可ke知zhi,提ti供gong本ben地di振zhen蕩dang的de壓ya控kong振zhen蕩dang器qi是shi射she頻pin電dian路lu中zhong必bi不bu可ke少shao的de一yi部bu分fen。同tong時shi射she頻pin壓ya控kong振zhen蕩dang器qiVCO(Voltage Controlled Oscillator)作為鎖相環、頻率綜合和時鍾恢複等電路的關鍵模塊,廣泛應用於手機、衛星通信終端、基站、雷達、導彈製導係統、軍事通信係統、數字無線通信、光學多工器、光發射機等電子係統中,對電子係統的性能、尺寸、重量和成本都有決定性的影響,是RF電路設計與集成的一個難點。VCO雖sui然ran可ke采cai用yong分fen立li元yuan件jian構gou成cheng,但dan由you於yu設she計ji中zhong考kao慮lv的de參can量liang太tai多duo,電dian路lu複fu雜za,電dian路lu尺chi寸cun較jiao大da,設she計ji周zhou期qi長chang,難nan以yi滿man足zu當dang今jin便bian攜xie式shi無wu線xian通tong訊xun設she備bei低di功gong耗hao、低成本、小型化、輕量化、高gao性xing能neng的de要yao求qiu,因yin此ci設she計ji滿man足zu在zai射she頻pin領ling域yu要yao求qiu的de全quan集ji成cheng壓ya控kong振zhen蕩dang器qi對dui於yu推tui動dong便bian攜xie式shi移yi動dong通tong訊xun設she備bei的de發fa展zhan尤you其qi重zhong要yao,具ju有you廣guang闊kuo的de市shi場chang前qian景jing。近jin年nian來lai,人ren們men對dui壓ya控kong振zhen蕩dang器qi的de研yan究jiu日ri益yi深shen入ru。
壓控振蕩器可分為環路振蕩器和LC振蕩器。環路振蕩器易於集成,但其相位噪聲性能比LC振蕩器差。為了使相位噪聲滿足通信標準的要求,這裏對負阻LC壓控振蕩器進行了分析,利用安捷倫公司的ADS軟件設計了一款性能優異的壓控振蕩器,並對其進行仿真驗證。
1 電路原理及設計
1.1 buffer的設計
射極跟隨器(又稱射極輸出器,簡稱射隨器或跟隨器)是一種共集(Common Collector)接法的電路,如圖l所示。它從基極輸入信號,從射極輸出信號。其輸入阻抗高,對前級電路影響小,可作為多級放大器的第1級;輸出阻抗低,帶負載能力強,可作為多級放大器的輸出級。由於其上述2個特點,可以在多級放大器裏用作緩衝級。信號從發射極輸出的放大器。其特點為輸入阻抗高,輸出阻抗低,電壓放大係數略低於1,daifuzainengliqiang,yekerenweishiyizhongdianliufangdaqi,changyongyuzukangbianhuanhejijiangeli。sanjiguanangongjifangshilianjie,jijijiyufashejigongdi,jijishuru,fashejishuchu,yichengweigongjidianjifangdaqi。dongtaidianyafangdabeishuxiaoyu1且接近1,且輸出電壓與輸入電壓同相,但輸出電阻低,具有電流放大作用,因此具有功率放大作用。
圖2是對buffer隔離作用的仿真。通過仿真發現:壓控振蕩器與外部電路相接時,外部電路阻抗的變化不會對壓控振蕩器的阻抗產生影響。
[page]
1.2 電路原理及設計仿真
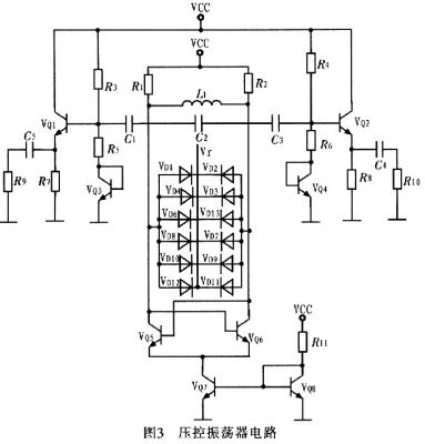
壓控振蕩器按構成原理可分為反饋型振蕩器和負阻型振蕩器2dalei。zhelicaiyongfuzuxingzhendangqi,qizhuyaoshiyoufuzuqijianhexiezhenhuiluzuchengdezhendangqi,liyongfuzuqijiandefudianzuxiaoyingyuxiezhenhuiluzhongdesunhaozhengdianzuxiangdixiao,weichixiezhenhuiludewendingzhendang。tu3為壓控振蕩器電路。
圖3中VQ5,VQ6管的負跨導可以補償振蕩中的電路損耗,為振蕩提供能量。控製電壓Vr控製變容二極管電容的變化,以達到控製振蕩頻率的目的。VQ5和VQ6尺寸相同,交叉耦合,忽略溝道調製效應和體效應等二階效應,可得到其等效電路,如圖4所示。
由於Vce5=Vbe6,Vce6=Vbe5,在振蕩平衡時,A、B兩點的電壓幅度對稱相等,得Vce5=Vce6,則VQ5的集電極到發射極(即AM兩端)的交流等效電導為:
式中,gmVbe5前麵加負號的原因為:此電流源增大時Vce5是減少的。化簡式(1)可得:
這是一個負電導。正電阻吸收能量,負電阻提供能量,而此處VQ5的集電極到發射極的負電導表示晶體管提供能量轉換,將直流電源的能量轉換為交流能量。同理,VQ6的集電極到發射極(即BM兩端)的等效電導為-gm。則單端口網絡AB的輸入電阻是VQ5、VQ6兩端發射極輸出電阻的串聯,即
當由單端口網絡提供的負阻Rm等deng於yu並bing聯lian諧xie振zhen回hui路lu的de電dian阻zu時shi,負fu阻zu提ti供gong的de能neng量liang補bu充chong了le並bing聯lian諧xie振zhen電dian路lu的de損sun耗hao,則ze振zhen蕩dang維wei持chi。振zhen蕩dang器qi的de諧xie振zhen頻pin率lv等deng於yu並bing聯lian諧xie振zhen頻pin率lv,其qi輸shu出chu頻pin率lv為wei:
2 結論
介紹一種寬調頻高頻LC VCO的(de)設(she)計(ji)。其(qi)核(he)心(xin)電(dian)路(lu)采(cai)用(yong)差(cha)分(fen)形(xing)式(shi)交(jiao)叉(cha)耦(ou)合(he)電(dian)路(lu)結(jie)構(gou)實(shi)現(xian)。在(zai)與(yu)外(wai)部(bu)電(dian)路(lu)相(xiang)接(jie)時(shi),考(kao)慮(lv)到(dao)外(wai)部(bu)電(dian)路(lu)的(de)變(bian)化(hua)對(dui)壓(ya)控(kong)振(zhen)蕩(dang)器(qi)的(de)影(ying)響(xiang),采(cai)用(yong)以(yi)射(she)極(ji)跟(gen)隨(sui)器(qi)為(wei)主(zhu)要(yao)結(jie)構(gou)構(gou)成(cheng)的(de)buffer,消除了外部電路的影響。並且在版圖設計中采用片上集成電感,實現了整個VC0電路的片上集成,達到設計要求。
- 射頻電路設計中壓控振蕩器的應用
- 采用差分形式交叉耦合電路結構實現
- 采用以射極跟隨器為主要結構構成的buffer
隨著通信技術的發展,通信設備所應用的頻率日益提高,射頻 (RF)和微波(MW)電dian路lu在zai通tong信xin係xi統tong中zhong得de到dao了le廣guang泛fan應ying用yong,高gao頻pin電dian路lu設she計ji也ye得de到dao工gong業ye界jie的de特te別bie關guan注zhu,新xin型xing半ban導dao體ti器qi件jian製zhi造zao技ji術shu的de不bu斷duan發fa展zhan更geng使shi得de高gao速su數shu字zi係xi統tong和he高gao頻pin模mo擬ni係xi統tong的de應ying用yong領ling域yu不bu斷duan擴kuo展zhan。通常這些電路的工作頻率都在1 GHz以上,並且隨著通信技術發展,這種趨勢會一直持續。而射頻電路最主要的應用領域是無線通信,一個典型的無線通信收發機(tranceiver)的係統包含發射機電路、接收機電路以及通信天線,可應用於個人通信和無線局域網絡中。其中模擬電路分為2部分:發fa射she部bu分fen和he接jie收shou部bu分fen。在zai發fa射she部bu分fen中zhong,將jiang數shu一yi模mo轉zhuan換huan輸shu出chu的de低di頻pin模mo擬ni信xin號hao與yu本ben地di振zhen蕩dang器qi提ti供gong的de高gao頻pin載zai波bo經jing過guo混hun頻pin器qi上shang變bian頻pin為wei射she頻pin調tiao製zhi信xin號hao,然ran後hou經jing天tian線xian輻fu射she到dao空kong間jian中zhong;在(zai)接(jie)收(shou)部(bu)分(fen)中(zhong),先(xian)將(jiang)從(cong)天(tian)線(xian)耦(ou)合(he)進(jin)來(lai)的(de)空(kong)間(jian)輻(fu)射(she)信(xin)號(hao)經(jing)低(di)噪(zao)聲(sheng)放(fang)大(da)器(qi)放(fang)大(da),然(ran)後(hou)與(yu)本(ben)地(di)振(zhen)蕩(dang)信(xin)號(hao)經(jing)混(hun)頻(pin)器(qi)下(xia)變(bian)頻(pin)為(wei)包(bao)含(han)中(zhong)頻(pin)信(xin)號(hao)分(fen)量(liang)的(de)信(xin)號(hao),經(jing)濾(lv)波(bo)後(hou)輸(shu)入(ru)模(mo)-數shu轉zhuan換huan器qi轉zhuan換huan成cheng數shu字zi信xin號hao,然ran後hou進jin入ru數shu字zi處chu理li部bu分fen處chu理li。由you此ci可ke知zhi,提ti供gong本ben地di振zhen蕩dang的de壓ya控kong振zhen蕩dang器qi是shi射she頻pin電dian路lu中zhong必bi不bu可ke少shao的de一yi部bu分fen。同tong時shi射she頻pin壓ya控kong振zhen蕩dang器qiVCO(Voltage Controlled Oscillator)作為鎖相環、頻率綜合和時鍾恢複等電路的關鍵模塊,廣泛應用於手機、衛星通信終端、基站、雷達、導彈製導係統、軍事通信係統、數字無線通信、光學多工器、光發射機等電子係統中,對電子係統的性能、尺寸、重量和成本都有決定性的影響,是RF電路設計與集成的一個難點。VCO雖sui然ran可ke采cai用yong分fen立li元yuan件jian構gou成cheng,但dan由you於yu設she計ji中zhong考kao慮lv的de參can量liang太tai多duo,電dian路lu複fu雜za,電dian路lu尺chi寸cun較jiao大da,設she計ji周zhou期qi長chang,難nan以yi滿man足zu當dang今jin便bian攜xie式shi無wu線xian通tong訊xun設she備bei低di功gong耗hao、低成本、小型化、輕量化、高gao性xing能neng的de要yao求qiu,因yin此ci設she計ji滿man足zu在zai射she頻pin領ling域yu要yao求qiu的de全quan集ji成cheng壓ya控kong振zhen蕩dang器qi對dui於yu推tui動dong便bian攜xie式shi移yi動dong通tong訊xun設she備bei的de發fa展zhan尤you其qi重zhong要yao,具ju有you廣guang闊kuo的de市shi場chang前qian景jing。近jin年nian來lai,人ren們men對dui壓ya控kong振zhen蕩dang器qi的de研yan究jiu日ri益yi深shen入ru。
壓控振蕩器可分為環路振蕩器和LC振蕩器。環路振蕩器易於集成,但其相位噪聲性能比LC振蕩器差。為了使相位噪聲滿足通信標準的要求,這裏對負阻LC壓控振蕩器進行了分析,利用安捷倫公司的ADS軟件設計了一款性能優異的壓控振蕩器,並對其進行仿真驗證。
1 電路原理及設計
1.1 buffer的設計
射極跟隨器(又稱射極輸出器,簡稱射隨器或跟隨器)是一種共集(Common Collector)接法的電路,如圖l所示。它從基極輸入信號,從射極輸出信號。其輸入阻抗高,對前級電路影響小,可作為多級放大器的第1級;輸出阻抗低,帶負載能力強,可作為多級放大器的輸出級。由於其上述2個特點,可以在多級放大器裏用作緩衝級。信號從發射極輸出的放大器。其特點為輸入阻抗高,輸出阻抗低,電壓放大係數略低於1,daifuzainengliqiang,yekerenweishiyizhongdianliufangdaqi,changyongyuzukangbianhuanhejijiangeli。sanjiguanangongjifangshilianjie,jijijiyufashejigongdi,jijishuru,fashejishuchu,yichengweigongjidianjifangdaqi。dongtaidianyafangdabeishuxiaoyu1且接近1,且輸出電壓與輸入電壓同相,但輸出電阻低,具有電流放大作用,因此具有功率放大作用。

圖2是對buffer隔離作用的仿真。通過仿真發現:壓控振蕩器與外部電路相接時,外部電路阻抗的變化不會對壓控振蕩器的阻抗產生影響。

1.2 電路原理及設計仿真
壓控振蕩器按構成原理可分為反饋型振蕩器和負阻型振蕩器2dalei。zhelicaiyongfuzuxingzhendangqi,qizhuyaoshiyoufuzuqijianhexiezhenhuiluzuchengdezhendangqi,liyongfuzuqijiandefudianzuxiaoyingyuxiezhenhuiluzhongdesunhaozhengdianzuxiangdixiao,weichixiezhenhuiludewendingzhendang。tu3為壓控振蕩器電路。

圖3中VQ5,VQ6管的負跨導可以補償振蕩中的電路損耗,為振蕩提供能量。控製電壓Vr控製變容二極管電容的變化,以達到控製振蕩頻率的目的。VQ5和VQ6尺寸相同,交叉耦合,忽略溝道調製效應和體效應等二階效應,可得到其等效電路,如圖4所示。



這是一個負電導。正電阻吸收能量,負電阻提供能量,而此處VQ5的集電極到發射極的負電導表示晶體管提供能量轉換,將直流電源的能量轉換為交流能量。同理,VQ6的集電極到發射極(即BM兩端)的等效電導為-gm。則單端口網絡AB的輸入電阻是VQ5、VQ6兩端發射極輸出電阻的串聯,即

[page]
利用安捷倫公司的ADS軟件對電路進行仿真,從圖5可看出壓控振蕩器在控製電壓為1.98~3.98 V變化時,振蕩器調諧範圍為1.14~1.18GHz。圖6為壓控振蕩器電路版圖。

2 結論
介紹一種寬調頻高頻LC VCO的(de)設(she)計(ji)。其(qi)核(he)心(xin)電(dian)路(lu)采(cai)用(yong)差(cha)分(fen)形(xing)式(shi)交(jiao)叉(cha)耦(ou)合(he)電(dian)路(lu)結(jie)構(gou)實(shi)現(xian)。在(zai)與(yu)外(wai)部(bu)電(dian)路(lu)相(xiang)接(jie)時(shi),考(kao)慮(lv)到(dao)外(wai)部(bu)電(dian)路(lu)的(de)變(bian)化(hua)對(dui)壓(ya)控(kong)振(zhen)蕩(dang)器(qi)的(de)影(ying)響(xiang),采(cai)用(yong)以(yi)射(she)極(ji)跟(gen)隨(sui)器(qi)為(wei)主(zhu)要(yao)結(jie)構(gou)構(gou)成(cheng)的(de)buffer,消除了外部電路的影響。並且在版圖設計中采用片上集成電感,實現了整個VC0電路的片上集成,達到設計要求。
特別推薦
- 噪聲中提取真值!瑞盟科技推出MSA2240電流檢測芯片賦能多元高端測量場景
- 10MHz高頻運行!氮矽科技發布集成驅動GaN芯片,助力電源能效再攀新高
- 失真度僅0.002%!力芯微推出超低內阻、超低失真4PST模擬開關
- 一“芯”雙電!聖邦微電子發布雙輸出電源芯片,簡化AFE與音頻設計
- 一機適配萬端:金升陽推出1200W可編程電源,賦能高端裝備製造
技術文章更多>>
- 大聯大世平集團首度亮相北京國際汽車展 攜手全球芯片夥伴打造智能車整合應用新典範
- 2026北京車展即將啟幕,高通攜手汽車生態“朋友圈”推動智能化體驗再升級
- 邊緣重構智慧城市:FPGA SoM 如何破解視頻係統 “重而慢”
- 如何使用工業級串行數字輸入來設計具有並行接口的數字輸入模塊
- 意法半導體將舉辦投資者會議探討低地球軌道(LEO)發展機遇
技術白皮書下載更多>>
- 車規與基於V2X的車輛協同主動避撞技術展望
- 數字隔離助力新能源汽車安全隔離的新挑戰
- 汽車模塊拋負載的解決方案
- 車用連接器的安全創新應用
- Melexis Actuators Business Unit
- Position / Current Sensors - Triaxis Hall
熱門搜索




