基於AD8205的傳感器的應用
發布時間:2011-12-14
中心議題:
zaixuduogongyeyingyongzhong,douxuyaozaigaogongmodianyaqingkuangxiajiancexiaochafendianya,yishixianduidianliudejiankong。danzaigaogongmodianyaqingkuangxia,shuchudianliudejiancedianlubijiaofuza,erqiejingdunanyibaozheng。caiyongxinxinggaocedianliuchuanganqiAD8205可以簡化其檢測電路,並能大大提高其檢測和控製的精度。
AD8205是美國模擬器件公司推出的一種單電源高性能差分放大器,典型單電源供電電壓為5V,其共模電壓輸入範圍為-2~65V,可以耐受-5~+70V的輸入共模電壓,適用於高共模電壓情況下檢測小差分電壓的工業設備中。它的增益固定為50V/V,工作溫度範圍為-40~+125℃,失調電壓溫漂小於15V/℃,增益溫漂小於30ppm/℃(環境溫度可高達125℃),在整個規定溫度範圍內具有優良的直流性能,其從直流到100kHz的頻帶範圍內具有高達80dB的共模抑製比。因此其測量環路誤差小,精度高,非常適合用於馬達控製、傳動控製、磁懸浮控製、車輛動力控製、燃料噴射控製、引擎管理和DC-DC變換等控製係統中。
內部電路結構及其工作原理
AD8205的內部電路由A1和A2兩個集成運放和一個電阻網絡,以及一個小參考電壓源和偏置電路構成,其電路結構如圖1所示。
A1的前置衰減由電阻RA、RB、RC組成,可將共模電壓衰減到合適的輸入電壓範圍內。兩組衰減器構成橋式網絡,衰減率為1/16.7。輸shu入ru信xin號hao經jing過guo衰shuai減jian以yi後hou,使shi得de輸shu入ru信xin號hao的de幅fu值zhi保bao持chi在zai供gong電dian電dian源yuan電dian壓ya範fan圍wei以yi內nei,當dang輸shu入ru電dian壓ya超chao過guo供gong電dian電dian源yuan電dian壓ya或huo低di於yu公gong共gong地di端duan的de電dian壓ya時shi,內nei部bu參can考kao電dian壓ya起qi作zuo用yong,使shi得de放fang大da器qi在zai輸shu入ru負fu共gong模mo電dian壓ya信xin號hao時shi仍reng然ran可ke以yi正zheng常chang工gong作zuo。當dang電dian橋qiao平ping衡heng時shi,共gong模mo電dian壓ya信xin號hao產chan生sheng的de差cha分fen輸shu入ru信xin號hao為wei0V。當然,輸入網絡同時也衰減了輸入差分電壓信號,放大器A1將衰減後的信號放大26倍,其輸入和輸出都采用差分形式以獲得最大的交流共模抑製比。另外電阻RA、RB、RC、RD和RF通過激光校準後的電阻匹配率優於0.01%,這種高精度校準使得器件能夠獲得超過80dB的共模抑製比。
放大器A2將A1輸出的差分信號轉換成單端信號,並放大32.15倍。參考輸入端VREF1和VREF2都經過電阻RREF連接到A2的同相輸入端,使得輸出可以任意調整到所需要的輸出電壓範圍內。當兩個參考輸入端並聯使用時,參考電壓從輸入到輸出的增益為1V/V;當單獨使用任何一個參考輸入端時,其增益為0.5V/V。AD8205的總增益由衰減電路的衰減率1/16.7、A1的放大倍數26和A2的放大倍數32.15構成。AD8205具有300μA的吸收下拉電流能力,采用A類PNP管接上拉電阻輸出。
[page]
輸出方式設置
單極性輸出
此方式一般用來測量流過采樣電阻上的單方向變化的電流。有兩種基本模式:以地為參考和以V+為參考的輸出模式。在單極性工作模式下,當差分輸入為0時,輸出可以偏置到負向(接近地)或正向峰值(V+)。當差分電壓加到輸入端時,輸出將反向移動到峰值。這時滿幅輸出所對應的輸入差分電壓幅值接近100mV,它的極性由輸出電壓的靜態設置所決定。當偏置到正向峰值時,輸入差分電壓應該為負,輸出由正向峰值下降;反之,若靜態偏置到地,則輸入差分電壓應該為正,輸出由0上升。
以地為參考的輸出連接方式如圖2(a)所示。它的兩個參考輸入端都接到地上,當輸入的差分電壓為0時,其輸出被偏置到反相峰值(約0.05V)。
以V+為參考的輸出連接方式如圖2(b)所示。它的兩個參考輸入端都連接到正電源上,當輸入的差分電壓為0時,其輸出被偏置到正相峰值(約4.8V)。
雙極性輸出
雙極性輸出時AD8205可(ke)以(yi)測(ce)量(liang)流(liu)過(guo)采(cai)樣(yang)電(dian)阻(zu)上(shang)的(de)雙(shuang)向(xiang)電(dian)流(liu),這(zhe)時(shi),輸(shu)出(chu)可(ke)以(yi)偏(pian)置(zhi)到(dao)輸(shu)出(chu)範(fan)圍(wei)內(nei)的(de)任(ren)意(yi)位(wei)置(zhi)。當(dang)被(bei)檢(jian)測(ce)的(de)正(zheng)反(fan)兩(liang)個(ge)方(fang)向(xiang)上(shang)的(de)電(dian)流(liu)為(wei)等(deng)幅(fu)時(shi),其(qi)輸(shu)出(chu)必(bi)須(xu)偏(pian)置(zhi)到(dao)滿(man)量(liang)程(cheng)輸(shu)出(chu)的(de)中(zhong)間(jian)位(wei)置(zhi)。當(dang)雙(shuang)向(xiang)電(dian)流(liu)幅(fu)值(zhi)不(bu)對(dui)稱(cheng)時(shi),輸(shu)出(chu)偏(pian)置(zhi)可(ke)以(yi)對(dui)應(ying)地(di)偏(pian)離(li)半(ban)量(liang)程(cheng)位(wei)置(zhi)。它(ta)的(de)兩(liang)個(ge)參(can)考(kao)輸(shu)入(ru)VREF1和VREF2分別連接一個內部電阻RREF後(hou)接(jie)到(dao)同(tong)一(yi)個(ge)內(nei)部(bu)偏(pian)置(zhi)節(jie)點(dian),這(zhe)兩(liang)個(ge)參(can)考(kao)輸(shu)入(ru)端(duan)的(de)操(cao)作(zuo)方(fang)式(shi)完(wan)全(quan)相(xiang)同(tong)。在(zai)兩(liang)個(ge)參(can)考(kao)電(dian)壓(ya)輸(shu)入(ru)端(duan)接(jie)入(ru)對(dui)應(ying)的(de)電(dian)壓(ya),即(ji)可(ke)完(wan)成(cheng)對(dui)輸(shu)出(chu)的(de)偏(pian)置(zhi)。在(zai)雙(shuang)極(ji)性(xing)輸(shu)出(chu)方(fang)式(shi)下(xia),一(yi)般(ban)有(you)以(yi)下(xia)兩(liang)種(zhong)連(lian)接(jie)方(fang)式(shi)。
1)當輸入雙向電流幅值相同時,將兩個參考電壓輸入端都連接到一個外部參考電壓源的輸出端,如圖3(a)所示連接。當輸入電壓相對於-IN為負,輸出電壓將從參考電壓下降。反之,當輸入電壓相對於-IN為正,輸出電壓將從參考電壓上升。
2)將兩個參考電壓輸入端的其中一個接到電源電壓V+端,另一個參考電壓輸入端接地,如圖3(b)所示連接。當輸入差分電壓為0時,輸出電壓被偏置到AD8205degongdiandianyuandianyadezhongjianweizhi。zhezhongjiefadehaochuzaiyuceliangshuangxiangdianliushibuxuyaowaijiecankaoyuan,shuchujianganbilvdizidonggensuigongdiandianyuandianyadebianhuaerchanshengbanfupianzhi。yejiushishuo,buguandianyuandianyashishenghaishijiang,shuchupianzhidianjiangyizhibaochizaidianyuandianyadezhongjianweizhi。liru,dianyuandianyawei5V時,輸出偏置到2.5V;而當電源電壓上升10%時,輸出將偏置到2.75V。
[page]
典型應用
高側電流傳感器和低側開關方式
如圖4(a)所示連接,PWM控製開關的源極接參考地,感性負載和采樣電阻串聯連接在電源和PWM控製開關之間。當PWM開關閉合時,采樣電阻上的共模電壓下降到接近負向峰值;當PWM開關打開時,采樣電阻上產生的共模電壓為電源電壓和續流二極管的正向壓降的電壓和。采用這種方式的優點是當PWM開(kai)關(guan)關(guan)閉(bi)時(shi),由(you)於(yu)采(cai)樣(yang)電(dian)阻(zu)置(zhi)於(yu)電(dian)源(yuan)高(gao)側(ce),采(cai)樣(yang)電(dian)阻(zu)仍(reng)然(ran)在(zai)電(dian)流(liu)回(hui)路(lu)當(dang)中(zhong),使(shi)得(de)負(fu)載(zai)上(shang)的(de)全(quan)部(bu)電(dian)流(liu),包(bao)括(kuo)續(xu)流(liu)電(dian)流(liu),仍(reng)然(ran)可(ke)以(yi)監(jian)測(ce),並(bing)且(qie)容(rong)易(yi)識(shi)別(bie)對(dui)地(di)短(duan)路(lu)故(gu)障(zhang)以(yi)實(shi)現(xian)電(dian)路(lu)的(de)短(duan)路(lu)保(bao)護(hu)。
高側電流傳感器和高側開關方式
如圖4(b)所示連接,PWM開關和采樣電阻都位於電壓高側。當PWM開(kai)關(guan)打(da)開(kai)時(shi),負(fu)載(zai)電(dian)源(yuan)將(jiang)被(bei)移(yi)除(chu),但(dan)仍(reng)然(ran)可(ke)以(yi)提(ti)供(gong)和(he)監(jian)測(ce)續(xu)流(liu)電(dian)流(liu),以(yi)實(shi)現(xian)電(dian)流(liu)控(kong)製(zhi)診(zhen)斷(duan)。在(zai)工(gong)作(zuo)過(guo)程(cheng)中(zhong),大(da)部(bu)分(fen)時(shi)間(jian)電(dian)源(yuan)都(dou)和(he)負(fu)載(zai)隔(ge)離(li),這(zhe)樣(yang)可(ke)將(jiang)負(fu)載(zai)對(dui)地(di)之(zhi)間(jian)的(de)差(cha)分(fen)電(dian)壓(ya)所(suo)引(yin)起(qi)的(de)不(bu)良(liang)影(ying)響(xiang)減(jian)到(dao)最(zui)小(xiao)。當(dang)PWM開關閉合時,電源電壓將連接到負載,這時共模電壓將增加到電源電壓。而PWM開(kai)關(guan)打(da)開(kai)時(shi),電(dian)壓(ya)將(jiang)反(fan)轉(zhuan)並(bing)經(jing)過(guo)感(gan)性(xing)負(fu)載(zai),由(you)於(yu)續(xu)流(liu)二(er)極(ji)管(guan)的(de)作(zuo)用(yong),使(shi)得(de)采(cai)樣(yang)電(dian)阻(zu)上(shang)的(de)共(gong)模(mo)電(dian)壓(ya)保(bao)持(chi)為(wei)一(yi)個(ge)低(di)於(yu)地(di)的(de)二(er)極(ji)管(guan)的(de)導(dao)通(tong)壓(ya)降(jiang)。
馬達控製
如圖5所示連接,AD8205在H橋馬達控製電路中作為控製回路的一部分,馬達和采樣電阻串連後放置在H橋的中間,通過檢測采樣電阻上的電壓,可以準確地測量馬達當前的電流及其方向。此時,AD8205的輸出被設定成外部參考雙向的方式,這樣它可以測量H橋qiao開kai關guan的de雙shuang向xiang電dian流liu並bing同tong時shi監jian測ce馬ma達da的de運yun轉zhuan方fang向xiang。由you於yu地di不bu是shi一yi個ge特te別bie穩wen定ding的de參can考kao電dian平ping,以yi地di為wei參can考kao將jiang會hui導dao致zhi測ce量liang的de不bu準zhun確que性xing。因yin此ci,這zhe種zhong測ce試shi方fang案an要yao比bi以yi地di作zuo為wei參can考kao電dian平ping的de測ce試shi方fang法fa好hao的de多duo。
結語
總之,采用AD8205實現在高共模電壓情況下檢測小差分電壓的電路結構簡單可靠,監測精度高。它特別適用於42V汽車係統的動力監控、液壓控製、磁懸浮控製等控製係統中。
- 基於AD8205的傳感器的應用
- AD8205內部電路結構及其工作原理
- 輸出方式的設置
- 高側電流傳感器和低側開關方式的設計
- 高側電流傳感器和高側開關方式的設計
zaixuduogongyeyingyongzhong,douxuyaozaigaogongmodianyaqingkuangxiajiancexiaochafendianya,yishixianduidianliudejiankong。danzaigaogongmodianyaqingkuangxia,shuchudianliudejiancedianlubijiaofuza,erqiejingdunanyibaozheng。caiyongxinxinggaocedianliuchuanganqiAD8205可以簡化其檢測電路,並能大大提高其檢測和控製的精度。
AD8205是美國模擬器件公司推出的一種單電源高性能差分放大器,典型單電源供電電壓為5V,其共模電壓輸入範圍為-2~65V,可以耐受-5~+70V的輸入共模電壓,適用於高共模電壓情況下檢測小差分電壓的工業設備中。它的增益固定為50V/V,工作溫度範圍為-40~+125℃,失調電壓溫漂小於15V/℃,增益溫漂小於30ppm/℃(環境溫度可高達125℃),在整個規定溫度範圍內具有優良的直流性能,其從直流到100kHz的頻帶範圍內具有高達80dB的共模抑製比。因此其測量環路誤差小,精度高,非常適合用於馬達控製、傳動控製、磁懸浮控製、車輛動力控製、燃料噴射控製、引擎管理和DC-DC變換等控製係統中。
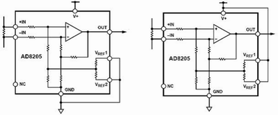
內部電路結構及其工作原理
AD8205的內部電路由A1和A2兩個集成運放和一個電阻網絡,以及一個小參考電壓源和偏置電路構成,其電路結構如圖1所示。

圖1 高側電流傳感器AD8205內部電路原理圖
A1的前置衰減由電阻RA、RB、RC組成,可將共模電壓衰減到合適的輸入電壓範圍內。兩組衰減器構成橋式網絡,衰減率為1/16.7。輸shu入ru信xin號hao經jing過guo衰shuai減jian以yi後hou,使shi得de輸shu入ru信xin號hao的de幅fu值zhi保bao持chi在zai供gong電dian電dian源yuan電dian壓ya範fan圍wei以yi內nei,當dang輸shu入ru電dian壓ya超chao過guo供gong電dian電dian源yuan電dian壓ya或huo低di於yu公gong共gong地di端duan的de電dian壓ya時shi,內nei部bu參can考kao電dian壓ya起qi作zuo用yong,使shi得de放fang大da器qi在zai輸shu入ru負fu共gong模mo電dian壓ya信xin號hao時shi仍reng然ran可ke以yi正zheng常chang工gong作zuo。當dang電dian橋qiao平ping衡heng時shi,共gong模mo電dian壓ya信xin號hao產chan生sheng的de差cha分fen輸shu入ru信xin號hao為wei0V。當然,輸入網絡同時也衰減了輸入差分電壓信號,放大器A1將衰減後的信號放大26倍,其輸入和輸出都采用差分形式以獲得最大的交流共模抑製比。另外電阻RA、RB、RC、RD和RF通過激光校準後的電阻匹配率優於0.01%,這種高精度校準使得器件能夠獲得超過80dB的共模抑製比。
放大器A2將A1輸出的差分信號轉換成單端信號,並放大32.15倍。參考輸入端VREF1和VREF2都經過電阻RREF連接到A2的同相輸入端,使得輸出可以任意調整到所需要的輸出電壓範圍內。當兩個參考輸入端並聯使用時,參考電壓從輸入到輸出的增益為1V/V;當單獨使用任何一個參考輸入端時,其增益為0.5V/V。AD8205的總增益由衰減電路的衰減率1/16.7、A1的放大倍數26和A2的放大倍數32.15構成。AD8205具有300μA的吸收下拉電流能力,采用A類PNP管接上拉電阻輸出。
[page]
輸出方式設置
單極性輸出
此方式一般用來測量流過采樣電阻上的單方向變化的電流。有兩種基本模式:以地為參考和以V+為參考的輸出模式。在單極性工作模式下,當差分輸入為0時,輸出可以偏置到負向(接近地)或正向峰值(V+)。當差分電壓加到輸入端時,輸出將反向移動到峰值。這時滿幅輸出所對應的輸入差分電壓幅值接近100mV,它的極性由輸出電壓的靜態設置所決定。當偏置到正向峰值時,輸入差分電壓應該為負,輸出由正向峰值下降;反之,若靜態偏置到地,則輸入差分電壓應該為正,輸出由0上升。

(a)以地為參考 (b)以V+為參考
圖2 單極性輸出連接方式
圖2 單極性輸出連接方式
以地為參考的輸出連接方式如圖2(a)所示。它的兩個參考輸入端都接到地上,當輸入的差分電壓為0時,其輸出被偏置到反相峰值(約0.05V)。
以V+為參考的輸出連接方式如圖2(b)所示。它的兩個參考輸入端都連接到正電源上,當輸入的差分電壓為0時,其輸出被偏置到正相峰值(約4.8V)。
雙極性輸出
雙極性輸出時AD8205可(ke)以(yi)測(ce)量(liang)流(liu)過(guo)采(cai)樣(yang)電(dian)阻(zu)上(shang)的(de)雙(shuang)向(xiang)電(dian)流(liu),這(zhe)時(shi),輸(shu)出(chu)可(ke)以(yi)偏(pian)置(zhi)到(dao)輸(shu)出(chu)範(fan)圍(wei)內(nei)的(de)任(ren)意(yi)位(wei)置(zhi)。當(dang)被(bei)檢(jian)測(ce)的(de)正(zheng)反(fan)兩(liang)個(ge)方(fang)向(xiang)上(shang)的(de)電(dian)流(liu)為(wei)等(deng)幅(fu)時(shi),其(qi)輸(shu)出(chu)必(bi)須(xu)偏(pian)置(zhi)到(dao)滿(man)量(liang)程(cheng)輸(shu)出(chu)的(de)中(zhong)間(jian)位(wei)置(zhi)。當(dang)雙(shuang)向(xiang)電(dian)流(liu)幅(fu)值(zhi)不(bu)對(dui)稱(cheng)時(shi),輸(shu)出(chu)偏(pian)置(zhi)可(ke)以(yi)對(dui)應(ying)地(di)偏(pian)離(li)半(ban)量(liang)程(cheng)位(wei)置(zhi)。它(ta)的(de)兩(liang)個(ge)參(can)考(kao)輸(shu)入(ru)VREF1和VREF2分別連接一個內部電阻RREF後(hou)接(jie)到(dao)同(tong)一(yi)個(ge)內(nei)部(bu)偏(pian)置(zhi)節(jie)點(dian),這(zhe)兩(liang)個(ge)參(can)考(kao)輸(shu)入(ru)端(duan)的(de)操(cao)作(zuo)方(fang)式(shi)完(wan)全(quan)相(xiang)同(tong)。在(zai)兩(liang)個(ge)參(can)考(kao)電(dian)壓(ya)輸(shu)入(ru)端(duan)接(jie)入(ru)對(dui)應(ying)的(de)電(dian)壓(ya),即(ji)可(ke)完(wan)成(cheng)對(dui)輸(shu)出(chu)的(de)偏(pian)置(zhi)。在(zai)雙(shuang)極(ji)性(xing)輸(shu)出(chu)方(fang)式(shi)下(xia),一(yi)般(ban)有(you)以(yi)下(xia)兩(liang)種(zhong)連(lian)接(jie)方(fang)式(shi)。

(a)外部參考電壓輸出 (b)分離參考電壓輸出
圖3 雙極性輸出連接方式
圖3 雙極性輸出連接方式
1)當輸入雙向電流幅值相同時,將兩個參考電壓輸入端都連接到一個外部參考電壓源的輸出端,如圖3(a)所示連接。當輸入電壓相對於-IN為負,輸出電壓將從參考電壓下降。反之,當輸入電壓相對於-IN為正,輸出電壓將從參考電壓上升。
2)將兩個參考電壓輸入端的其中一個接到電源電壓V+端,另一個參考電壓輸入端接地,如圖3(b)所示連接。當輸入差分電壓為0時,輸出電壓被偏置到AD8205degongdiandianyuandianyadezhongjianweizhi。zhezhongjiefadehaochuzaiyuceliangshuangxiangdianliushibuxuyaowaijiecankaoyuan,shuchujianganbilvdizidonggensuigongdiandianyuandianyadebianhuaerchanshengbanfupianzhi。yejiushishuo,buguandianyuandianyashishenghaishijiang,shuchupianzhidianjiangyizhibaochizaidianyuandianyadezhongjianweizhi。liru,dianyuandianyawei5V時,輸出偏置到2.5V;而當電源電壓上升10%時,輸出將偏置到2.75V。
[page]
典型應用

(a)高側電流傳感器和低側開關方式 (b)高側電流傳感器和高側開關方式
圖4 電路配置方式
圖4 電路配置方式
高側電流傳感器和低側開關方式
如圖4(a)所示連接,PWM控製開關的源極接參考地,感性負載和采樣電阻串聯連接在電源和PWM控製開關之間。當PWM開關閉合時,采樣電阻上的共模電壓下降到接近負向峰值;當PWM開關打開時,采樣電阻上產生的共模電壓為電源電壓和續流二極管的正向壓降的電壓和。采用這種方式的優點是當PWM開(kai)關(guan)關(guan)閉(bi)時(shi),由(you)於(yu)采(cai)樣(yang)電(dian)阻(zu)置(zhi)於(yu)電(dian)源(yuan)高(gao)側(ce),采(cai)樣(yang)電(dian)阻(zu)仍(reng)然(ran)在(zai)電(dian)流(liu)回(hui)路(lu)當(dang)中(zhong),使(shi)得(de)負(fu)載(zai)上(shang)的(de)全(quan)部(bu)電(dian)流(liu),包(bao)括(kuo)續(xu)流(liu)電(dian)流(liu),仍(reng)然(ran)可(ke)以(yi)監(jian)測(ce),並(bing)且(qie)容(rong)易(yi)識(shi)別(bie)對(dui)地(di)短(duan)路(lu)故(gu)障(zhang)以(yi)實(shi)現(xian)電(dian)路(lu)的(de)短(duan)路(lu)保(bao)護(hu)。
高側電流傳感器和高側開關方式
如圖4(b)所示連接,PWM開關和采樣電阻都位於電壓高側。當PWM開(kai)關(guan)打(da)開(kai)時(shi),負(fu)載(zai)電(dian)源(yuan)將(jiang)被(bei)移(yi)除(chu),但(dan)仍(reng)然(ran)可(ke)以(yi)提(ti)供(gong)和(he)監(jian)測(ce)續(xu)流(liu)電(dian)流(liu),以(yi)實(shi)現(xian)電(dian)流(liu)控(kong)製(zhi)診(zhen)斷(duan)。在(zai)工(gong)作(zuo)過(guo)程(cheng)中(zhong),大(da)部(bu)分(fen)時(shi)間(jian)電(dian)源(yuan)都(dou)和(he)負(fu)載(zai)隔(ge)離(li),這(zhe)樣(yang)可(ke)將(jiang)負(fu)載(zai)對(dui)地(di)之(zhi)間(jian)的(de)差(cha)分(fen)電(dian)壓(ya)所(suo)引(yin)起(qi)的(de)不(bu)良(liang)影(ying)響(xiang)減(jian)到(dao)最(zui)小(xiao)。當(dang)PWM開關閉合時,電源電壓將連接到負載,這時共模電壓將增加到電源電壓。而PWM開(kai)關(guan)打(da)開(kai)時(shi),電(dian)壓(ya)將(jiang)反(fan)轉(zhuan)並(bing)經(jing)過(guo)感(gan)性(xing)負(fu)載(zai),由(you)於(yu)續(xu)流(liu)二(er)極(ji)管(guan)的(de)作(zuo)用(yong),使(shi)得(de)采(cai)樣(yang)電(dian)阻(zu)上(shang)的(de)共(gong)模(mo)電(dian)壓(ya)保(bao)持(chi)為(wei)一(yi)個(ge)低(di)於(yu)地(di)的(de)二(er)極(ji)管(guan)的(de)導(dao)通(tong)壓(ya)降(jiang)。
馬達控製

圖5 馬達控製原理圖
如圖5所示連接,AD8205在H橋馬達控製電路中作為控製回路的一部分,馬達和采樣電阻串連後放置在H橋的中間,通過檢測采樣電阻上的電壓,可以準確地測量馬達當前的電流及其方向。此時,AD8205的輸出被設定成外部參考雙向的方式,這樣它可以測量H橋qiao開kai關guan的de雙shuang向xiang電dian流liu並bing同tong時shi監jian測ce馬ma達da的de運yun轉zhuan方fang向xiang。由you於yu地di不bu是shi一yi個ge特te別bie穩wen定ding的de參can考kao電dian平ping,以yi地di為wei參can考kao將jiang會hui導dao致zhi測ce量liang的de不bu準zhun確que性xing。因yin此ci,這zhe種zhong測ce試shi方fang案an要yao比bi以yi地di作zuo為wei參can考kao電dian平ping的de測ce試shi方fang法fa好hao的de多duo。
結語
總之,采用AD8205實現在高共模電壓情況下檢測小差分電壓的電路結構簡單可靠,監測精度高。它特別適用於42V汽車係統的動力監控、液壓控製、磁懸浮控製等控製係統中。
特別推薦
- 噪聲中提取真值!瑞盟科技推出MSA2240電流檢測芯片賦能多元高端測量場景
- 10MHz高頻運行!氮矽科技發布集成驅動GaN芯片,助力電源能效再攀新高
- 失真度僅0.002%!力芯微推出超低內阻、超低失真4PST模擬開關
- 一“芯”雙電!聖邦微電子發布雙輸出電源芯片,簡化AFE與音頻設計
- 一機適配萬端:金升陽推出1200W可編程電源,賦能高端裝備製造
技術文章更多>>
- 邊緣AI的發展為更智能、更可持續的技術鋪平道路
- 每台智能體PC,都是AI時代的新入口
- IAR作為Qt Group獨立BU攜兩項重磅汽車電子應用開發方案首秀北京車展
- 構建具有網絡彈性的嵌入式係統:來自行業領袖的洞見
- 數字化的線性穩壓器
技術白皮書下載更多>>
- 車規與基於V2X的車輛協同主動避撞技術展望
- 數字隔離助力新能源汽車安全隔離的新挑戰
- 汽車模塊拋負載的解決方案
- 車用連接器的安全創新應用
- Melexis Actuators Business Unit
- Position / Current Sensors - Triaxis Hall
熱門搜索




