IGBT驅動與保護電路
發布時間:2011-01-24
中心議題:
IGBT對驅動電路的要求
(1)觸發脈衝要具有足夠快的上升和下降速度,即脈衝前後沿要陡峭;
(2)柵極串連電阻Rg要恰當。Rg過小,關斷時間過短,關斷時產生的集電極尖峰電壓過高;Rg過大,器件的開關速度降低,開關損耗增大;
(3)柵(zha)射(she)電(dian)壓(ya)要(yao)適(shi)當(dang)。增(zeng)大(da)柵(zha)射(she)正(zheng)偏(pian)壓(ya)對(dui)減(jian)小(xiao)開(kai)通(tong)損(sun)耗(hao)和(he)導(dao)通(tong)損(sun)耗(hao)有(you)利(li),但(dan)也(ye)會(hui)使(shi)管(guan)子(zi)承(cheng)受(shou)短(duan)路(lu)電(dian)流(liu)的(de)時(shi)間(jian)變(bian)短(duan),續(xu)流(liu)二(er)極(ji)管(guan)反(fan)向(xiang)恢(hui)複(fu)過(guo)電(dian)壓(ya)增(zeng)大(da)。因(yin)此(ci),正(zheng)偏(pian)壓(ya)要(yao)適(shi)當(dang),通(tong)常(chang)為(wei)+15V。為了保證在C-E間出現dv/dt噪聲時可靠關斷,關斷時必須在柵極施加負偏壓,以防止受到幹擾時誤開通和加快關斷速度,減小關斷損耗,幅值一般為-(5~10)V;
(4)當IGBT處於負載短路或過流狀態時,能在IGBT允許時間內通過逐漸降低柵壓自動抑製故障電流,實現IGBT的軟關斷。驅動電路的軟關斷過程不應隨輸入信號的消失而受到影響。
當然驅動電路還要注意像防止門極過壓等其他一些問題。日本FUJI公司的EXB841芯片具有單電源、正負偏壓、過流檢測、保護、軟關斷等主要特性,是一種比較典型的驅動電路。其功能比較完善,在國內外得到了廣泛。
驅動芯片EXB841的控製原理
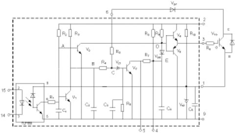
圖1為EXB841的驅動原理。其主要有三個工作過程:正常開通過程、正常關斷過程和過流保護動作過程。14和15兩腳間外加PWM控製信號,當觸發脈衝信號施加於14和15引腳時,在GE兩端產生約16V的IGBT開通電壓;當觸發控製脈衝撤銷時,在GE兩端產生-5.1V的IGBT關斷電壓。過流保護動作過程是根據IGBT的CE極間電壓Uce的大小判定是否過流而進行保護的,Uce由二極管Vd7檢測。當IGBT開通時,若發生負載短路等發生大電流的故障,Uce會上升很多,使得Vd7截止,EXB841的6腳“懸空”,B點和C點電位開始由約6V上升,當上升至13V時,Vz1被擊穿,V3導通,C4通過R7和V3放電,E點的電壓逐漸下降,V6導通,從而使IGBT的GE間電壓Uce下降,實現軟關斷,完成EXB841對IGBT的保護。射極電位為-5.1V,由EXB841內部的穩壓二極管Vz2決定。

圖1EXB841的工作原理[page]
作為IGBT的專用驅動芯片,EXB841有you著zhe很hen多duo優you點dian,能neng夠gou滿man足zu一yi般ban用yong戶hu的de要yao求qiu。但dan在zai大da功gong率lv高gao壓ya高gao頻pin脈mai衝chong電dian源yuan等deng具ju有you較jiao大da電dian磁ci幹gan擾rao的de全quan橋qiao逆ni變bian應ying用yong中zhong,其qi不bu足zu之zhi處chu也ye顯xian而er易yi見jian。
(1)過流保護閾值過高。通常IGBT在通過額定電流時導通壓降Uce約為3.5V,而EXB841的過流識別值為7.5V左右,對應電流為額定電流的2~3倍,此時IGBT已嚴重過流。
(2)存在虛假過流。一般大功率IGBT的導通時間約為1µs左右。實際上,IGBT導通時尾部電壓下降是較慢的。實踐表明,當工作電壓較高時,Uce下降至飽和導通時間約為4~5µs,而過流檢測的延遲時間約為2.7µs.因此,在IGBT開通過程中易出現虛假過流。為了識別真假過流,5腳的過流故障輸出信號應延遲5µs,以便保護電路對真正的過流進行保護。
(3)負偏壓不足。EXB841使用單一的20V電源產生+15V和-5V偏壓。在高電壓大電流條件下,開關管通斷會產生幹擾,使截止的IGBT誤導通。
(4)過流保護無自鎖功能。在過流保護時,EXB841對IGBT進行軟關斷,並在5腳輸出故障指示信號,但不能封鎖輸入的PWM控製信號。
(5)無報警電路。在係統應用中,IGBT發生故障時,不能顯示故障信息,不便於操作。
針對以上不足,可以考慮采取一些有效的措施來解決這些問題。以下結合實際設計應用的具體電路加以說明。
驅動電路優化設計
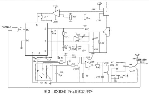
本文基於EXB841設計IGBT的驅動電路如圖2所示,包括外部負柵壓成型電路、過流檢測電路、虛假過流故障識別與驅動信號鎖存電路,故障信息報警電路。
⑴外部負柵壓成型電路
針對負偏壓不足的問題,設計了外部負柵壓成型電路。
如圖2所示,用外接8V穩壓管Vw1代替驅動芯片內部的穩壓管Vz2,在穩壓管兩端並聯了兩個電容值分別為105µf和0.33µf的去耦濾波電容。為防止柵極驅動電路出現高壓尖峰,在柵射極間並聯了反向串聯的16V(V02)和8V(V03)穩壓二極管。為了改善控製脈衝的前後沿陡度和防止震蕩,減小IGBT集電極的電壓尖脈衝,需要在柵極串聯電阻Rg。柵極串連電阻Rg要恰當,Rg過小,關斷時間過短,關斷時產生的集電極尖峰電壓過高;Rg過大,器件的開關速度降低,開關損耗增大。優化電路采用了不對稱的開啟和關斷方法。在IGBT開通時,EXB841的3腳提供+16V的電壓,電阻Rg2經二極管Vd1和Rg1並聯使Rg值較小。關斷時,EXB841內部的V5導通,3腳電平為0,優化驅動電路在IGBT的E極提供-8V電壓,使二極管V01截止,Rg=Rg1具有較大值。並在柵射極間並聯大電阻,防止器件誤導通。

- IGBT對驅動電路的要求
- IGBT驅動電路優化設計
- 觸發脈衝要具有足夠快的上升和下降速度
- 柵極串連電阻Rg要恰當
- 柵射電壓要適當
IGBT對驅動電路的要求
(1)觸發脈衝要具有足夠快的上升和下降速度,即脈衝前後沿要陡峭;
(2)柵極串連電阻Rg要恰當。Rg過小,關斷時間過短,關斷時產生的集電極尖峰電壓過高;Rg過大,器件的開關速度降低,開關損耗增大;
(3)柵(zha)射(she)電(dian)壓(ya)要(yao)適(shi)當(dang)。增(zeng)大(da)柵(zha)射(she)正(zheng)偏(pian)壓(ya)對(dui)減(jian)小(xiao)開(kai)通(tong)損(sun)耗(hao)和(he)導(dao)通(tong)損(sun)耗(hao)有(you)利(li),但(dan)也(ye)會(hui)使(shi)管(guan)子(zi)承(cheng)受(shou)短(duan)路(lu)電(dian)流(liu)的(de)時(shi)間(jian)變(bian)短(duan),續(xu)流(liu)二(er)極(ji)管(guan)反(fan)向(xiang)恢(hui)複(fu)過(guo)電(dian)壓(ya)增(zeng)大(da)。因(yin)此(ci),正(zheng)偏(pian)壓(ya)要(yao)適(shi)當(dang),通(tong)常(chang)為(wei)+15V。為了保證在C-E間出現dv/dt噪聲時可靠關斷,關斷時必須在柵極施加負偏壓,以防止受到幹擾時誤開通和加快關斷速度,減小關斷損耗,幅值一般為-(5~10)V;
(4)當IGBT處於負載短路或過流狀態時,能在IGBT允許時間內通過逐漸降低柵壓自動抑製故障電流,實現IGBT的軟關斷。驅動電路的軟關斷過程不應隨輸入信號的消失而受到影響。
當然驅動電路還要注意像防止門極過壓等其他一些問題。日本FUJI公司的EXB841芯片具有單電源、正負偏壓、過流檢測、保護、軟關斷等主要特性,是一種比較典型的驅動電路。其功能比較完善,在國內外得到了廣泛。
驅動芯片EXB841的控製原理
圖1為EXB841的驅動原理。其主要有三個工作過程:正常開通過程、正常關斷過程和過流保護動作過程。14和15兩腳間外加PWM控製信號,當觸發脈衝信號施加於14和15引腳時,在GE兩端產生約16V的IGBT開通電壓;當觸發控製脈衝撤銷時,在GE兩端產生-5.1V的IGBT關斷電壓。過流保護動作過程是根據IGBT的CE極間電壓Uce的大小判定是否過流而進行保護的,Uce由二極管Vd7檢測。當IGBT開通時,若發生負載短路等發生大電流的故障,Uce會上升很多,使得Vd7截止,EXB841的6腳“懸空”,B點和C點電位開始由約6V上升,當上升至13V時,Vz1被擊穿,V3導通,C4通過R7和V3放電,E點的電壓逐漸下降,V6導通,從而使IGBT的GE間電壓Uce下降,實現軟關斷,完成EXB841對IGBT的保護。射極電位為-5.1V,由EXB841內部的穩壓二極管Vz2決定。

圖1EXB841的工作原理[page]
作為IGBT的專用驅動芯片,EXB841有you著zhe很hen多duo優you點dian,能neng夠gou滿man足zu一yi般ban用yong戶hu的de要yao求qiu。但dan在zai大da功gong率lv高gao壓ya高gao頻pin脈mai衝chong電dian源yuan等deng具ju有you較jiao大da電dian磁ci幹gan擾rao的de全quan橋qiao逆ni變bian應ying用yong中zhong,其qi不bu足zu之zhi處chu也ye顯xian而er易yi見jian。
(1)過流保護閾值過高。通常IGBT在通過額定電流時導通壓降Uce約為3.5V,而EXB841的過流識別值為7.5V左右,對應電流為額定電流的2~3倍,此時IGBT已嚴重過流。
(2)存在虛假過流。一般大功率IGBT的導通時間約為1µs左右。實際上,IGBT導通時尾部電壓下降是較慢的。實踐表明,當工作電壓較高時,Uce下降至飽和導通時間約為4~5µs,而過流檢測的延遲時間約為2.7µs.因此,在IGBT開通過程中易出現虛假過流。為了識別真假過流,5腳的過流故障輸出信號應延遲5µs,以便保護電路對真正的過流進行保護。
(3)負偏壓不足。EXB841使用單一的20V電源產生+15V和-5V偏壓。在高電壓大電流條件下,開關管通斷會產生幹擾,使截止的IGBT誤導通。
(4)過流保護無自鎖功能。在過流保護時,EXB841對IGBT進行軟關斷,並在5腳輸出故障指示信號,但不能封鎖輸入的PWM控製信號。
(5)無報警電路。在係統應用中,IGBT發生故障時,不能顯示故障信息,不便於操作。
針對以上不足,可以考慮采取一些有效的措施來解決這些問題。以下結合實際設計應用的具體電路加以說明。
驅動電路優化設計
本文基於EXB841設計IGBT的驅動電路如圖2所示,包括外部負柵壓成型電路、過流檢測電路、虛假過流故障識別與驅動信號鎖存電路,故障信息報警電路。
⑴外部負柵壓成型電路
針對負偏壓不足的問題,設計了外部負柵壓成型電路。
如圖2所示,用外接8V穩壓管Vw1代替驅動芯片內部的穩壓管Vz2,在穩壓管兩端並聯了兩個電容值分別為105µf和0.33µf的去耦濾波電容。為防止柵極驅動電路出現高壓尖峰,在柵射極間並聯了反向串聯的16V(V02)和8V(V03)穩壓二極管。為了改善控製脈衝的前後沿陡度和防止震蕩,減小IGBT集電極的電壓尖脈衝,需要在柵極串聯電阻Rg。柵極串連電阻Rg要恰當,Rg過小,關斷時間過短,關斷時產生的集電極尖峰電壓過高;Rg過大,器件的開關速度降低,開關損耗增大。優化電路采用了不對稱的開啟和關斷方法。在IGBT開通時,EXB841的3腳提供+16V的電壓,電阻Rg2經二極管Vd1和Rg1並聯使Rg值較小。關斷時,EXB841內部的V5導通,3腳電平為0,優化驅動電路在IGBT的E極提供-8V電壓,使二極管V01截止,Rg=Rg1具有較大值。並在柵射極間並聯大電阻,防止器件誤導通。

特別推薦
- 噪聲中提取真值!瑞盟科技推出MSA2240電流檢測芯片賦能多元高端測量場景
- 10MHz高頻運行!氮矽科技發布集成驅動GaN芯片,助力電源能效再攀新高
- 失真度僅0.002%!力芯微推出超低內阻、超低失真4PST模擬開關
- 一“芯”雙電!聖邦微電子發布雙輸出電源芯片,簡化AFE與音頻設計
- 一機適配萬端:金升陽推出1200W可編程電源,賦能高端裝備製造
技術文章更多>>
- 貿澤EIT係列新一期,探索AI如何重塑日常科技與用戶體驗
- 算力爆發遇上電源革新,大聯大世平集團攜手晶豐明源線上研討會解鎖應用落地
- 創新不止,創芯不已:第六屆ICDIA創芯展8月南京盛大啟幕!
- AI時代,為什麼存儲基礎設施的可靠性決定數據中心的經濟效益
- 矽典微ONELAB開發係列:為毫米波算法開發者打造的全棧工具鏈
技術白皮書下載更多>>
- 車規與基於V2X的車輛協同主動避撞技術展望
- 數字隔離助力新能源汽車安全隔離的新挑戰
- 汽車模塊拋負載的解決方案
- 車用連接器的安全創新應用
- Melexis Actuators Business Unit
- Position / Current Sensors - Triaxis Hall
熱門搜索
Future
GFIVE
GPS
GPU
Harting
HDMI
HDMI連接器
HD監控
HID燈
I/O處理器
IC
IC插座
IDT
IGBT
in-cell
Intersil
IP監控
iWatt
Keithley
Kemet
Knowles
Lattice
LCD
LCD模組
LCR測試儀
lc振蕩器
Lecroy
LED
LED保護元件
LED背光



