台達機電產品在均勻低給液係統的應用
發布時間:2011-09-18 來源:中國自動化網
中心議題:
- 低給液係統設備結構及工作原理
- 電氣架構圖及選型說明
- 設備工作原理及程序說明
低di給gei液ye在zai紡fang織zhi工gong藝yi上shang很hen常chang見jian,也ye很hen重zhong要yao。本ben文wen中zhong的de噴pen盤pan式shi均jun勻yun低di給gei液ye係xi統tong設she備bei全quan套tao電dian氣qi采cai用yong了le台tai達da的de機ji電dian產chan品pin,很hen好hao地di滿man足zu了le係xi統tong需xu求qiu,在zai性xing價jia比bi方fang麵mian也ye有you很hen強qiang的de競jing爭zheng力li。此ci外wai,本ben文wen還hai介jie紹shao了le噴pen盤pan式shi均jun勻yun低di給gei液ye係xi統tong的de設she備bei結jie構gou及ji工gong作zuo原yuan理li,以yi及ji實shi現xian控kong製zhi架jia構gou及ji程cheng序xu。
1.設備結構及工作原理介紹
噴盤式均勻低給液係統是一種能將各種不同液體給液於紡織品上的技術。其工作原理是這樣的:在zai高gao度du旋xuan轉zhuan的de噴pen盤pan中zhong的de液ye體ti受shou強qiang大da的de離li心xin力li作zuo用yong形xing成cheng水shui膜mo,並bing被bei盤pan麵mian上shang的de離li心xin線xian切qie割ge成cheng微wei米mi級ji水shui霧wu高gao速su噴pen射she衝chong破po織zhi物wu表biao層ceng,均jun勻yun滲shen透tou於yu織zhi物wu纖xian維wei層ceng的de技ji術shu,達da到dao快kuai速su回hui潮chao、手感豐滿、縮率穩定、增加克重、降低能耗的目的。
此設備廣泛用於預縮機、拉幅定型機、軋光機、蒸呢機、蒸化機等工序需要給濕的工藝上,有以下特點:
1) 觸摸屏設定操作、PLC控製;
2) 根據車速自動調節噴液量,織物獲得液體更加均勻;
3) 回收噴淋水多層過濾,保證噴盤動平衡,噴盤使用壽命更長;
4) 液滴大小30~70um。
其工藝過程如圖3所示,泵①抽取液槽②的液體或水,通過過濾器③輸送到噴盤架⑤上各種噴盤④中;當平幅運行的織物⑥通過時,液體便噴射其上;末被噴射到織物上的液體則通過回流管⑦流回到液槽;通過預過濾器⑧清除回流液體中的雜質;清洗裝置⑨⑩⑾保證了供液體單元的清洗,控製單元⑿控製整個裝置。

圖1 噴盤式均勻低給液係統設備全圖[page]

圖2 噴盤式均勻低給液係統噴盤架主體

圖3 噴盤式均勻低給液係統設備工藝圖
2.電氣架構圖及選型說明
根據客戶的設備小巧緊湊的特點,我們給客戶配置了以下產品:
PLC:DVP14SS11R2*1
人機界麵:DOP-B05S100
變頻器:VFD015M43A
測速編碼器
其它電氣配件

圖4 控製架構圖[page]
3.設備工作原理及程序說明
3.1工作原理及HMI畫麵
cishebeizhuyaoyonglaigeiyizhihaodebujiashi,shuruxinhaoyouliangge,yigeshizhujiqidongxinhao,lingyigeshizhujicesulunmaichongxinhao。dangzhujiqidonghou,penpandianjiyunxing,famendakai,gongyebengxiananshedingdezuidipinlvyunxing,dangzhujishengsuhou,PLC根gen據ju測ce速su輪lun過guo來lai的de脈mai衝chong信xin號hao實shi時shi計ji算suan當dang前qian布bu料liao的de實shi際ji線xian速su度du,根gen據ju實shi際ji線xian速su度du及ji濕shi度du設she定ding值zhi控kong製zhi供gong水shui泵beng的de運yun行xing頻pin率lv,從cong而er控kong製zhi布bu麵mian的de濕shi度du。見jian圖tu5。

圖5 係統參數
參數設定:濕度設定用來設定供水量的大小,另外係統參數畫麵還設定供水最小頻率及其它輔助動作。見圖6。

圖6 用戶參數
監控畫麵:監視當前主機實際的線速度及濕度設定值。見圖7。

圖7 監控畫麵[page]
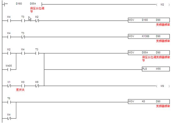
3.2 PLC程序說明
3.2.1測速程序:此部分程序原理就是采用PLCneizhidegaosujisuangongneng,jisuandanweishijianneicongcesubianmaqiguolaidemaichongshu,ranhougenjuxiangguanjixiexishuzhesuanchengxiansudu,zhegezhizuoweijisuangongshuibengpinlvdeyigexishu,ranhougenjushidushedingzhi,jisuanchushijisuoxudegongshuipinlv。jiantu8。

圖8 測速程序
另介紹一下SS PLC的高速計數功能,如表1,ES/EX/SS係列機種支持高速計數器,總頻寬為20kHz。

表1 SS PLC高速計數
其中輸入點為X0、X1可規劃成更高速的計數器,1相輸入可達20kHz,但這兩個輸入點的計數頻率相加仍必須小於或等於頻寬20kHz的限製。若計數輸入為2相輸入信號,則計數頻率約為4kHz。輸入點X2、X3高速計數器1相輸入可達10kHz。
[page]
3.2.2供液頻率計算:供液頻率(濕度控製)jisuan,dangjiqiqidonghou,gongshuibengxiananzuidipinlvyunxing,dangjiqisudutigaohou,jingguojisuan,chaoguozuidiyunxingpinlvhou,yishijijisuandepinlvshuchu,dangjiqitingzhishi,zaianzuidipinlvyunxing,yanshishedingdeshijianhoutingzhi。jiantu9。

圖9 供液頻率計算
3.2.3通訊程序:台達SS PLC提供兩個通訊口。本文中,SS PLC的COM1口已與觸摸屏通訊,所以利用SS PLC的COM2 通訊口(此通訊口接口是RS485),支持MODBUS通訊便利指令,編通訊程序像編順序邏輯程序一樣簡單,讓對通訊底層不是很了解的人也能快速上手。快速編寫MODBUS通訊程序,控製如台達全係列產品,如變頻器、溫控器、伺服等產品。見圖10。

圖10 通訊程序
4.結束語
該設備電氣架構簡單、功能豐富,已經獲得了客戶的最終認可。
- 噪聲中提取真值!瑞盟科技推出MSA2240電流檢測芯片賦能多元高端測量場景
- 10MHz高頻運行!氮矽科技發布集成驅動GaN芯片,助力電源能效再攀新高
- 失真度僅0.002%!力芯微推出超低內阻、超低失真4PST模擬開關
- 一“芯”雙電!聖邦微電子發布雙輸出電源芯片,簡化AFE與音頻設計
- 一機適配萬端:金升陽推出1200W可編程電源,賦能高端裝備製造
- 邊緣AI的發展為更智能、更可持續的技術鋪平道路
- 每台智能體PC,都是AI時代的新入口
- IAR作為Qt Group獨立BU攜兩項重磅汽車電子應用開發方案首秀北京車展
- 構建具有網絡彈性的嵌入式係統:來自行業領袖的洞見
- 數字化的線性穩壓器
- 車規與基於V2X的車輛協同主動避撞技術展望
- 數字隔離助力新能源汽車安全隔離的新挑戰
- 汽車模塊拋負載的解決方案
- 車用連接器的安全創新應用
- Melexis Actuators Business Unit
- Position / Current Sensors - Triaxis Hall



