氮化镓柵極驅動專利:RC負偏壓關斷技術之鬆下篇
發布時間:2022-12-22 責任編輯:lina
【導讀】鬆下與英飛淩曾共同研發了增強型GaN GIT功率器件,兩家公司都具有GaN GIT功率器件的產品。對於其柵極驅動IC,如上期所介紹的,英飛淩對其GaN EiceDRIVER™ IC已布局有核心專利;而鬆下在這一技術方向下也是申請了不少專利,其中就包括采用RC電路的負壓關斷方案。
鬆下與英飛淩曾共同研發了增強型GaN GIT功率器件,兩家公司都具有GaN GIT功率器件的產品。對於其柵極驅動IC,如上期所介紹的,英飛淩對其GaN EiceDRIVER™ IC已布局有核心專利;而鬆下在這一技術方向下也是申請了不少專利,其中就包括采用RC電路的負壓關斷方案。
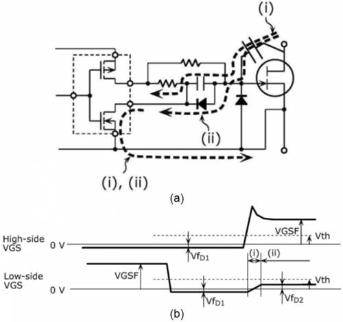
通過檢索發現,鬆下早在2009年就在日本申請了一篇公開號為JP2010051165A的專利,其中采用了如下圖所示的驅動電路,該電路在晶體管的柵極設置有RC電(dian)路(lu)。專(zhuan)利(li)中(zhong)明(ming)確(que)提(ti)到(dao)了(le)該(gai)驅(qu)動(dong)電(dian)路(lu)可(ke)用(yong)於(yu)氮(dan)化(hua)镓(jia)或(huo)碳(tan)化(hua)矽(gui)等(deng)寬(kuan)禁(jin)帶(dai)半(ban)導(dao)體(ti)開(kai)關(guan)。雖(sui)然(ran)該(gai)專(zhuan)利(li)最(zui)終(zhong)並(bing)未(wei)能(neng)獲(huo)得(de)授(shou)權(quan),但(dan)也(ye)可(ke)以(yi)看(kan)到(dao)鬆(song)下(xia)在(zai)這(zhe)一(yi)領(ling)域(yu)的(de)技(ji)術(shu)超(chao)前(qian)性(xing)。
圖1
接jie下xia來lai一yi起qi看kan看kan鬆song下xia最zui近jin幾ji年nian在zai增zeng強qiang型xing氮dan化hua镓jia晶jing體ti管guan的de柵zha極ji驅qu動dong器qi方fang麵mian的de三san件jian專zhuan利li技ji術shu,通tong過guo這zhe三san件jian專zhuan利li來lai進jin一yi步bu了le解jie鬆song下xia近jin年nian來lai在zai該gai技ji術shu方fang向xiang下xia的de研yan發fa動dong態tai及ji關guan注zhu重zhong點dian。
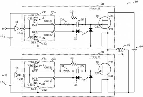
專利1(CN111771322A)
首先介紹的這一件專利實際上是一個專利族,其中包括同族專利CN111771322A,US11398820B2,US11031935B2,EP3955442A1,EP3761491A4,WO2019167446A1,其最早優先權日為2018年2月28日。以下通過中國同族專利CN111771322A來介紹其中的技術方案。
技術背景及問題:
gaizhuanlizhuyaozhenduideyingyongchangjingshidaiyoudianganxingfuzaidebanqiaodianlu,qiejuyoutongguofudianyalaiduikaiguanguanduandezhajiqudong。zaizheyiyingyongchangjingxia,dangshangxiabanqiaodekaiguanzaiqiehuankaiguanzhuangtaidemouyiguochengzhong,rongyichuxianzhajiguanduandefudianyaguodadewenti,yijizaidianganfuzaixuliushisuozaochengdexiabanqiaokaiguanwudaotongdewenti。
解決技術手段:
如圖中所示,該專利主要改進點在於每個柵極驅動通道上所增加的兩個二極管。
圖2
其中,晶體管柵源極之間的二極管(27,37)zhuyaoweilefangzhifudianyaguoda,youqishizaidaiyoudianganxingfuzaidebanqiaodianluzhong,dangxiabanqiaochuyuguanduan,shangbanqiaocongdaotongbianweiguanduanshi,dianganfuzaidianliujiangcongxiabanqiaodejingtiguanxuliu。ruxiatu3中所示,由於二極管37的存在,將負電壓鉗位在VfD1的電平,避免了電感負載續流所帶來的過大的負偏壓。
圖3
而電容上所並聯的二極管(26,36)則是為了應對如下圖4中所示的情況,當下半橋處於關斷,上半橋從關斷變為導通時,上半橋將高電壓加載到下半橋晶體管的漏極,通過柵極-漏極間的寄生電容進行放電,可能造成下半橋晶體管的Vgs正向偏置並大於閾值電壓,出現誤導通的問題。通過電容上所並聯的二極管則可以將上述正向偏置電壓鉗位在VfD2的電平。
圖4
專利2(WO2022176268A1)
該專利的最早優先權日為2021年2月22日,目前處於PCT階段,還未指定後續會進入的國家。
技術背景及問題:
該(gai)專(zhuan)利(li)主(zhu)要(yao)應(ying)用(yong)在(zai)高(gao)頻(pin)電(dian)源(yuan)中(zhong),例(li)如(ru)等(deng)離(li)子(zi)體(ti)發(fa)生(sheng)器(qi)等(deng)。在(zai)高(gao)頻(pin)電(dian)源(yuan)中(zhong),反(fan)射(she)波(bo)分(fen)量(liang)的(de)一(yi)部(bu)分(fen)會(hui)從(cong)負(fu)載(zai)經(jing)由(you)高(gao)頻(pin)電(dian)源(yuan)裝(zhuang)置(zhi)內(nei)的(de)開(kai)關(guan)元(yuan)件(jian)的(de)漏(lou)極(ji)-柵極間的寄生電容Cdg在第1柵(zha)極(ji)中(zhong)成(cheng)為(wei)噪(zao)聲(sheng)而(er)出(chu)現(xian)。如(ru)果(guo)反(fan)射(she)波(bo)分(fen)量(liang)大(da),則(ze)柵(zha)極(ji)的(de)噪(zao)聲(sheng)分(fen)量(liang)可(ke)能(neng)超(chao)過(guo)開(kai)關(guan)元(yuan)件(jian)的(de)閾(yu)值(zhi)電(dian)壓(ya),使(shi)開(kai)關(guan)元(yuan)件(jian)誤(wu)導(dao)通(tong)。相(xiang)反(fan),在(zai)高(gao)頻(pin)電(dian)源(yuan)和(he)負(fu)載(zai)之(zhi)間(jian)阻(zu)抗(kang)匹(pi)配(pei)的(de)情(qing)況(kuang)下(xia),反(fan)射(she)波(bo)分(fen)量(liang)小(xiao),噪(zao)聲(sheng)分(fen)量(liang)也(ye)小(xiao),不(bu)易(yi)產(chan)生(sheng)誤(wu)導(dao)通(tong)。
而該專利需要解決的問題是如何同時實現低功耗和防止開關的誤導通。
解決技術手段:
該gai專zhuan利li在zai開kai關guan柵zha源yuan極ji之zhi間jian加jia入ru了le可ke根gen據ju係xi統tong狀zhuang態tai來lai啟qi動dong或huo關guan閉bi的de鉗qian位wei電dian路lu。係xi統tong狀zhuang態tai的de檢jian測ce主zhu要yao是shi通tong過guo前qian向xiang波bo功gong率lv或huo反fan射she波bo功gong率lv的de大da小xiao來lai判pan斷duan高gao頻pin電dian源yuan與yu負fu載zai之zhi間jian的de阻zu抗kang匹pi配pei大da小xiao。如ru下xia圖tu所suo示shi,在zai判pan斷duan高gao頻pin電dian源yuan與yu負fu載zai阻zu抗kang匹pi配pei時shi,禁jin用yong鉗qian位wei電dian路lu101,使開關Q1采用常規的負壓關斷,電容C1的電荷大部分被保持,從而降低功耗;而高頻電源與負載阻抗失配時,則啟用鉗位電路101,確保開關Q1在關斷時的電壓被鉗位在零電平,從而防止誤導通。由此,該專利方案的柵極驅動器可以同時實現低功耗和抑製誤導通。
圖5
專利3(WO2022180924A1)
該專利的最早優先權日為2021年2月26日,與第二件專利相同,目前也處於PCT階段,還未指定後續會進入的國家。
技術背景及問題:
zaigaopindianyuanzhong,fansheborongyizaikaiguanyuanjiandezhajichanshengzaoshengerdaozhikaiguanwudaotong,qiezaoshengdefuduhuisuizhefuzaibodongerbodong。yinci,xianyoujishuzhonghengdingdefupianyaguanduancunzaibunengkekaodifangzhikaiguanwudaotongdewenti。
解決技術手段:
該專利提供一種能夠生成可變的負電壓的柵極驅動電路。如下圖所示,其中在開關的柵源極之間加入了負電壓電路10,包括與脈衝變壓器2共用的第二次級繞組n3以及一個串聯的二極管D1。同時,采用振幅控製電路可變地控製輸入到脈衝變壓器2的驅動脈衝信號的振幅,從而控製負電壓電路所產生的負偏壓。
圖6
小結
從技術問題來看,以上三件專利都考慮了防止晶體管開關誤導通的問題。在此基礎上,專利1還考慮到了柵極負偏壓過大而造成開關損壞的問題,專利2和專利3則考慮了由負載反射的噪聲對柵極驅動電壓所帶來的幹擾問題,此外,專利2還進一步考慮了如何降低開關功耗的問題。
從應用場景來看,鬆下2021年布局的專利2和專利3都主要是在高頻電源方麵,尤其是需要MHzliangjikaiguanpinlvdedianyuan。buduangaopinhuayezhengshimuqiandanhuajiazheleikuanjindaibandaotidefazhanfangxiangyijiyoushisuozai。xianran,songxiayiduiqizaigaopinhuadanhuajiaqudongIC產品或技術的研發過程中所涉及的問題給出了相應的解決方案,並準備通過PCT專利在多國進行專利布局。
(來源:第三代半導體產業技術戰略聯盟)
免責聲明:本文為轉載文章,轉載此文目的在於傳遞更多信息,版權歸原作者所有。本文所用視頻、圖片、文字如涉及作品版權問題,請聯係小編進行處理。
推薦閱讀:
- 噪聲中提取真值!瑞盟科技推出MSA2240電流檢測芯片賦能多元高端測量場景
- 10MHz高頻運行!氮矽科技發布集成驅動GaN芯片,助力電源能效再攀新高
- 失真度僅0.002%!力芯微推出超低內阻、超低失真4PST模擬開關
- 一“芯”雙電!聖邦微電子發布雙輸出電源芯片,簡化AFE與音頻設計
- 一機適配萬端:金升陽推出1200W可編程電源,賦能高端裝備製造
- 算力爆發遇上電源革新,大聯大世平集團攜手晶豐明源線上研討會解鎖應用落地
- 築基AI4S:摩爾線程全功能GPU加速中國生命科學自主生態
- 一秒檢測,成本降至萬分之一,光引科技把幾十萬的台式光譜儀“搬”到了手腕上
- AI服務器電源機櫃Power Rack HVDC MW級測試方案
- 突破工藝邊界,奎芯科技LPDDR5X IP矽驗證通過,速率達9600Mbps
- 車規與基於V2X的車輛協同主動避撞技術展望
- 數字隔離助力新能源汽車安全隔離的新挑戰
- 汽車模塊拋負載的解決方案
- 車用連接器的安全創新應用
- Melexis Actuators Business Unit
- Position / Current Sensors - Triaxis Hall




