搞懂這6張電路圖,工控入門並不難!
發布時間:2019-03-11 責任編輯:xueqi
【導讀】今天小編就挑選了6個(ge)經(jing)典(dian)案(an)列(lie)一(yi)一(yi)講(jiang)解(jie),隻(zhi)要(yao)你(ni)徹(che)底(di)的(de)學(xue)透(tou)了(le)這(zhe)幾(ji)個(ge)電(dian)路(lu),你(ni)就(jiu)能(neng)慢(man)慢(man)學(xue)著(zhe)自(zi)己(ji)設(she)計(ji)電(dian)路(lu)了(le)。高(gao)級(ji)電(dian)工(gong)考(kao)試(shi)會(hui)給(gei)出(chu)電(dian)路(lu)圖(tu),隻(zhi)要(yao)你(ni)會(hui)分(fen)析(xi)電(dian)路(lu)圖(tu),看(kan)圖(tu)接(jie)線(xian)即(ji)可(ke)。

星三角降壓啟動
這個是手動控製的接線圖,主線部分的接線一定要注意相序,啟動時電機星型接法,運行的時候是三角形接法。右邊的控製線部分,KMY和KM△要互鎖,啟動按鈕SB2按下去以後,KM一直是自鎖狀態,幾秒延時以後我們手動按下SB3,這時候KMY線圈失電,同時KM△自鎖。SB3的按鈕開關常開點串KM△的線圈常閉點串KMY的線圈。

這個是帶延時繼電器的星三角
帶延時繼電器的星三角更加方便,接線和上圖的手動控製類似,隻不過把按鈕開關換成了延時繼電器。按鈕開關SB2按下去以後KM1自鎖,同時延時繼電器的線圈得電啟動,延時繼電器KT常閉點串KM2線圈,KT常開點串KM3線圈,延時時間到了以後KM3自鎖。KM3的輔助常閉點串延時繼電器的線圈,所以啟動完成後,延時繼電器也會斷電。

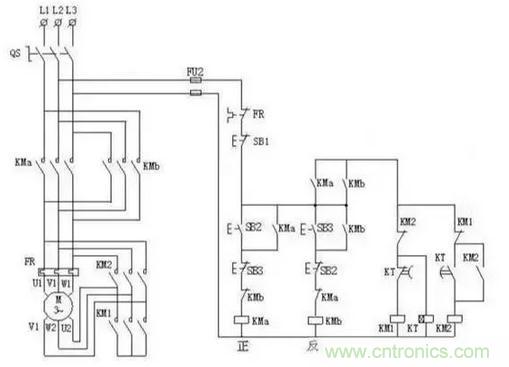
控製電機正反轉完整接線
這個電路用的非常多,其實就是接觸器自鎖和互鎖的結合應用。KM1和KM2的線圈分別串彼此的輔助常閉點。一般實際應用的時候,SB2和SB3兩個按鈕也要機械互鎖。雙重互鎖更加的安全。

一鍵啟停
這個電路沒有太大的實用性,但是非常適合學習。2個中間繼電器和一個交流接觸器,我們看一下電路,2個繼電器互鎖,KA1的線圈串KM的輔助常閉點,KA2的線圈串KM的輔助常開點。所以按下SB按鈕開關KA1自鎖,同時KA1的常開點閉合KM自鎖,實現了啟動操作。然後再按下SB按鈕開關,KA2又會自鎖,KA2的常閉點會斷開,而KA2的常閉點是串的KM的線圈,所以同時KM線圈失電,實現停止操作。

小車自動往返電路
這個電路也很經典,其實它是控製電機正反轉的加強版。利用行程開關實現自動往返的效果,按下SB1啟動按鈕KM1自鎖,小車開始正向走,當碰到限位開關SQ1時,KM1線圈失電KM2自鎖,小車又反向運行。隻要不按下SB3這個停止按鈕,它就會循環運行。

星三角加正反轉
星三角我上圖分析過了,控製電機正反轉也分析過了。兩圖合一就是這個圖了,喜歡的朋友可以自己學著分析一下。
特別推薦
- 噪聲中提取真值!瑞盟科技推出MSA2240電流檢測芯片賦能多元高端測量場景
- 10MHz高頻運行!氮矽科技發布集成驅動GaN芯片,助力電源能效再攀新高
- 失真度僅0.002%!力芯微推出超低內阻、超低失真4PST模擬開關
- 一“芯”雙電!聖邦微電子發布雙輸出電源芯片,簡化AFE與音頻設計
- 一機適配萬端:金升陽推出1200W可編程電源,賦能高端裝備製造
技術文章更多>>
- 算力爆發遇上電源革新,大聯大世平集團攜手晶豐明源線上研討會解鎖應用落地
- 築基AI4S:摩爾線程全功能GPU加速中國生命科學自主生態
- 一秒檢測,成本降至萬分之一,光引科技把幾十萬的台式光譜儀“搬”到了手腕上
- AI服務器電源機櫃Power Rack HVDC MW級測試方案
- 突破工藝邊界,奎芯科技LPDDR5X IP矽驗證通過,速率達9600Mbps
技術白皮書下載更多>>
- 車規與基於V2X的車輛協同主動避撞技術展望
- 數字隔離助力新能源汽車安全隔離的新挑戰
- 汽車模塊拋負載的解決方案
- 車用連接器的安全創新應用
- Melexis Actuators Business Unit
- Position / Current Sensors - Triaxis Hall
熱門搜索





