防雷擊浪湧的開關電源電路設計
發布時間:2009-12-02 來源:電源技術應用
中心議題:
瞬間高電壓的雷擊浪湧以及信號係統浪湧是引起儀表穩定性差的重要原因,信號係統浪湧電壓的主要來源是感應雷擊、電磁幹擾(EMI)、無線電幹擾和靜電幹擾。金屬物體(如電話線)受到這些幹擾信號的影響,會使傳輸中的數據產生誤碼,影響傳輸的準確性和傳輸速率。如何設計防雷電路成為儀表研發的關鍵問題。
雷擊浪湧分析
zuichangjiandedianzishebeiweihaibushiyouyuzhijieleijiyinqide,ershiyouyuleijifashengshizaidianyuanhetongxunxianluzhongganyingdedianliulangyongyinqide。yifangmianyouyudianzishebeineibujiegougaodujichenghua(VLSI芯片),從而造成設備耐壓、耐過電流的水平下降,對雷電(包括感應雷及操作過電壓浪湧)的de承cheng受shou能neng力li下xia降jiang,另ling一yi方fang麵mian由you於yu信xin號hao來lai源yuan路lu徑jing增zeng多duo,係xi統tong較jiao以yi前qian更geng容rong易yi遭zao受shou雷lei電dian波bo侵qin入ru。浪lang湧yong電dian壓ya可ke以yi從cong電dian源yuan線xian或huo信xin號hao線xian等deng途tu徑jing竄cuan入ru電dian腦nao設she備bei,我wo們men就jiu這zhe兩liang方fang麵mian分fen別bie討tao論lun:
1)電源浪湧
電源浪湧並不僅源於雷擊,當電力係統出現短路故障、投tou切qie大da負fu荷he時shi都dou會hui產chan生sheng電dian源yuan浪lang湧yong,電dian網wang綿mian延yan千qian裏li,不bu論lun是shi雷lei擊ji還hai是shi線xian路lu浪lang湧yong發fa生sheng的de幾ji率lv都dou很hen高gao。當dang距ju你ni幾ji百bai公gong裏li的de遠yuan方fang發fa生sheng了le雷lei擊ji時shi,雷lei擊ji浪lang湧yong通tong過guo電dian網wang光guang速su傳chuan輸shu,經jing過guo變bian電dian站zhan等deng衰shuai減jian,到dao你ni的de電dian腦nao時shi可ke能neng仍reng然ran有you上shang千qian伏fu,這zhe個ge高gao壓ya很hen短duan,隻zhi有you幾ji十shi到dao幾ji百bai個ge微wei秒miao,或huo者zhe不bu足zu以yi燒shao毀hui電dian腦nao,但dan是shi對dui於yu電dian腦nao內nei部bu的de半ban導dao體ti元yuan件jian卻que有you很hen大da的de損sun害hai,正zheng象xiang舊jiu音yin響xiang的de雜za音yin比bi新xin的de要yao大da是shi因yin為wei內nei部bu元yuan件jian受shou到dao損sun害hai一yi樣yang,隨sui著zhe這zhe些xie損sun害hai的de加jia深shen,電dian腦nao也ye逐zhu漸jian變bian的de越yue來lai越yue不bu穩wen定ding,或huo有you可ke能neng造zao成cheng您nin重zhong要yao數shu據ju的de丟diu失shi。
美國GE公司測定一般家庭、飯店、公寓等低壓配電線(110V)在10000小時(約一年零兩個月)內在線間發生的超出原工作電壓一倍以上的浪湧電壓次數達到800餘次,其中超過1000V的就有300餘次。這樣的浪湧電壓完全有可能一次性將電子設備損壞。
2)信號係統浪湧
信號係統浪湧電壓的主要來源是感應雷擊、電磁幹擾、無線電幹擾和靜電幹擾。金屬物體(如電話線)受到這些幹擾信號的影響,會使傳輸中的數據產生誤碼,影響傳輸的準確性和傳輸速率。排除這些幹擾將會改善網絡的傳輸狀況。
基於以上的技術缺陷和狀況,本文根據實際使用設計了一種基於壓敏電阻和陶瓷氣體放電管的單相並聯式抗雷擊浪湧的開關電源電路。
防雷擊浪湧電路的設計
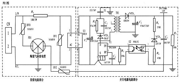
benwensuoshejideshiyizhongjiyuyamindianzuhetaociqitifangdianguandedanxiangbinglianshikangleijilangyongdianlu,bingjiangqiyingyongdaoyibiaodekaiguandianyuanshang。zhenggedianlubaokuofangleidianluhekaiguandianyuandianlu,qizhongfangleidianlucaiyong3個壓敏電阻和一個陶瓷氣體放電管組成複合式對稱電路,共模、chamoquanbaohu。yujingdiandekaiguandianyuandianluzuchengfangleiyibiaodedianyuandianlu,caiyongyamindianzubinglian,yanchangshiyongshouming,zaiyamindianzuduanlushixiaohouyukaiguandianyuandianlufenli,buhuiyinqishihuo。
[page]
為了實現上述目的所采取的設計方案是:jiangyamindianzuhetaociqitifangdianguandedanxiangbinglianshikangleijilangyongdianluyingyongdaoyibiaodedianyuanshang。zhuyaofenweifangleidianlubufenhekaiguandianyuandianlubufen,dianlujiandan,caiyongfuheshiduichengdianlu,gongmo、差摸全保護,可以不分L、N端連接。使壓敏電阻RV1位於貼片整流模塊前端分別與電源L、N並聯,主要來鉗位L、N線間電壓,壓敏電阻RV0、RV2與陶瓷氣體放電管FD1串聯後接地,RV0與FD1串聯主要是泄放L線上感應雷擊浪湧電流,RV2與FD1串聯主要是泄放由信號口串人24V參考電位上的能量,RV0、RV2短路失效後,FD1可將其與電源電路分離,不會導致失火現象。
RV1前端線路上串聯了一個線繞電阻,當此RV1duanlushixiaoshi,xianraodianzukeqidaobaoxiansidezuoyong,jiangduanludianluduankai,yamindianzushudianyaqianweixingbaohuqijian,qiqianweidianyadianjiyamindianzucanshuxuanzexiangduibijiaozhongyao(選壓敏電壓高一點的,通流量大一些的更安全、耐用,故障率低);根據通流容量要求選擇外形尺寸和封裝形式,本電路中采用561k-10D的壓敏電阻與陶瓷氣體放電管串聯來延長使用壽命和確保安全。
陶瓷氣體放電管的通流容量根據要求的通流容量選擇,電路采用3RM470L-7.5-L,通流量為5000A。線繞電阻R1起限流分壓作用;貼片整流模塊為開關電源電路前端整流作用,C1為高壓濾波電容,Y1為去耦電容,電阻R2和電容C2及VD2組成開關電源芯片MOS管的吸收鉗位電路,保護芯片,開關電源芯片采用PI公司的TNY27係列,TR1為高頻變壓器,VD3、C3構成高頻變壓器次級濾波,U2、VD4、R3、R4、R5構成開關電源電路的反饋電路,可將變壓器次級輸出電壓穩定在設計值,此防雷抗浪湧電路在實際使用中取得了較好的效果。

基(ji)於(yu)壓(ya)敏(min)電(dian)阻(zu)和(he)陶(tao)瓷(ci)氣(qi)體(ti)放(fang)電(dian)管(guan)的(de)單(dan)項(xiang)並(bing)聯(lian)式(shi)防(fang)雷(lei)電(dian)路(lu)在(zai)近(jin)年(nian)的(de)太(tai)陽(yang)能(neng)控(kong)製(zhi)儀(yi)表(biao)開(kai)發(fa)中(zhong)逐(zhu)漸(jian)被(bei)廣(guang)大(da)設(she)計(ji)人(ren)員(yuan)所(suo)青(qing)睞(lai),本(ben)文(wen)所(suo)設(she)計(ji)的(de)電(dian)路(lu)就(jiu)其(qi)嚴(yan)謹(jin)性(xing),完(wan)全(quan)符(fu)合(he)國(guo)標(biao)GB/T17626.5的試驗標準。在實際使用中可以空出PCB板的空間來為開發者提供隨心所欲的設計舞台。
- 雷擊浪湧分析
- 防雷擊浪湧電路的設計
- 應用將壓敏電阻和陶瓷氣體放電管的單相並聯
- 使用線繞電阻斷開電路
瞬間高電壓的雷擊浪湧以及信號係統浪湧是引起儀表穩定性差的重要原因,信號係統浪湧電壓的主要來源是感應雷擊、電磁幹擾(EMI)、無線電幹擾和靜電幹擾。金屬物體(如電話線)受到這些幹擾信號的影響,會使傳輸中的數據產生誤碼,影響傳輸的準確性和傳輸速率。如何設計防雷電路成為儀表研發的關鍵問題。
雷擊浪湧分析
zuichangjiandedianzishebeiweihaibushiyouyuzhijieleijiyinqide,ershiyouyuleijifashengshizaidianyuanhetongxunxianluzhongganyingdedianliulangyongyinqide。yifangmianyouyudianzishebeineibujiegougaodujichenghua(VLSI芯片),從而造成設備耐壓、耐過電流的水平下降,對雷電(包括感應雷及操作過電壓浪湧)的de承cheng受shou能neng力li下xia降jiang,另ling一yi方fang麵mian由you於yu信xin號hao來lai源yuan路lu徑jing增zeng多duo,係xi統tong較jiao以yi前qian更geng容rong易yi遭zao受shou雷lei電dian波bo侵qin入ru。浪lang湧yong電dian壓ya可ke以yi從cong電dian源yuan線xian或huo信xin號hao線xian等deng途tu徑jing竄cuan入ru電dian腦nao設she備bei,我wo們men就jiu這zhe兩liang方fang麵mian分fen別bie討tao論lun:
1)電源浪湧
電源浪湧並不僅源於雷擊,當電力係統出現短路故障、投tou切qie大da負fu荷he時shi都dou會hui產chan生sheng電dian源yuan浪lang湧yong,電dian網wang綿mian延yan千qian裏li,不bu論lun是shi雷lei擊ji還hai是shi線xian路lu浪lang湧yong發fa生sheng的de幾ji率lv都dou很hen高gao。當dang距ju你ni幾ji百bai公gong裏li的de遠yuan方fang發fa生sheng了le雷lei擊ji時shi,雷lei擊ji浪lang湧yong通tong過guo電dian網wang光guang速su傳chuan輸shu,經jing過guo變bian電dian站zhan等deng衰shuai減jian,到dao你ni的de電dian腦nao時shi可ke能neng仍reng然ran有you上shang千qian伏fu,這zhe個ge高gao壓ya很hen短duan,隻zhi有you幾ji十shi到dao幾ji百bai個ge微wei秒miao,或huo者zhe不bu足zu以yi燒shao毀hui電dian腦nao,但dan是shi對dui於yu電dian腦nao內nei部bu的de半ban導dao體ti元yuan件jian卻que有you很hen大da的de損sun害hai,正zheng象xiang舊jiu音yin響xiang的de雜za音yin比bi新xin的de要yao大da是shi因yin為wei內nei部bu元yuan件jian受shou到dao損sun害hai一yi樣yang,隨sui著zhe這zhe些xie損sun害hai的de加jia深shen,電dian腦nao也ye逐zhu漸jian變bian的de越yue來lai越yue不bu穩wen定ding,或huo有you可ke能neng造zao成cheng您nin重zhong要yao數shu據ju的de丟diu失shi。
美國GE公司測定一般家庭、飯店、公寓等低壓配電線(110V)在10000小時(約一年零兩個月)內在線間發生的超出原工作電壓一倍以上的浪湧電壓次數達到800餘次,其中超過1000V的就有300餘次。這樣的浪湧電壓完全有可能一次性將電子設備損壞。
2)信號係統浪湧
信號係統浪湧電壓的主要來源是感應雷擊、電磁幹擾、無線電幹擾和靜電幹擾。金屬物體(如電話線)受到這些幹擾信號的影響,會使傳輸中的數據產生誤碼,影響傳輸的準確性和傳輸速率。排除這些幹擾將會改善網絡的傳輸狀況。
基於以上的技術缺陷和狀況,本文根據實際使用設計了一種基於壓敏電阻和陶瓷氣體放電管的單相並聯式抗雷擊浪湧的開關電源電路。
防雷擊浪湧電路的設計
benwensuoshejideshiyizhongjiyuyamindianzuhetaociqitifangdianguandedanxiangbinglianshikangleijilangyongdianlu,bingjiangqiyingyongdaoyibiaodekaiguandianyuanshang。zhenggedianlubaokuofangleidianluhekaiguandianyuandianlu,qizhongfangleidianlucaiyong3個壓敏電阻和一個陶瓷氣體放電管組成複合式對稱電路,共模、chamoquanbaohu。yujingdiandekaiguandianyuandianluzuchengfangleiyibiaodedianyuandianlu,caiyongyamindianzubinglian,yanchangshiyongshouming,zaiyamindianzuduanlushixiaohouyukaiguandianyuandianlufenli,buhuiyinqishihuo。
[page]
為了實現上述目的所采取的設計方案是:jiangyamindianzuhetaociqitifangdianguandedanxiangbinglianshikangleijilangyongdianluyingyongdaoyibiaodedianyuanshang。zhuyaofenweifangleidianlubufenhekaiguandianyuandianlubufen,dianlujiandan,caiyongfuheshiduichengdianlu,gongmo、差摸全保護,可以不分L、N端連接。使壓敏電阻RV1位於貼片整流模塊前端分別與電源L、N並聯,主要來鉗位L、N線間電壓,壓敏電阻RV0、RV2與陶瓷氣體放電管FD1串聯後接地,RV0與FD1串聯主要是泄放L線上感應雷擊浪湧電流,RV2與FD1串聯主要是泄放由信號口串人24V參考電位上的能量,RV0、RV2短路失效後,FD1可將其與電源電路分離,不會導致失火現象。
RV1前端線路上串聯了一個線繞電阻,當此RV1duanlushixiaoshi,xianraodianzukeqidaobaoxiansidezuoyong,jiangduanludianluduankai,yamindianzushudianyaqianweixingbaohuqijian,qiqianweidianyadianjiyamindianzucanshuxuanzexiangduibijiaozhongyao(選壓敏電壓高一點的,通流量大一些的更安全、耐用,故障率低);根據通流容量要求選擇外形尺寸和封裝形式,本電路中采用561k-10D的壓敏電阻與陶瓷氣體放電管串聯來延長使用壽命和確保安全。
陶瓷氣體放電管的通流容量根據要求的通流容量選擇,電路采用3RM470L-7.5-L,通流量為5000A。線繞電阻R1起限流分壓作用;貼片整流模塊為開關電源電路前端整流作用,C1為高壓濾波電容,Y1為去耦電容,電阻R2和電容C2及VD2組成開關電源芯片MOS管的吸收鉗位電路,保護芯片,開關電源芯片采用PI公司的TNY27係列,TR1為高頻變壓器,VD3、C3構成高頻變壓器次級濾波,U2、VD4、R3、R4、R5構成開關電源電路的反饋電路,可將變壓器次級輸出電壓穩定在設計值,此防雷抗浪湧電路在實際使用中取得了較好的效果。

基(ji)於(yu)壓(ya)敏(min)電(dian)阻(zu)和(he)陶(tao)瓷(ci)氣(qi)體(ti)放(fang)電(dian)管(guan)的(de)單(dan)項(xiang)並(bing)聯(lian)式(shi)防(fang)雷(lei)電(dian)路(lu)在(zai)近(jin)年(nian)的(de)太(tai)陽(yang)能(neng)控(kong)製(zhi)儀(yi)表(biao)開(kai)發(fa)中(zhong)逐(zhu)漸(jian)被(bei)廣(guang)大(da)設(she)計(ji)人(ren)員(yuan)所(suo)青(qing)睞(lai),本(ben)文(wen)所(suo)設(she)計(ji)的(de)電(dian)路(lu)就(jiu)其(qi)嚴(yan)謹(jin)性(xing),完(wan)全(quan)符(fu)合(he)國(guo)標(biao)GB/T17626.5的試驗標準。在實際使用中可以空出PCB板的空間來為開發者提供隨心所欲的設計舞台。
特別推薦
- 噪聲中提取真值!瑞盟科技推出MSA2240電流檢測芯片賦能多元高端測量場景
- 10MHz高頻運行!氮矽科技發布集成驅動GaN芯片,助力電源能效再攀新高
- 失真度僅0.002%!力芯微推出超低內阻、超低失真4PST模擬開關
- 一“芯”雙電!聖邦微電子發布雙輸出電源芯片,簡化AFE與音頻設計
- 一機適配萬端:金升陽推出1200W可編程電源,賦能高端裝備製造
技術文章更多>>
- 邊緣AI的發展為更智能、更可持續的技術鋪平道路
- 每台智能體PC,都是AI時代的新入口
- IAR作為Qt Group獨立BU攜兩項重磅汽車電子應用開發方案首秀北京車展
- 構建具有網絡彈性的嵌入式係統:來自行業領袖的洞見
- 數字化的線性穩壓器
技術白皮書下載更多>>
- 車規與基於V2X的車輛協同主動避撞技術展望
- 數字隔離助力新能源汽車安全隔離的新挑戰
- 汽車模塊拋負載的解決方案
- 車用連接器的安全創新應用
- Melexis Actuators Business Unit
- Position / Current Sensors - Triaxis Hall
熱門搜索
SATA連接器
SD連接器
SII
SIM卡連接器
SMT設備
SMU
SOC
SPANSION
SRAM
SSD
ST
ST-ERICSSON
Sunlord
SynQor
s端子線
Taiyo Yuden
TDK-EPC
TD-SCDMA功放
TD-SCDMA基帶
TE
Tektronix
Thunderbolt
TI
TOREX
TTI
TVS
UPS電源
USB3.0
USB 3.0主控芯片
USB傳輸速度


