關於ESD的常識及防護
發布時間:2019-01-31 責任編輯:wenwei
【導讀】ESD是Electro Static Discharge英文的縮寫,中文含義即靜電放電:處於不同電位的兩個物體之間,由於直接接觸或靜電場感應導致的電荷傳輸(轉移)。可見,靜電與靜電放電(ESD)是完全不同的物理概念或物理過程。一個是“靜”,一個是“動”。 伴隨著靜電放電,往往有電量的轉移、電流的產生和電磁場輻射。
1 何為靜電
靜電是物體表麵過剩或不足的靜止電荷。
1.靜電是一種電能,它留存物體表麵。
靜電是正電荷 和負電荷在局部範圍內失去平衡的結果;
靜電是通過電子或離子轉移而形成的。
2.靜電現象是電荷的產生和消失的過程中產生的電現象的總稱。

2 靜電放電三要素
Q+M+D=ESD
● Q:一定積累的靜電荷。
● M:放電途徑,如金屬接觸、對地或低阻的泄放途徑。
● D:靜電敏感器件。
3 靜電產生原理
電子圍繞原子核運動,一有外力即脫離軌道,離開原來的原子而侵入其他的原子。

外力包含各種能量, 如動能,位能,熱能,化學能,電磁能等。
A原子因缺少電子數而帶有正電現象, 稱為陽離子。
B原子因增加電子數而帶有負電現象, 稱為陰離子。

4 靜電在電子工業中的危害
1.靜電吸附灰塵,降低元件絕緣電阻(縮短壽命)。
2.靜電放電破壞,使元件受損不能正常工作:靜電放電時當放電電流過大(瞬時大電流可達幾十A), 產生過高熱能, 將會擊穿元件。
三種擊穿現象:
● 熱擊穿:P-N破壞;
● 介電擊穿: 氧化層的破壞;
● 金屬汽化: 金屬線被汽化而開路。
3.靜電放電輻射的電磁場幅度很大(可達幾百V/m)頻譜極寬(從幾十兆到幾千兆),對電子產品造成幹擾甚至損壞。
5 ESD測試標準
目前IEC 61000-4-2看作是 ESD 測試的事實標準。我國的國家標準(GB/T 17626.2-1998)等同於IEC 61000-4-2。

常用消費類的測試采用接觸4KV和空氣8KV,某些高標準行業如車載類,會采用8KV和空氣15KV。
6 電路級ESD防護標準
1.並聯放電器件
常用的放電器件有TVS,齊納二極管,壓敏電阻,氣體放電管等。

齊納二極管(Zener Diodes) :利用齊納二極管的反向擊穿特性可以保護ESD敏感器件。但是齊納二極管通常有幾十 pF 的電容,這對於高速信號(例如 500MHz)而言,會引起信號畸變。齊納二極管對電源上的浪湧也有很好的吸收作用。
瞬變電壓消除器TVS(Transient Voltage Suppressor):TVS 是一種固態二極管,專門用於防止 ESD 瞬態電壓破壞敏感的半導體器件。與傳統的齊納二極管相比, TVS 二極管 P/N 結麵積更大,這一結構上的改進使 TVS 具有更強的高壓承受能力,同時也降低了電壓截止率,因而對於保護手持設備低工作電壓回路的安全具有更好效果。
TVS二極管的瞬態功率和瞬態電流性能與結的麵積成正比。該二極管的結具有較大的截麵積,可以處理閃電和 ESD所引起的高瞬態電流。TVS也會有結電容,通常0.3個pF到幾十個pF。TVS有單極性的和雙極性的,使用時要注意。
壓敏電阻:壓敏電阻也可以進行有效的瞬時高壓衝擊抑製,此類器件具有非線性電壓- 電流 ( 阻抗表現 ) 關係,截止電壓可達最初中止電壓的 2 ~ 3倍。這種特性適合用於對電壓不太敏感的線路和器件的靜電或浪湧保護,如電源回路,按鍵輸入端等。壓敏電阻價格比TVS低不少,但是防護效果沒有TVS好,且壓敏電阻有壽命老化。
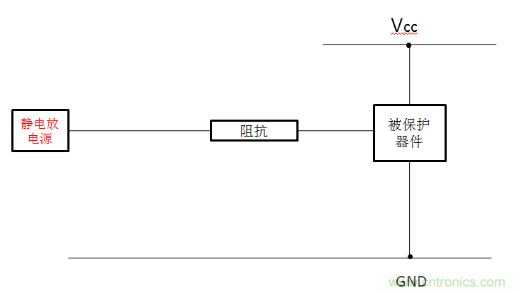
2.串聯阻抗
一般可以通過串聯電阻或者磁珠來限製ESD放電電流,達到防靜電的目的。如圖。如手機的高輸入阻抗的端口可以串1K歐電阻來防護,如ADC,輸入的GPIO,按鍵等。

3.增加濾波網絡
用濾波器濾掉主要的能量也能達到靜電防護的目的。

對於低頻信號,如GPIO輸入,ADC,音頻輸入可以用1k+1000PF的電容來做靜電防護,成本可以忽略,性能不比壓敏電阻差,如果用1K+50PF的壓敏電阻(下麵講的複合防護措施),效果更好,經驗證明這樣防護效果有時超過TVS。
對於射頻天線的微波信號,如果用TVS管,壓敏等容性器件來做靜電防護,射頻信號會被衰減,因此要求TVS的電容很低,這樣增加ESD措施的成本。對於微波信號可以對地並聯一個幾十nH的電感來為靜電提供一個放電通道,對微波信號幾乎沒有影響,對於900MHZ和1800MHz的手機經常用22nH的電感。這樣能把靜電主要能量頻譜上的能量吸收掉很多。
4.多層板進行ESD防護
當資金允許的情況下,選擇多層板也是一種有效防止ESD的一種手段。在多層板中,由於有了一個完整的地平麵靠近走線,這樣可以使ESD更加快捷的耦合到低阻抗平麵上,進而保護關鍵信號的作用。
5.電路板外圍留保護帶
這zhe種zhong方fang法fa通tong常chang是shi在zai電dian路lu板ban周zhou圍wei畫hua出chu不bu加jia組zu焊han層ceng的de走zou線xian。在zai條tiao件jian允yun許xu的de情qing況kuang下xia將jiang該gai走zou線xian連lian接jie至zhi外wai殼ke,同tong時shi要yao注zhu意yi該gai走zou線xian不bu能neng構gou成cheng一yi個ge封feng閉bi的de環huan,以yi免mian形xing成cheng環huan形xing天tian線xian而er引yin入ru更geng大da的de麻ma煩fan。
總之ESD雖然可怕,甚至會帶來嚴重後果,但是,隻要保護好電路上電源和信號線,那麼就能有效的防止ESD的電流流入PCB中。以上內容供大家參考,希望能給您帶來幫助。
推薦閱讀:
特別推薦
- 噪聲中提取真值!瑞盟科技推出MSA2240電流檢測芯片賦能多元高端測量場景
- 10MHz高頻運行!氮矽科技發布集成驅動GaN芯片,助力電源能效再攀新高
- 失真度僅0.002%!力芯微推出超低內阻、超低失真4PST模擬開關
- 一“芯”雙電!聖邦微電子發布雙輸出電源芯片,簡化AFE與音頻設計
- 一機適配萬端:金升陽推出1200W可編程電源,賦能高端裝備製造
技術文章更多>>
- 築基AI4S:摩爾線程全功能GPU加速中國生命科學自主生態
- 一秒檢測,成本降至萬分之一,光引科技把幾十萬的台式光譜儀“搬”到了手腕上
- AI服務器電源機櫃Power Rack HVDC MW級測試方案
- 突破工藝邊界,奎芯科技LPDDR5X IP矽驗證通過,速率達9600Mbps
- 通過直接、準確、自動測量超低範圍的氯殘留來推動反滲透膜保護
技術白皮書下載更多>>
- 車規與基於V2X的車輛協同主動避撞技術展望
- 數字隔離助力新能源汽車安全隔離的新挑戰
- 汽車模塊拋負載的解決方案
- 車用連接器的安全創新應用
- Melexis Actuators Business Unit
- Position / Current Sensors - Triaxis Hall
熱門搜索



