一款麵向24位ADC的抗混疊濾波器
發布時間:2019-01-29 來源:Maziar Tavakoli 責任編輯:wenwei
【導讀】對很多 ADC 應用而言,在緩衝器輸入端放置一 個簡單的 RC 濾波器就可提供充分的抗混疊濾波。 就需要更高階濾波器的應用而言,常常使用有源濾波器。這種濾波器中的有源組件必須有足夠的帶寬、 能夠快速穩定、具低噪聲和低失調,以在信號到達 ADC 之前不使信號產生訛誤。
LTC6363 是一款差分 運算放大器,為驅動低功率 SAR ADC 而優化。 LTC6363 提供 500 MHz GBW、780 ns 穩定至 4 ppm、 具 2.9 nV/√Hz 和 100μV 最大失調電壓。
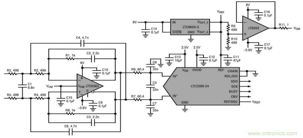
圖 1 顯示了一個采用 LTC6363 的 30kHz 三階 濾波器,該器件為與 1.5Msps/2Msps 低功率 SARADC LTC2380-24 一起使用進行了優化,並具有集 成的數字濾波器。LTC2380-24 可實時平均 1 至 65536 個轉換結果,從而提高了信噪比(SNR)。這個電路的兩個輸入都可在±2.5 Vpp 的信號範圍內 以差分方式驅動,或者一個輸入可以接地,另一個輸 入用高達±5 Vpp 的信號驅動。

圖1.30kHz 三階濾波器驅動 24 位 ADC LTC2380-24
圖 2 顯示了濾波器和 ADC 合起來的頻率響 應,采樣率為 1.5 Msps,求取平均值的轉換結果數 量(N)設定為 1 和 8。

圖 2. 濾波器和 ADC 合起來的頻率響應
圖 3. 是 PScope 的截屏圖, 顯示了圖 1 所示電路在 N = 1 時的 FFT、SNR 和 THD。

圖3. PScope 截屏圖顯示了圖 1 所示電路在 N=1 時的 FFT、SNR 和 THD
圖 4 和圖 5 顯示了圖 1 所示電路在 N = 1 和8 時 THD 和 SNR 隨輸入頻率的變化。輸入頻率低 於幾 kHz 時,SNR 和 THD 的性能接近數據表中的 典型數字。輸入頻率提高到超出幾 kHz 時,THD 平 滑地降低。

圖 4. 圖 1 所示電路的總諧波失真隨輸入頻率的變化

圖 5. 圖 1 所示電路的信噪比隨輸入頻率的變化
關於LTC6363
LTC6363 係列包括四個全差分、低功耗、低噪聲放大器,具有經優化的軌到軌輸出以驅動 SAR ADC。LTC6363 是一款獨立的差分放大器,通常使用四個外部電阻設置其增益。LTC6363-0.5、LTC6363-1 和 LTC6363-2 都有內部匹配電阻,可分別創建具有增益 0.5V/V、1V/V 和 2V/V 的固定增益模塊。
集成在 LTC6363-0.5、LTC6363-1 和 LTC6363-2 中(zhong)的(de)精(jing)準(zhun)電(dian)阻(zu)器(qi)在(zai)設(she)計(ji)時(shi)考(kao)慮(lv)了(le)整(zheng)體(ti)係(xi)統(tong)性(xing)能(neng),實(shi)現(xian)了(le)噪(zao)聲(sheng)和(he)線(xian)性(xing)度(du)之(zhi)間(jian)的(de)平(ping)衡(heng),並(bing)運(yun)用(yong)經(jing)激(ji)光(guang)調(tiao)整(zheng)的(de)工(gong)廠(chang)校(xiao)準(zhun)實(shi)現(xian)了(le)高(gao)精(jing)準(zhun)度(du),這(zhe)個(ge)精(jing)度(du)不(bu)僅(jin)分(fen)立(li)器(qi)件(jian)方(fang)案(an)難(nan)以(yi)達(da)到(dao),而(er)且(qie)實(shi)現(xian)成(cheng)本(ben)高(gao)昂(ang)。初(chu)始(shi)增(zeng)益(yi)準(zhun)確(que)度(du)為(wei) 45ppm (最大值),在整個溫度範圍內的最大變化幅度僅為 0.5ppm/oC。通常受限於分立電阻器匹配的共模抑製比達到了出色的 94dB (最小值),相當於 0.002% 的電阻器匹配度。
驅動高性能 SAR ADC 時,麵臨的其中一個挑戰是要找一個功耗水平相似的合適驅動器,同時保持 ADC 的噪聲和線性性能。LTC6363 係列在這方麵非常出色。例如,LTC2378-20 20 位 SAR ADC 在 1Msps 時的功耗為 21mW,LTC6363 係列的噪聲和線性度對 ADC 性能的影響可以忽略不計,而功耗僅為 19mW,與 ADC 的功耗水平不相上下。現在,通過 LTC6363-0.5、LTC6363-1 和 LTC6363-2,您可以獲得與此相同的 ADC 驅動性能,以及由精準集成化電阻器提供的新增精準度,這些器件均采用相同的緊湊型 MSOP8 封裝。
推薦閱讀:
特別推薦
- 噪聲中提取真值!瑞盟科技推出MSA2240電流檢測芯片賦能多元高端測量場景
- 10MHz高頻運行!氮矽科技發布集成驅動GaN芯片,助力電源能效再攀新高
- 失真度僅0.002%!力芯微推出超低內阻、超低失真4PST模擬開關
- 一“芯”雙電!聖邦微電子發布雙輸出電源芯片,簡化AFE與音頻設計
- 一機適配萬端:金升陽推出1200W可編程電源,賦能高端裝備製造
技術文章更多>>
- 築基AI4S:摩爾線程全功能GPU加速中國生命科學自主生態
- 一秒檢測,成本降至萬分之一,光引科技把幾十萬的台式光譜儀“搬”到了手腕上
- AI服務器電源機櫃Power Rack HVDC MW級測試方案
- 突破工藝邊界,奎芯科技LPDDR5X IP矽驗證通過,速率達9600Mbps
- 通過直接、準確、自動測量超低範圍的氯殘留來推動反滲透膜保護
技術白皮書下載更多>>
- 車規與基於V2X的車輛協同主動避撞技術展望
- 數字隔離助力新能源汽車安全隔離的新挑戰
- 汽車模塊拋負載的解決方案
- 車用連接器的安全創新應用
- Melexis Actuators Business Unit
- Position / Current Sensors - Triaxis Hall
熱門搜索




