液位繼電器接線方法,供水電路和排水電路的區別分析
發布時間:2019-02-13 責任編輯:xueqi
【導讀】液位繼電器可以控製水泵實現自動排水和供水,所以應用的非常廣泛,今天我們就來聊一下液位繼電器的接線,以及供水電路和排水電路的區別。

液位繼電器
每款液位繼電器上都有接線圖,不同品牌的液位繼電器接線圖稍有不同。但是原理都是一樣的,2個觸點對應繼電器的線圈,3個觸點對應液位繼電器的3個液位探頭,然後一組繼電器輸出,包含一組常開一組常閉。

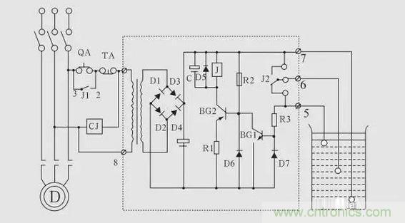
電路圖
我們以這兩個電路為例,220伏電路和380伏電路接法是一樣的。一個是單相電機一個是三相電機,所以液位繼電器的線圈電壓一個是220伏一個是380伏。如圖所示1和8是液位繼電器的線圈,5、6、7是液位繼電器的高中低3個液位探頭,2和3是一組常開點,4和3是一組常閉點。

供水接線
供水接線需要用到液位繼電器的2和3這組常開點,當水位下降到探頭低時,2和3就會導通水泵開始抽水。當水位達到探頭高時,2和3複位斷開電機停止,所以可以把2和3理解為一組開關。

排水電路
排水電路需要用到液位繼電器的3和4這組常閉點,當水位排到探頭低時,3和4這組常閉點就會斷開,水泵就會停止排水。當水位升到探頭高時,3和4複位閉合水泵開始排水,如此循環重複。

液位繼電器
液位繼電器的觸點一般可承受5A左右的電流,如果水泵的功率低於1000瓦,也可以省去交流接觸器,直接如圖所示連接。

液位繼電器內部電路圖
總結:如果我們想接供水電路,就用液位繼電器的常開點,如果我們想接排水電路,就用液位繼電器的常閉點。
特別推薦
- 噪聲中提取真值!瑞盟科技推出MSA2240電流檢測芯片賦能多元高端測量場景
- 10MHz高頻運行!氮矽科技發布集成驅動GaN芯片,助力電源能效再攀新高
- 失真度僅0.002%!力芯微推出超低內阻、超低失真4PST模擬開關
- 一“芯”雙電!聖邦微電子發布雙輸出電源芯片,簡化AFE與音頻設計
- 一機適配萬端:金升陽推出1200W可編程電源,賦能高端裝備製造
技術文章更多>>
- 算力爆發遇上電源革新,大聯大世平集團攜手晶豐明源線上研討會解鎖應用落地
- 築基AI4S:摩爾線程全功能GPU加速中國生命科學自主生態
- 一秒檢測,成本降至萬分之一,光引科技把幾十萬的台式光譜儀“搬”到了手腕上
- AI服務器電源機櫃Power Rack HVDC MW級測試方案
- 突破工藝邊界,奎芯科技LPDDR5X IP矽驗證通過,速率達9600Mbps
技術白皮書下載更多>>
- 車規與基於V2X的車輛協同主動避撞技術展望
- 數字隔離助力新能源汽車安全隔離的新挑戰
- 汽車模塊拋負載的解決方案
- 車用連接器的安全創新應用
- Melexis Actuators Business Unit
- Position / Current Sensors - Triaxis Hall
熱門搜索
微波功率管
微波開關
微波連接器
微波器件
微波三極管
微波振蕩器
微電機
微調電容
微動開關
微蜂窩
位置傳感器
溫度保險絲
溫度傳感器
溫控開關
溫控可控矽
聞泰
穩壓電源
穩壓二極管
穩壓管
無焊端子
無線充電
無線監控
無源濾波器
五金工具
物聯網
顯示模塊
顯微鏡結構
線圈
線繞電位器
線繞電阻



