一種簡單的壓力傳感器信號調節電路
發布時間:2014-12-13 責任編輯:sherryyu
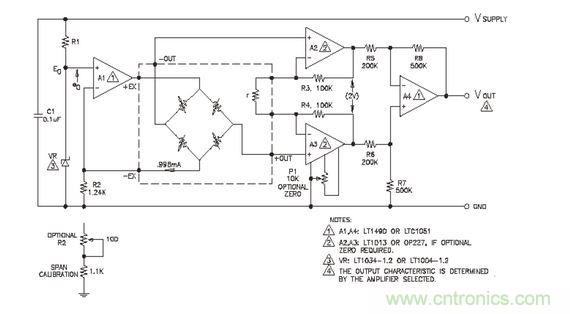
【導讀】本文為大家講解的是一種簡單的壓力傳感器信號調節電路設計,該設計調節電路提供了用作傳感器激勵的精密恒流源和由傳感器中反饋電阻R 控製增益的儀用放大器等。值得你擁有。
簡jian單dan的de信xin號hao調tiao節jie電dian路lu應ying該gai允yun許xu放fang大da器qi的de輸shu出chu與yu所suo使shi用yong的de傳chuan感gan器qi相xiang互hu獨du立li,提ti供gong互hu換huan性xing和he高gao電dian平ping輸shu出chu並bing且qie成cheng本ben低di廉lian。傳chuan感gan器qi補bu償chang板ban上shang的de激ji光guang調tiao整zheng電dian阻zu調tiao節jie外wai部bu放fang大da器qi的de增zeng益yi使shi之zhi與yu壓ya力li靈ling敏min度du變bian化hua歸gui一yi化hua。圖tu所suo示shi信xin號hao調tiao節jie電dian路lu提ti供gong了le用yong作zuo傳chuan感gan器qi激ji勵li的de精jing密mi恒heng流liu源yuan和he由you傳chuan感gan器qi中zhong反fan饋kui電dian阻zuR 控製增益的儀用放大器。補償電路及0-5V 以外的輸出電壓的詳細討論請參照TN-001 及APP-103 到APP-105
信號調節電路

電流源是由±1%帶隙的基準二級管VR 控製,基準電流I0 由下式定義:
I0=(E0-e0)/R2
其中:E0-二級管基準電壓:1.235V±1%(LM385)eo---放大器A1 的偏移 R2---反饋電阻值
選用失調電壓小於1mV 的放大器A1 和公差為±1%的電阻R2,則可產生電流I0=0.996MA,其典型精度為±1.4%。增益調節電阻r 調節為R3=R4=100K 一個2V 的差壓輸出。如果要求零位調節,使用 OP227 代替LT1013放大器並加上零位電位器P1。零位電壓相對於差動偏聽偏差小於0.5mV 的輸入為±4mV,,這對傳感器偏移的典型值(小於±1mV)而言就約有±3.5mV 的零位需要補償。
特別推薦
- 噪聲中提取真值!瑞盟科技推出MSA2240電流檢測芯片賦能多元高端測量場景
- 10MHz高頻運行!氮矽科技發布集成驅動GaN芯片,助力電源能效再攀新高
- 失真度僅0.002%!力芯微推出超低內阻、超低失真4PST模擬開關
- 一“芯”雙電!聖邦微電子發布雙輸出電源芯片,簡化AFE與音頻設計
- 一機適配萬端:金升陽推出1200W可編程電源,賦能高端裝備製造
技術文章更多>>
- 築基AI4S:摩爾線程全功能GPU加速中國生命科學自主生態
- 一秒檢測,成本降至萬分之一,光引科技把幾十萬的台式光譜儀“搬”到了手腕上
- AI服務器電源機櫃Power Rack HVDC MW級測試方案
- 突破工藝邊界,奎芯科技LPDDR5X IP矽驗證通過,速率達9600Mbps
- 通過直接、準確、自動測量超低範圍的氯殘留來推動反滲透膜保護
技術白皮書下載更多>>
- 車規與基於V2X的車輛協同主動避撞技術展望
- 數字隔離助力新能源汽車安全隔離的新挑戰
- 汽車模塊拋負載的解決方案
- 車用連接器的安全創新應用
- Melexis Actuators Business Unit
- Position / Current Sensors - Triaxis Hall
熱門搜索
微波功率管
微波開關
微波連接器
微波器件
微波三極管
微波振蕩器
微電機
微調電容
微動開關
微蜂窩
位置傳感器
溫度保險絲
溫度傳感器
溫控開關
溫控可控矽
聞泰
穩壓電源
穩壓二極管
穩壓管
無焊端子
無線充電
無線監控
無源濾波器
五金工具
物聯網
顯示模塊
顯微鏡結構
線圈
線繞電位器
線繞電阻


