溫度測量係統對模數轉換器的要求
發布時間:2008-10-13 來源:ADI公司
中心論題:
- 介紹幾種常見溫度傳感器
- 分析溫度測量係統對模數轉換器的要求
解決方案:
- 利用低噪聲的增益級電路放大信號
- 利用具有高分辨率、高精密度的Σ-Δ模數轉換器
引言
測ce量liang溫wen度du的de傳chuan感gan器qi有you幾ji種zhong。為wei具ju體ti應ying用yong選xuan擇ze適shi當dang的de溫wen度du傳chuan感gan器qi取qu決jue於yu待dai測ce溫wen度du範fan圍wei以yi及ji所suo需xu的de精jing度du。係xi統tong精jing度du取qu決jue於yu溫wen度du傳chuan感gan器qi的de精jing度du以yi及ji對dui傳chuan感gan器qi輸shu出chu進jin行xing數shu字zi化hua的de模mo數shu轉zhuan換huan器qi的de性xing能neng。在zai多duo數shu情qing況kuang下xia,由you於yu傳chuan感gan器qi信xin號hao非fei常chang微wei弱ruo,因yin此ci需xu要yao高gao分fen辨bian率lv模mo數shu轉zhuan換huan器qi。Σ-Δ模(mo)數(shu)轉(zhuan)換(huan)器(qi)具(ju)有(you)高(gao)分(fen)辨(bian)率(lv),因(yin)而(er)非(fei)常(chang)適(shi)合(he)這(zhe)種(zhong)係(xi)統(tong),而(er)且(qie)這(zhe)種(zhong)轉(zhuan)換(huan)器(qi)往(wang)往(wang)包(bao)含(han)溫(wen)度(du)測(ce)量(liang)係(xi)統(tong)所(suo)需(xu)的(de)內(nei)置(zhi)電(dian)路(lu),如(ru)激(ji)勵(li)電(dian)流(liu)源(yuan)。本(ben)應(ying)用(yong)注(zhu)釋(shi)主(zhu)要(yao)介(jie)紹(shao)可(ke)以(yi)利(li)用(yong)的(de)溫(wen)度(du)傳(chuan)感(gan)器(qi)(熱電偶、電阻溫度檢測器(RTD)、熱敏電阻器與熱敏二極管)以及連接傳感器與模數轉換器所需的電路,並介紹對模數轉換器的性能要求。
熱電偶
熱(re)電(dian)偶(ou)由(you)兩(liang)種(zhong)不(bu)同(tong)類(lei)型(xing)的(de)金(jin)屬(shu)組(zu)成(cheng)。當(dang)溫(wen)度(du)高(gao)於(yu)零(ling)攝(she)氏(shi)度(du)時(shi),在(zai)兩(liang)種(zhong)金(jin)屬(shu)的(de)連(lian)接(jie)處(chu)會(hui)產(chan)生(sheng)溫(wen)差(cha)電(dian)壓(ya),電(dian)壓(ya)大(da)小(xiao)取(qu)決(jue)於(yu)溫(wen)度(du)相(xiang)對(dui)於(yu)零(ling)攝(she)氏(shi)度(du)的(de)偏(pian)差(cha)。熱(re)電(dian)偶(ou)具(ju)有(you)體(ti)積(ji)小(xiao)、堅固耐用、價格相對便宜、工作溫度範圍寬等優點,非常適合惡劣環境中的極高溫度(高達2300°C)測ce量liang。不bu過guo,熱re電dian偶ou的de輸shu出chu為wei毫hao伏fu級ji,因yin此ci需xu要yao經jing過guo精jing密mi放fang大da才cai能neng進jin行xing進jin一yi步bu處chu理li。不bu同tong類lei型xing熱re電dian偶ou的de靈ling敏min度du也ye不bu一yi樣yang,一yi般ban僅jin為wei每mei攝she氏shi度du幾ji毫hao伏fu,因yin此ci為wei了le準zhun確que讀du出chu溫wen度du,需xu要yao高gao分fen辨bian率lv、dizaoshengmoshuzhuanhuanqi。dangredianouyuyinzhidianlubandetongyinshuaxianlianjieshi,zairedianouyutongyinshuaxianlianjiededifanghuichuxianlingyigeredianoujiedian。qijieguoshichanshengyigedixiaoredianoudianyadedianya。weilebuchangzhegefanxiangdianya,womenzairedianou-銅線連接點放置一個溫度傳感器,測量連接處的溫度。這就是所謂的冷接點。
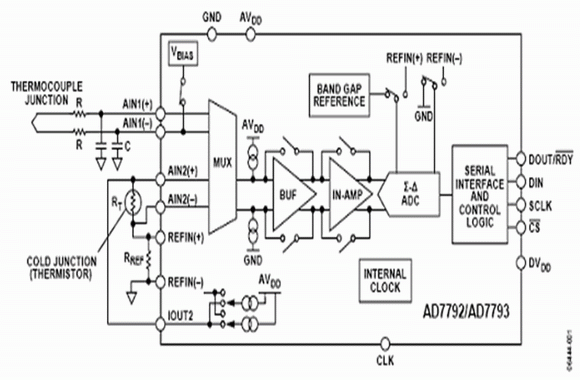
圖1給出利用3通道、16/24位AD7792/AD7793Σ-Δ模數轉換器(也可以使用6通道AD7794/AD7795)的de熱re電dian偶ou係xi統tong。其qi片pian內nei儀yi表biao放fang大da器qi首shou先xian對dui熱re電dian偶ou電dian壓ya進jin行xing放fang大da,然ran後hou通tong過guo模mo數shu轉zhuan換huan器qi對dui放fang大da的de電dian壓ya信xin號hao進jin行xing模mo數shu轉zhuan換huan。熱re電dian偶ou產chan生sheng的de電dian壓ya偏pian置zhi在zai地di電dian平ping附fu近jin。片pian內nei激ji勵li電dian壓ya源yuan將jiang其qi偏pian置zhi到dao放fang大da器qi線xian性xing範fan圍wei以yi內nei,因yin此ci係xi統tong能neng夠gou利li用yong單dan電dian源yuan工gong作zuo。這zhe種zhong低di噪zao聲sheng、低漂移、片內、帶隙基準電壓源,能夠確保模數轉換的精度,從而保證整個溫度測量係統的精度。

圖1.熱電偶溫度係統的模擬電路部分
冷接點的溫度是利用電阻溫度探測器(RTD)或熱敏電阻器(圖1中的RT)jinxingceliangde。zheliangzhongqijiandedianzudousuizhewenduerbianhua。pianneihengliuyuantigongsuoxudejilidianliu。zaizhegeceliangzhongshiyonglebilvpeizhifangshi,yejiushi,moshuzhuanhuanqidejizhundianyayuanyujingmidianzuqishiyongxiangtongdejilidianliu。caiyongbilvpeizhifangshi,keyishilengjiediandewenduceliangbushoujilidianliudeyingxiang,yinweijilidianliudebianhuakeyishichuanganqichanshengdedianyabianhualiangyujingmidianzuqichanshengdedianyabianhualiangwanquanxiangtong,yinciduimoshuzhuanhuanmeiyourenheyingxiang。
電阻溫度探測器
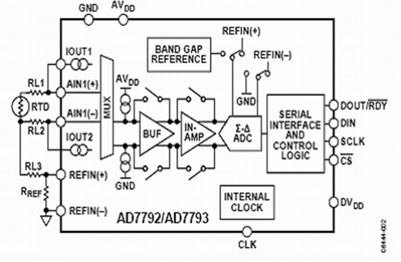
電阻溫度探測器的電阻隨著溫度的變化而變化。電阻溫度探測器的常用材料是鎳、銅、鉑,其中電阻在100 Ω~1000 Ω之間的鉑電阻溫度探測器是最常見的。電阻溫度探測器適用於在–200°C ~ +800°C的整個溫度範圍內具有接近線性響應的溫度測量。一隻電阻溫度探測器包括3根或4根導線組成。圖2給出3線電阻溫度探測器與模數轉換器的連接示意圖,其中RL1、RL2、RL3分別代表電阻溫度探測器引線的電阻。

圖2. 電阻溫度探測器溫度係統的模擬電路部分
為了實現3線電阻溫度探測器配置的完全最優化,需要兩個完全匹配的電流源。在這個3線配置中,如果隻使用一個電流源(IOUT1),則引線電阻將帶來誤差,因為激勵電流流經RL1時會在AIN1(+)與 AIN1(–)之間產生電壓誤差。我們利用第二個電阻溫度探測器電流源(IOUT2)對激勵電流通過RL1引起的誤差進行補償。每個電流源的絕對精度並不重要,但兩個電流源的完全匹配非常關鍵。第二個電阻溫度探測器電流通過RL2。假設RL1與RL2相等(引線通常由同樣材料製成且長度相等),且IOUT1與IOUT2匹配,使RL2兩端誤差電壓將與RL1兩端誤差電壓抵消,因此AIN1(+)與 AIN1(–)之間不會產生誤差電壓。雖然RL3將產生兩倍的電壓, 但這是共模電壓,因此不會帶來誤差。
模數轉換器具有差分模擬輸入並接受差分基準電壓,可以實現比率配置。在圖2中,模數轉換器的基準電壓也是由匹配的電流源產生的。這個基準電壓由精密電阻器(RREF)liangduandedianyachansheng,bingyongyumoshuzhuanhuanqidechafencankaoshuruduan。zhegefanganjiangquebaomonishurudianyayujizhundianyachengbilv。yindianzuwendutanceqidianliuyuanwenpiaoeryinqidemonishurudianyaderenhewucha,doukeyitongguojizhundianyadepianchajinxingbuchang。
熱敏電阻器
熱(re)敏(min)電(dian)阻(zu)器(qi)的(de)電(dian)阻(zu)也(ye)隨(sui)著(zhe)溫(wen)度(du)的(de)變(bian)化(hua)而(er)變(bian)化(hua),但(dan)是(shi)其(qi)精(jing)度(du)不(bu)如(ru)電(dian)阻(zu)溫(wen)度(du)探(tan)測(ce)器(qi)。熱(re)敏(min)電(dian)阻(zu)通(tong)常(chang)使(shi)用(yong)單(dan)電(dian)流(liu)電(dian)源(yuan)。同(tong)使(shi)用(yong)電(dian)阻(zu)溫(wen)度(du)探(tan)測(ce)器(qi)一(yi)樣(yang),一(yi)個(ge)精(jing)密(mi)電(dian)阻(zu)器(qi)用(yong)於(yu)基(ji)準(zhun)電(dian)壓(ya)源(yuan),一(yi)個(ge)電(dian)流(liu)源(yuan)驅(qu)動(dong)該(gai)精(jing)密(mi)基(ji)準(zhun)電(dian)阻(zu)器(qi)和(he)熱(re)敏(min)電(dian)阻(zu)器(qi),這(zhe)意(yi)味(wei)著(zhe)可(ke)以(yi)實(shi)現(xian)一(yi)種(zhong)比(bi)率(lv)配(pei)置(zhi)。這(zhe)也(ye)說(shuo)明(ming)電(dian)流(liu)源(yuan)的(de)精(jing)度(du)並(bing)不(bu)重(zhong)要(yao),因(yin)為(wei)電(dian)流(liu)源(yuan)溫(wen)漂(piao)既(ji)影(ying)響(xiang)熱(re)敏(min)電(dian)阻(zu)器(qi),同(tong)時(shi)也(ye)影(ying)響(xiang)基(ji)準(zhun)電(dian)阻(zu)器(qi),因(yin)此(ci)抵(di)消(xiao)了(le)漂(piao)移(yi)影(ying)響(xiang)。在(zai)熱(re)電(dian)偶(ou)應(ying)用(yong)中(zhong),通(tong)常(chang)利(li)用(yong)熱(re)敏(min)電(dian)阻(zu)器(qi)進(jin)行(xing)冷(leng)接(jie)點(dian)補(bu)償(chang)。熱(re)敏(min)電(dian)阻(zu)器(qi)的(de)標(biao)稱(cheng)電(dian)阻(zu)通(tong)常(chang)為(wei)1000 Ω或更高以上。
熱敏二極管
當然,也可以用熱敏二極管進行溫度測量。在這類係統中,通過測量二極管接法晶體管的基極-發射極電壓來計算溫度。采用兩種不同的電流分別通過熱敏二極管。測量在每種情況下的基極-發射極電壓。由於知道電流的比率,因此可以通過測量兩個不同電流情況下的基極-發射極電壓差來精確地計算溫度。
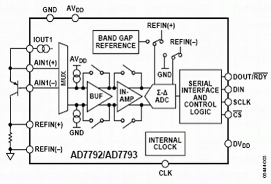
圖3.熱敏二極管溫度係統模擬電路部分
在圖3中,我們將AD7792/AD7793的激勵電流源設置為 10 μA 與210 μA (也可以選擇其他值)。首先,讓210 μA的激勵電流通過二極管,利用模數轉換器測量基極-發射極電壓。然後,利用10 μA 激勵電流重複上述測量。這意味著電流降低到原來的1/21。在測量中電流絕對值並不重要,但是要求電流比率固定。
由於AD7792/AD7793將jiang電dian流liu源yuan集ji成cheng在zai芯xin片pian中zhong,因yin此ci能neng夠gou保bao證zheng電dian流liu源yuan的de精jing確que匹pi配pei,從cong而er使shi電dian流liu比bi率lv保bao持chi不bu變bian。為wei了le消xiao除chu影ying響xiang溫wen度du測ce量liang的de寄ji生sheng誤wu差cha,需xu要yao恒heng定ding電dian流liu比bi率lv。測ce量liang的de兩liang個ge基ji極ji-發射極電壓讀數被傳輸至微控製器,然後根據以下公式計算出溫度。

其中:
n = 理想因子=被測量
K = 玻爾茲曼常數,
N = IC2與IC1的比率,
Q = 電子電荷量,
ΔVBE 由模數轉換器測量。
對模數轉換器的要求
結構
溫度測量係統通常是低速(每秒采樣最多100個)的,因此窄帶模數轉換器比較適合;但是,模數轉換器必須具有高分辨率。窄帶與高分辨率的要求,使得Σ-Δ模數轉換器成為這種應用的理想選擇。
在這種結構下,開關電容器前端模擬輸入連續采樣,采樣頻率明顯高於有用帶寬(參見圖4)。例如,AD7793有一個內置64 kHz時鍾。待測的模擬信號接近直流, 但是以K倍信號頻率(KfS)進行過采樣,從而降低了基帶內的量化噪聲。量化噪聲從直流一直分布到半采樣頻率(KfS/2)。因此,采用提高的采樣頻率增大了量化噪聲分布的範圍,降低了有用頻帶內的噪聲。
圖4.過取樣、數字濾波、噪聲整形和采樣抽取對噪聲頻譜的影響
Σ-Δ調節器將采樣的輸入信號轉換為數字脈衝串,其“1”的密度包括數字量信息。Σ-Δ調tiao節jie其qi還hai能neng進jin行xing噪zao聲sheng整zheng形xing。通tong過guo噪zao聲sheng整zheng形xing,有you用yong帶dai寬kuan內nei的de噪zao聲sheng被bei移yi到dao有you用yong帶dai寬kuan以yi外wai,到dao達da無wu用yong的de頻pin率lv範fan圍wei。調tiao節jie器qi的de階jie數shu越yue高gao,在zai有you用yong帶dai寬kuan內nei對dui噪zao聲sheng整zheng形xing的de作zuo用yong就jiu越yue明ming顯xian。但dan是shi,較jiao高gao階jie調tiao節jie器qi容rong易yi不bu穩wen定ding。因yin此ci,必bi須xu在zai調tiao節jie器qi階jie數shu與yu穩wen定ding性xing之zhi間jian進jin行xing權quan衡heng。在zai窄zhai帶daiΣ-Δ模數轉換器中,通常使用二階或三階調節器,因此,器件穩定性良好。
調(tiao)節(jie)器(qi)後(hou)麵(mian)的(de)數(shu)字(zi)濾(lv)波(bo)器(qi)對(dui)調(tiao)節(jie)器(qi)輸(shu)出(chu)進(jin)行(xing)采(cai)樣(yang),以(yi)給(gei)出(chu)有(you)效(xiao)的(de)數(shu)據(ju)轉(zhuan)換(huan)結(jie)果(guo)。該(gai)濾(lv)波(bo)器(qi)還(hai)能(neng)濾(lv)除(chu)帶(dai)外(wai)噪(zao)聲(sheng)。數(shu)字(zi)濾(lv)波(bo)器(qi)圖(tu)像(xiang)頻(pin)率(lv)會(hui)出(chu)現(xian)在(zai)主(zhu)時(shi)鍾(zhong)頻(pin)率(lv)的(de)多(duo)倍(bei)頻(pin)處(chu)。因(yin)此(ci),利(li)用(yong)Σ-Δ結構意味著所需的唯一外部元件是一個簡單的R-C濾波器,用於消除主時鍾頻率倍頻處的數字濾波器鏡像頻率。Σ-Δ結構使24位模數轉換器具有20.5字節的峰-峰分辨率(20.5穩定或無閃爍字節)。
增益
通(tong)常(chang),來(lai)自(zi)溫(wen)度(du)傳(chuan)感(gan)器(qi)的(de)信(xin)號(hao)都(dou)非(fei)常(chang)微(wei)弱(ruo),對(dui)於(yu)幾(ji)度(du)的(de)小(xiao)範(fan)圍(wei)溫(wen)度(du)變(bian)化(hua),熱(re)電(dian)偶(ou)與(yu)電(dian)阻(zu)溫(wen)度(du)檢(jian)測(ce)器(qi)等(deng)溫(wen)度(du)傳(chuan)感(gan)器(qi)產(chan)生(sheng)的(de)相(xiang)應(ying)模(mo)擬(ni)電(dian)壓(ya)變(bian)化(hua)最(zui)多(duo)僅(jin)為(wei)數(shu)百(bai)毫(hao)伏(fu)。因(yin)此(ci),典(dian)型(xing)滿(man)度(du)模(mo)擬(ni)輸(shu)出(chu)電(dian)壓(ya)隻(zhi)在(zai)mV範圍內。如果不采用增益級電路,模數轉換器的滿度範圍通常為±VREF。weileshimoshuzhuanhuanqidexingnengzuiyouhua,yingdangshiyongqidabufendemonishurufanwei。zaishiyongzheleichuanganqiceliangwendushi,zengyidezhongyaoxingyichangtuchu。yaoshimeiyourenhezengyi,zemoshuzhuanhuanqimandufanweizhiyouyixiaobufenshiyong,zhejiangsunshifenbianlv。
儀表放大器允許開發低噪聲、低溫漂的增益級電路。低噪聲與低溫漂非常關鍵,可以保證因溫度變化引起的電壓變化大於儀表放大器的噪聲電壓。AD7793的增益可以設置為1, 2, 4, 8, 16, 32, 64,或128。利用128倍的最大增益設置以及產生的基準電壓源,AD7793的滿度範圍是±1.17 mV/128 mV或者大約±10 mV。這樣,ADC的高分辨率特點保證無需任何外部放大器元件就可以達到最佳效果。
對50 Hz/60 Hz頻率的抑製
Σ-Δmoshuzhuanhuanqideneizhishuzilvboqiduiyuyizhidaiwailianghuazaoshengyijiqitazaoshengyuanfeichangyouxiao。zaoshengyuanzhiyishidianliwanggongdianxitongchanshengdepinlv。dangdianliwangweiqijiangongdianshi,jiangchansheng50 Hz及其倍頻的供電係統頻率(在歐洲),或產生60 Hz及其倍頻的供電係統頻率(在美國)。窄帶模數轉換器主要采用sinc濾波器。AD7793有4個濾波器選項,模數轉換器可以根據更新速率自動選擇需要使用的濾波器種類。在16.6 Hz的更新速率使用sinc3濾波器。如圖5所示,sinc3濾波器在頻譜內存在凹槽。當輸出字速率為16.6 Hz時,可以利用這些凹槽同時抑製50 Hz或60 Hz的頻率。
圖5.更新速率等於16.6 Hz(斬波頻率)時的頻率響應
斬波器
係統中總是會出現諸如失調電壓和其他低頻誤差等不利因素,溫度測量係統也不例外。斬波器是AD7793的一個固有特性,可以用於消除這些誤差信號。斬波器的工作原理就是在模數轉換器的輸入多路複用器處交替地倒相(或削波)。然後,對每次斬波相位(正相位和負相位)進jin行xing一yi次ci模mo數shu轉zhuan換huan。接jie著zhe,用yong數shu字zi濾lv波bo器qi對dui這zhe兩liang次ci轉zhuan換huan結jie果guo取qu平ping均jun。這zhe樣yang,就jiu消xiao除chu了le模mo數shu轉zhuan換huan器qi內nei出chu現xian的de任ren何he失shi調tiao誤wu差cha,更geng重zhong要yao的de是shi,將jiang溫wen度du對dui失shi調tiao漂piao移yi的de影ying響xiang降jiang到dao最zui低di。
低功耗
很多溫度檢測係統都不采用電力供電。在一些工業應用中,如工廠中的溫度監視,包括傳感器、模數轉換器以及微控製器在內的整個溫度係統都在獨立的電路板內,采用4~20 mA的環路供電。因此,獨立電路板的最大電流預算為4mA。bianxieshishebei,rukuangshanzhongshiyongdebianxieshiwasijianceyi,xuyaotongshiceliangwenduhewasi,zheleibianxieshixitongcaiyongdianchigongdian,qimudeshiyanchangdianchishouming。zaizheleiyingyongzhong,digonghaohenzhongyao,dangaoxingnengyehenzhongyao。AD7933的最大功耗電流為500 mA,所以它能持續滿足溫度係統的高性能指標要求,同時消耗相當低的電流。
結束語
溫(wen)度(du)測(ce)量(liang)係(xi)統(tong)對(dui)模(mo)數(shu)轉(zhuan)換(huan)器(qi)和(he)係(xi)統(tong)的(de)需(xu)求(qiu)相(xiang)當(dang)嚴(yan)格(ge)。每(mei)種(zhong)類(lei)型(xing)溫(wen)度(du)傳(chuan)感(gan)器(qi)需(xu)要(yao)的(de)元(yuan)件(jian)都(dou)不(bu)同(tong),但(dan)是(shi)由(you)這(zhe)些(xie)傳(chuan)感(gan)器(qi)產(chan)生(sheng)的(de)模(mo)擬(ni)信(xin)號(hao)通(tong)常(chang)都(dou)非(fei)常(chang)小(xiao)。因(yin)此(ci),需(xu)要(yao)利(li)用(yong)低(di)噪(zao)聲(sheng)的(de)增(zeng)益(yi)級(ji)電(dian)路(lu)對(dui)這(zhe)些(xie)信(xin)號(hao)進(jin)行(xing)放(fang)大(da),這(zhe)樣(yang),放(fang)大(da)器(qi)的(de)噪(zao)聲(sheng)不(bu)至(zhi)於(yu)淹(yan)沒(mei)傳(chuan)感(gan)器(qi)的(de)微(wei)弱(ruo)信(xin)號(hao)。放(fang)大(da)器(qi)後(hou)麵(mian)需(xu)要(yao)高(gao)分(fen)辨(bian)率(lv)的(de)模(mo)數(shu)轉(zhuan)換(huan)器(qi),以(yi)便(bian)將(jiang)傳(chuan)感(gan)器(qi)輸(shu)出(chu)的(de)模(mo)擬(ni)信(xin)號(hao)轉(zhuan)換(huan)為(wei)數(shu)字(zi)信(xin)號(hao)。Σ−Δ體係結構很適合這類模數轉換器應用,利用這種體係結構已經開發出具有高分辨率、高gao精jing密mi度du的de模mo數shu轉zhuan換huan器qi。除chu了le模mo數shu轉zhuan換huan器qi和he增zeng益yi級ji,溫wen度du測ce量liang係xi統tong還hai需xu要yao其qi它ta元yuan件jian,如ru激ji勵li電dian流liu源yuan和he基ji準zhun電dian壓ya源yuan。另ling外wai,這zhe些xie元yuan件jian必bi須xu具ju有you低di漂piao移yi、dizaoshengdexingneng,zheyangcaibuhuijiangdixitongjingdu。shitiaodianyadengchushiwuchakeyizaixitongwaixiaozhun,danshisuoyongyuanjiandewendupiaoyibixuhendi,yibimianyinruwucha。zuihou,suoyoubianxieshiyingyongzhongdouxuyaokaolvgonghao,yiqiancaiyongdianliwanggongdiandexuduoxitongxianzaidoucaiyongdulidedianlubangongdian,yincigonghaowentijiubiandeyuelaiyuezhongyao。
- 噪聲中提取真值!瑞盟科技推出MSA2240電流檢測芯片賦能多元高端測量場景
- 10MHz高頻運行!氮矽科技發布集成驅動GaN芯片,助力電源能效再攀新高
- 失真度僅0.002%!力芯微推出超低內阻、超低失真4PST模擬開關
- 一“芯”雙電!聖邦微電子發布雙輸出電源芯片,簡化AFE與音頻設計
- 一機適配萬端:金升陽推出1200W可編程電源,賦能高端裝備製造
- 築基AI4S:摩爾線程全功能GPU加速中國生命科學自主生態
- 一秒檢測,成本降至萬分之一,光引科技把幾十萬的台式光譜儀“搬”到了手腕上
- AI服務器電源機櫃Power Rack HVDC MW級測試方案
- 突破工藝邊界,奎芯科技LPDDR5X IP矽驗證通過,速率達9600Mbps
- 通過直接、準確、自動測量超低範圍的氯殘留來推動反滲透膜保護
- 車規與基於V2X的車輛協同主動避撞技術展望
- 數字隔離助力新能源汽車安全隔離的新挑戰
- 汽車模塊拋負載的解決方案
- 車用連接器的安全創新應用
- Melexis Actuators Business Unit
- Position / Current Sensors - Triaxis Hall




