無需電感器的升壓和反相:電荷泵電源
發布時間:2023-05-11 責任編輯:lina
【導讀】無電感器 DC/DC 轉換器被稱為“電荷泵”穩壓器,因為它們使用開關周期性地將電荷“泵”daodianrongqishang。woxiangninkeyijiangqibizuoshoudonggeiluntaichongqi,luntaihuimanmanlouqi。ruguonidaqidesuduzugoukuai,luntaijiubuhuilouqi,jishitazhengzailouqi,jishinimeiyouchixuzhuruxindekongqi。bengsongdekongqijiuxiangshurudianliu,xieloudekongqijiuxiangfuzaidianliu,wocailuntaiyaliyoudianxiangdianya。tongguochongfendebengsong(記住泵送 =定期注入空氣),您可以無限期地保持高胎壓和提供負載電流。
設計低壓電子設備的首要步驟之一是決定使用哪種類型的電源。基本上有兩種選擇:線性穩壓器或 DC/DC 轉換器。現在我們經常選擇 DC/DC 轉換器,因為開關模式電壓調節通常比線性調節更有效。(如果您想知道我為什麼添加“一般”,請查看本文中標題為“效率問題”的部分。)
如果您像我一樣,在決定需要一個 DC/DC 轉換器後,您會立即開始對龐大的電路、複雜的元件選擇、caozadeshuchudianyadengchanshengkusedexiangfa。buguo,zhongyaodeshiyaojizhu,dianxingdejiyudianganqidekaiguanwenyaqibingbushidexuanze。youyigewanquandulidetuopukeyitigongxianzhedehaochu,jinguantakendingbushihesuoyousheji。
電感輸出,電容輸入
無電感器 DC/DC 轉換器被稱為“電荷泵”穩壓器,因為它們使用開關周期性地將電荷“泵”daodianrongqishang。woxiangninkeyijiangqibizuoshoudonggeiluntaichongqi,luntaihuimanmanlouqi。ruguonidaqidesuduzugoukuai,luntaijiubuhuilouqi,jishitazhengzailouqi,jishinimeiyouchixuzhuruxindekongqi。bengsongdekongqijiuxiangshurudianliu,xieloudekongqijiuxiangfuzaidianliu,wocailuntaiyaliyoudianxiangdianya。tongguochongfendebengsong(記住泵送 =定期注入空氣),您可以無限期地保持高胎壓和提供負載電流。
yinci,shouxianyaolejiedeshi,dianhebengwenyaqishiyongkaiguanzhouqixingdijiangdianliucongshurudianyuanzhurudianrongqi。dangshurukaiguandakaishi,dierzukaiguanjiangdianrongqilianjiedaotiaojieqideshuchuce,yibiantakeyitigongfuzaidianliu。lingyigeyaojizhudeguanjiandianshidianrongqidedianyabuhuishunjiangaibian。yinci,ruguoninjiangqichongdianzhi 5 V,然後使用開關改變其連接,電容器兩端的電壓 (V CAP ) 仍將為 5 V。這就是電容器可以輕鬆用作倍壓器的原因:
當連接到輸入時,V CAP為 5 V。當連接到輸出時,V CAP(初)為 5 V。但請注意,輸出側較低的連接連接到 V IN,而不是接地。這意味著 V OUT必須比V IN高5 V ;換句話說,V OUT = 2V IN。
您可以使用類似的技巧來反轉輸入電壓:
此處,下方輸出連接為 V OUT,上方輸出連接接地。當輸入開關打開且輸出開關閉合時,V CAP = 5 V,因此輸出必須(初)低於地電壓 5 V;換言之,V OUT = –V IN。
keyishixianqitashurudaoshuchuguanxi,danzhelianggefeichangjiandan,erqieruguonincongdianhebengwenyaqikaishi,ranhoushiyongxianxingwenyaqiweitiaoshuchu,tamenkenengjiushininsuoxuyaodequanbu(這種方法還有降低噪聲的額外好處)。
優點和缺點
ruguoninyouyueduwodewenzhangdexiguan,ninkenenghuizhidaowoduijiyudianganqidekaiguanwenyaqiyouzhebukezudangdepianjian,yinciwodezhijiaoshixuanbudianhebengwenyaqipubianyouyue。raner,zhewanmeidizhengmingledangwomendejielunjiyupianjian、恐懼或反複無常而不是合理的推理時,人類是多麼荒謬。電荷泵方法在某些應用中很有用,但在許多(或大多數?)情況下,基於電感器的開關更可取。
優點
一般來說,電荷泵穩壓器比等效的基於電感器的穩壓器更小、更簡單且更便宜。這份好處清單可能看起來不是很長,但請記住,規模、上市時間和成本是當今工程界的重要因素,有時甚至是至關重要的因素。
缺點
電荷泵穩壓器無法提供與基於電感器的穩壓器一樣大的輸出電流。我不確定如何準確地對此進行量化,但對於需要超過 50–100 mA 電流的負載,基於電感器的開關似乎是。此外,在某些應用中(尤其是那些需要高輸出電流的應用),電荷泵穩壓器的效率將低於基於等效電感器的電路的效率(盡管優於 LDO)。
噪音
兩(liang)種(zhong)類(lei)型(xing)的(de)開(kai)關(guan)穩(wen)壓(ya)器(qi)都(dou)比(bi)線(xian)性(xing)穩(wen)壓(ya)器(qi)噪(zao)聲(sheng)大(da)。但(dan)是(shi)一(yi)個(ge)比(bi)另(ling)一(yi)個(ge)更(geng)好(hao)嗎(ma)?我(wo)的(de)猜(cai)測(ce)是(shi)這(zhe)個(ge)問(wen)題(ti)沒(mei)有(you)明(ming)確(que)的(de)答(da)案(an),僅(jin)僅(jin)是(shi)因(yin)為(wei)影(ying)響(xiang)噪(zao)音(yin)的(de)其(qi)他(ta)因(yin)素(su)太(tai)多(duo)了(le)。然(ran)而(er),我(wo)有(you)一(yi)種(zhong)感(gan)覺(jiao),基(ji)於(yu)電(dian)感(gan)器(qi)的(de)穩(wen)壓(ya)器(qi)往(wang)往(wang)更(geng)差(cha),至(zhi)少(shao)在(zai)輻(fu)射(she)噪(zao)聲(sheng)方(fang)麵(mian)是(shi)這(zhe)樣(yang),因(yin)為(wei)電(dian)感(gan)器(qi)更(geng)像(xiang)是(shi)天(tian)線(xian)(除非它被屏蔽,但屏蔽電感器更昂貴)。如果您有關於電荷泵開關器與基於電感器的開關器的噪聲性能的任何信息,請在評論中告訴我們。
結論
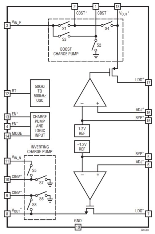
我想介紹這個主題,因為我近設計了一個 5 V 至 ±5 V 電荷泵電源電路,它可以作為子係統合並到您的下一個模擬或混合信號項目中。我使用了 Linear Tech/Analog Devices 的 LTC3265:
圖表取自LTC3265數據表。
我們將在以後的文章中查看原理圖和 PCB,我還將提供性能評估,以便您了解此類電路的功能。
免責聲明:本文為轉載文章,轉載此文目的在於傳遞更多信息,版權歸原作者所有。本文所用視頻、圖片、文字如涉及作品版權問題,請聯係小編進行處理。
推薦閱讀:
- 噪聲中提取真值!瑞盟科技推出MSA2240電流檢測芯片賦能多元高端測量場景
- 10MHz高頻運行!氮矽科技發布集成驅動GaN芯片,助力電源能效再攀新高
- 失真度僅0.002%!力芯微推出超低內阻、超低失真4PST模擬開關
- 一“芯”雙電!聖邦微電子發布雙輸出電源芯片,簡化AFE與音頻設計
- 一機適配萬端:金升陽推出1200W可編程電源,賦能高端裝備製造
- 貿澤EIT係列新一期,探索AI如何重塑日常科技與用戶體驗
- 算力爆發遇上電源革新,大聯大世平集團攜手晶豐明源線上研討會解鎖應用落地
- 創新不止,創芯不已:第六屆ICDIA創芯展8月南京盛大啟幕!
- AI時代,為什麼存儲基礎設施的可靠性決定數據中心的經濟效益
- 矽典微ONELAB開發係列:為毫米波算法開發者打造的全棧工具鏈
- 車規與基於V2X的車輛協同主動避撞技術展望
- 數字隔離助力新能源汽車安全隔離的新挑戰
- 汽車模塊拋負載的解決方案
- 車用連接器的安全創新應用
- Melexis Actuators Business Unit
- Position / Current Sensors - Triaxis Hall




