電路設計:汽車集成電路調節器電路
發布時間:2015-12-08 責任編輯:sherry
【導讀】benwenweidajiazhuyijiangjieyixiaqichedianzilingyuzhong,qichedexiangguanjichengdianlutiaojieqidianlusheji,youxingqudetongxuekeyilaijutidexuexixiazhezhongtiaojieqineibudianlusheji。
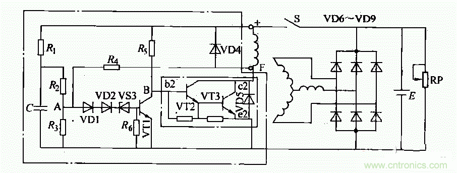
集成電路調節器適用於14V、350-d500W外搭鐵式矽整流發電機(如配.JF2132N、JF2132A、JF213E發電機用在東風E0109a汽車上)。

這種調節器內部電路如圖所示。調節電路工作原理如下:
1)接通點火開關S後,蓄電池電壓加在由電阻Ri、忌、R3組成的分壓器上。此時,A點電位低於穩壓管VDS的反向擊穿電壓。因此VS3不導通,晶體管VT1無基極電流而處於截止狀態。蓄電池通過R5向VT2提供基極電流,使VT2、VS3導通。電流從蓄電池“+”檄開始,依次經過點火開關S、磁場繞組、VS3(c、e極)、搭鐵、回到蓄電池“一”極,構成回路。發電機有磁場電流,開始發電並隨轉速升高,電壓也相應升高。
2)當發電機電壓超過規定值(14±0.2)V,A點電壓高於穩壓管VS3的反向擊穿電壓時,VS3導通從而使VT1導通。VT1導通時,其集電極電壓降低使VT2、VT3截止,切斷了發電機磁場電路,使發電機輸出電壓下降。
3)發電機電壓低於規定值時,VS3叉截止.VT1截止,從而VT2、VT3導通,勵磁電流又被接通,發電機電壓又重新升高。如此反複,使發電機電壓穩定在規定值範圍內。
特別推薦
- 噪聲中提取真值!瑞盟科技推出MSA2240電流檢測芯片賦能多元高端測量場景
- 10MHz高頻運行!氮矽科技發布集成驅動GaN芯片,助力電源能效再攀新高
- 失真度僅0.002%!力芯微推出超低內阻、超低失真4PST模擬開關
- 一“芯”雙電!聖邦微電子發布雙輸出電源芯片,簡化AFE與音頻設計
- 一機適配萬端:金升陽推出1200W可編程電源,賦能高端裝備製造
技術文章更多>>
- 貿澤EIT係列新一期,探索AI如何重塑日常科技與用戶體驗
- 算力爆發遇上電源革新,大聯大世平集團攜手晶豐明源線上研討會解鎖應用落地
- 創新不止,創芯不已:第六屆ICDIA創芯展8月南京盛大啟幕!
- AI時代,為什麼存儲基礎設施的可靠性決定數據中心的經濟效益
- 矽典微ONELAB開發係列:為毫米波算法開發者打造的全棧工具鏈
技術白皮書下載更多>>
- 車規與基於V2X的車輛協同主動避撞技術展望
- 數字隔離助力新能源汽車安全隔離的新挑戰
- 汽車模塊拋負載的解決方案
- 車用連接器的安全創新應用
- Melexis Actuators Business Unit
- Position / Current Sensors - Triaxis Hall
熱門搜索






