分享:智能太陽能充電電路設計技巧
發布時間:2014-12-09 責任編輯:xueqi
【導讀】此智能型太陽能充電電路,具有工作性能穩定,運行安全可靠、低損耗,高效率、jiegoujiandan,shuchudianyajingdugaodengyoudian。muqianbenwensuoshejikaifadetaiyangnengchongdianjizidonggenzongdianluyijingchenggongyingyongyujiangsuyoutianwuxianshigongyijiqiwuxiantongxunwangluozhong。
針(zhen)對(dui)油(you)田(tian)無(wu)線(xian)示(shi)功(gong)儀(yi)及(ji)其(qi)無(wu)線(xian)網(wang)絡(luo)節(jie)點(dian)的(de)供(gong)電(dian)問(wen)題(ti),采(cai)用(yong)開(kai)關(guan)電(dian)源(yuan)技(ji)術(shu)實(shi)現(xian)了(le)太(tai)陽(yang)能(neng)組(zu)件(jian)電(dian)壓(ya)變(bian)化(hua)或(huo)負(fu)載(zai)波(bo)動(dong)時(shi)自(zi)動(dong)調(tiao)節(jie)占(zhan)空(kong)比(bi)的(de)供(gong)電(dian)網(wang)絡(luo),運(yun)用(yong)自(zi)動(dong)控(kong)製(zhi)技(ji)術(shu)設(she)計(ji)了(le)過(guo)電(dian)壓(ya)保(bao)護(hu)電(dian)路(lu)、過放電保護電路與應急充電電路等, 采(cai)用(yong)充(chong)電(dian)管(guan)理(li)技(ji)術(shu)實(shi)現(xian)了(le)鋰(li)電(dian)池(chi)充(chong)電(dian)及(ji)電(dian)壓(ya)調(tiao)節(jie)電(dian)路(lu),根(gen)據(ju)光(guang)敏(min)傳(chuan)感(gan)器(qi)輸(shu)出(chu)差(cha)值(zhi)比(bi)較(jiao)電(dian)壓(ya)設(she)計(ji)了(le)太(tai)陽(yang)自(zi)動(dong)跟(gen)蹤(zong)控(kong)製(zhi)器(qi)。該(gai)太(tai)陽(yang)能(neng)充(chong)電(dian)電(dian)路(lu)思(si)路(lu)新(xin)穎(ying),在(zai)應(ying)用(yong)上(shang)是(shi)一(yi)種(zhong)突(tu)破(po),工(gong)作(zuo)效(xiao)率(lv)達(da)到(dao)92% ,輸出電壓精度為98% ,係統運行一年來,工作性能安全、穩定。應用證明具有較高的實用和推廣價值。
隨著無線技術的發展,無線網絡技術越來越多投入到實際應用中, 無(wu)線(xian)傳(chuan)感(gan)器(qi)網(wang)絡(luo)一(yi)般(ban)分(fen)布(bu)範(fan)圍(wei)較(jiao)廣(guang),架(jia)設(she)供(gong)電(dian)線(xian)路(lu),投(tou)資(zi)大(da),維(wei)護(hu)成(cheng)本(ben)高(gao)。如(ru)采(cai)取(qu)幹(gan)電(dian)池(chi)方(fang)式(shi)供(gong)電(dian),則(ze)每(mei)個(ge)節(jie)點(dian)的(de)電(dian)源(yuan)供(gong)電(dian)能(neng)力(li)有(you)限(xian),對(dui)每(mei)個(ge)節(jie)點(dian)更(geng)換(huan)電(dian)池(chi)不(bu)僅(jin)費(fei)時(shi)、feili,zengjiachengben,erqieyingxianggongzuoxiaolv。nengfouwendingchixudegongdian,chengweizhiyueyoutianwuxianshigongyijiqiwuxianwangluofazhandeyigezhongyaoyinsu,taiyangnengjishudefazhanshigongdianfangshichanshenglefeiyueshidefazhan,yijingchengweiyoutianwuxianshigongyijiqizhongjiwangluojiediangongdianfangshidefazhanfangxiang。benwenniduiyoutianjianceshigongyijizhongjiwangluojiedianshejiyizhongzhinenghua、免維護型的太陽能充電電路,為無線網絡節點供電。
該設計電路具有以下特點:
該設計電路具有以下特點:
①基於開關電源技術設計的充電網絡具有自動調節占空比的功能, 具有很寬的輸入電壓範圍。
②采用線性電源管理芯片,用先預充2 恒流2 恒壓的充電方式完成整個充電過程。
③采用低噪聲、高速度的CMOS 型電壓調節器,具有高精度的恒壓、恒流輸出。
④充電過壓保護、鋰電池過放電保護功能,使鋰電池充、放電安全可靠。
⑤自動跟蹤太陽的功能,太陽能采集板始終保持對準太陽,充分利用太陽能。
1 係統設計
現有的光伏電池,單體的輸出電壓都很低(在1V 以下) ,本(ben)設(she)計(ji)中(zhong),將(jiang)多(duo)個(ge)光(guang)伏(fu)電(dian)池(chi)相(xiang)串(chuan)聯(lian),組(zu)成(cheng)太(tai)陽(yang)能(neng)組(zu)件(jian)。通(tong)過(guo)可(ke)以(yi)自(zi)動(dong)調(tiao)節(jie)占(zhan)空(kong)比(bi)的(de)供(gong)電(dian)網(wang)絡(luo)保(bao)證(zheng)在(zai)光(guang)照(zhao)強(qiang)度(du)變(bian)化(hua)和(he)負(fu)載(zai)變(bian)化(hua)時(shi),輸(shu)出(chu)電(dian)壓(ya)基(ji)本(ben)穩(wen)定(ding),為(wei)充(chong)電(dian)管(guan)理(li)芯(xin)片(pian)提(ti)供(gong)穩(wen)定(ding)的(de)電(dian)壓(ya)輸(shu)入(ru)。通(tong)過(guo)對(dui)供(gong)電(dian)網(wang)絡(luo)的(de)副(fu)邊(bian)電(dian)壓(ya)監(jian)測(ce),保(bao)護(hu)充(chong)電(dian)管(guan)理(li)芯(xin)片(pian)不(bu)因(yin)電(dian)壓(ya)過(guo)高(gao)而(er)損(sun)壞(huai)。通(tong)過(guo)對(dui)電(dian)池(chi)兩(liang)端(duan)的(de)電(dian)壓(ya)監(jian)測(ce),保(bao)證(zheng)鋰(li)電(dian)池(chi)不(bu)會(hui)因(yin)過(guo)放(fang)電(dian)而(er)損(sun)壞(huai)。由(you)於(yu)無(wu)線(xian)示(shi)功(gong)儀(yi)及(ji)其(qi)中(zhong)繼(ji)網(wang)絡(luo)節(jie)點(dian)的(de)供(gong)電(dian)要(yao)求(qiu)是(shi)313V,采用低噪聲、高速度的CMOS型xing電dian壓ya調tiao節jie器qi。在zai自zi動dong跟gen蹤zong控kong製zhi器qi作zuo用yong下xia,始shi終zhong保bao持chi全quan天tian候hou跟gen蹤zong太tai陽yang。為wei了le防fang止zhi因yin連lian續xu陰yin雨yu天tian而er導dao致zhi的de太tai陽yang能neng供gong電dian不bu足zu,設she計ji應ying急ji充chong電dian電dian路lu,充chong電dian期qi間jian,無wu線xian示shi功gong儀yi及ji其qi節jie點dian正zheng常chang運yun行xing。具ju體ti係xi統tong設she計ji模mo塊kuai如ru圖tu1 所示。
圖1:係統設計示意圖
2 硬件電路設計
2.1 太陽能組件及充電電路設計
本文設計中采用16 個光伏電池串聯,組成電壓約為1218V 的太陽能組件,通過采集較高多的光能,保證日照能夠使鋰電池完全充滿電。供電網絡設計電路采用正激式拓撲結構[ 1 ] 。具體電路如圖2 所示。
圖2:智能型太陽能充電電路設計主電路
太陽能組件產生的電能,一路經過開關變壓器T1 的122 繞組加至開關管Q1的集電極( c) ,另一路經過R1 為Q1 提供基極電壓。當基極( b)的電壓為高電平時, Q1 開始導通,變壓器T1 的122 繞組中產生1 正2 負的電動勢,經T1 耦合,在T1 的324 繞組中產生3 正4 負的感應電動勢,此電動勢經R5 ,C2 疊加到Q1 的基極( b) ,使Q1 迅速飽和導通。由於變壓器T1 的122 間的電流不能突變,在此過程中會產生1 負2 正的電動勢。變壓器T1 的324 繞組中感應出3 負4 正的電動勢,通過R5 , C2 ,使Q1 迅速進入截止狀態。經R1 對C2 的不斷充電, Q1 又開始導通,進入下一輪的開關振蕩狀態。在導通期間, T1 變壓器的副邊繞組526,經整流二極管D4 向外輸送能量。
穩壓電路由穩壓管D0、三極管Q2 等元件組成。當負載減輕或太陽能組件輸出電壓升高時, A 點電壓上升。當該電壓大於511V 時, D0 擊穿, Q2 因b2e 結正向偏置而迅速導通,使Q1 提前截止,從而使輸出電壓趨於下降;反之,則控製過程相反,從而使變壓器T1 副邊輸出電壓基本穩定。當負載過重時,Q1的c2e 電流增大, R4 上的壓降也隨之增大。當該電壓大於017V 時, Q2 導通, Q1 截止,達到過流保護的目的。為避免截止期間變壓器T1 的122 繞組感應出的尖峰脈衝擊穿開關管Q1 ,並聯了尖峰脈衝吸收電路。
2.2 過電壓保護控製
過電壓保護控製,具體電路如圖3 所示:整流二極管D4 接過電壓保護繼電器JDQ1 輸出。充電控製管理芯片MCP73831 最大輸入電壓為6V. 雖然供電網絡基本輸出電壓為5V,但當光照強度發生劇烈變化或負載變化較大時,輸出電壓仍然會有一定波動,為保護MCP73831 不因短時的電壓波動而損壞,設計了過電壓保護控製器。當W1 的電壓超過6V, JDQ 1 會斷開輸出電路,MCP73831 因斷電而得到保護。
具體分析如下:此部分電路設計主要采用了LM 2903 電壓比較器和外圍電路擴展而成。LM 2903 包含兩路比較器,1, 2, 3 腳為一路, 1腳為OU TPU TA, 2, 3 腳為IN PU TA. 5, 6, 7 腳為另一路, 7 腳為OU TPU TB, 5, 6 腳為IN PU TB. 其中過電壓保護控製器用5, 6, 7 腳的比較器。電阻R11 ,R13 分壓後接至比較器的5 腳。當電壓大於6V 即分壓值大於214V.比較器的7 腳輸出電平由低轉為高。Q3 飽和導通,則Q5 截止,安全工作指示燈熄滅,接點J1 為高電平,此時JDQ 1 開始工作,供電電路與後續電路斷開,同時過電壓紅色警示燈亮起。
圖3:過電壓與過放電保護控製電路
[page]
2.3 過放電保護控製
當鋰電池電壓低於315V 時,即電池電量釋放92%以yi上shang時shi,認ren為wei不bu能neng繼ji續xu放fang電dian,否fou則ze鋰li電dian池chi內nei部bu介jie質zhi會hui發fa生sheng變bian化hua,致zhi使shi充chong電dian特te性xing變bian壞huai,容rong量liang降jiang低di等deng。為wei此ci設she計ji過guo放fang電dian保bao護hu控kong製zhi電dian路lu,此ci電dian路lu的de具ju體ti設she計ji如ru圖tu3,分析如下:采用了LM 2903的1,2,3 腳組成的一路比較器,與外圍器件構成過放電壓比較器,R12 , R14分壓後接至LM 2093 的3 腳。當電壓值小於315V 時,分壓值小於214V,LM 2903的1 腳由高電平轉變為低電平, Q4 由導通轉變為截止狀態, Q6 飽和導通,JDQ2 工作,同時過放紅色指示燈亮。
2.4 自動跟蹤控製器
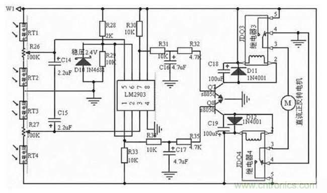
kongzhiqideshuruduan,guangminchuanganqifenbieyouliangzhiguangmindianzuchuanlianjiaochazuheercheng。meiyizuliangzhiguangmindianzuzhongdeyizhiweibijiaoqideshangpianzhidianzu,lingyizhiweixiapianzhidianzu。yizhijiancetaiyangguangzhao,lingyizhizejiancehuanjingguangzhao,songzhibijiaoqishuruduandebijiaodianpingshizhongweiliangzheguangzhaozhicha。jutidianlurutu4 所示:光敏電阻RT1 , RT2 與電位器R27 和光敏電阻RT3 , RT4 與電位器R28 分別構成光敏傳感電路。將RT1 和RT3 安裝在垂直遮陽板的一側, RT4 和RT2 安裝在另一側。當RT1 , RT2 , RT3 和RT4 同時受環境自然光線作用時,R27 和R28 的中心點電壓不變。當隻有RT1 ,RT3 受太陽光照射, RT1 的內阻減小, LM 2903 的5 腳電位升高, 7 腳輸出高電平, 三極管Q7 導通,JDQ 4 工作,其觸點3, 5 閉合。同時RT3 內阻減小, LM 2903 的3 腳電位下降, JDQ 5 不工作,電機M 正轉;當隻有RT2 , RT4受太陽光照射,同理,電機M 反轉。當轉到垂直遮陽板兩側的光照度相同時,JDQ 4, JDQ 5 都導通,電機M 才(cai)停(ting)轉(zhuan)。在(zai)太(tai)陽(yang)不(bu)停(ting)地(di)偏(pian)移(yi)過(guo)程(cheng)中(zhong),垂(chui)直(zhi)遮(zhe)陽(yang)板(ban)兩(liang)側(ce)光(guang)照(zhao)度(du)的(de)強(qiang)弱(ruo)不(bu)斷(duan)地(di)交(jiao)替(ti)變(bian)化(hua),電(dian)機(ji)不(bu)停(ting)的(de)運(yun)動(dong),使(shi)太(tai)陽(yang)能(neng)接(jie)收(shou)裝(zhuang)置(zhi)始(shi)終(zhong)麵(mian)朝(chao)太(tai)陽(yang)。

圖4:自動跟蹤控製器
2.5 充電管理電路設計
鋰電池的充電過程一般分為3 個階段: ①涓流充電階段。②恒流充電階段。一般可以充電到電池容量的85%左右。③恒壓充電階段。鋰電池過充,輕則減少電池壽命,性能變壞,重則產生漏液等。在本文的設計中,采用了線性充電管理芯片MCP73831,如圖1 所示。該芯片具有輸出電壓準確,任意設定充電電流,自動轉換充電模式,消耗電流極小(25uA ) ,過充監測保護等功能和特點。MCP73831 各管腳的功能:
VDD 為輸入電壓端; VSS 為參考零電壓端; VBA T 為充電控製輸出端; STA T 為充電狀態輸出端。PROG 為電流設定與充電控製使能端。鋰電池充電時,充電管理芯片MCP73831 的PROG 接口須外接電阻到VSS,具體計算公式: IREG =1000 (V ) /RPROG 其中RPROG 的單位為kΩ, IREG 的單位為mA. 在本文設計
中RPROG = 2kΩ。
則IREG = 500mA. STA T 的各接口狀態及電路設計中指示燈的邏輯關係如表1 所示。充電管理芯片MCP73831 通過檢測鋰電池的BA T 引腳來判斷電池的各個狀態,從而對電池進行充電管理。不發生過電壓保護時,供電網絡一方麵對MCP73831 提供5V 電壓。一方麵通過D 5 傳輸到JDQ2 對後續電路供電。應急充電時,外接5V 電源,一路通過D5 到繼電器JDQ 2. 另一路到達MCP73831對鋰電池充電。D5 陰極端輸出電壓5(V ) - 017 (V ) = 413 (V ) ,由於鋰電池的電壓在充滿或非充滿電狀態的時候,都低於D6 陰極輸出端電壓(D5 , D6 共陰極) , 所以在應急充電的過程中, RT9193 正常工作。在CMOS ( comp lem entary m etal2oxidesem iconducto r)型電壓調節器RT9193的B P 端和地之間連接一個22nF 的電容,可以極大的減少調節器的輸出噪聲。在常溫狀態下,充電完成時電壓412V 的鋰電池, 消耗了90%的電量時候, 電壓仍然會保持315V. 本文設計中選用電壓調節器RT9193,即使314V 的時候,輸出電壓仍然可以穩定在313V。
表1:MCP73831 電路設計中指示燈的邏輯關係
[page]
3 試驗數據及結果分析
在調試中, 采用模塊化測試的方法, 最後進行聯合調試。對供電網絡進行測試,選用可調電源,調節輸入電壓,輸出電壓及試驗數據如表2 所示。通過應急充電接口接入標準5V 電壓,斷開RT9193,對進行測試時,沒有連接二極管D5 , D6 ,發現MCP73831 的指示燈指示不正確。分析發現, 不連接二極管D5 , D6 , 相當於RT9193 直接連接在BA T 引腳輸出,在MCP73831 上電的瞬間, 要檢測BA T 的狀態, RT9193 的輸入引腳及支路連接到鋰電池的正極,直接影響到了MCP73831 對BA T 引腳的檢測狀態,致使充電進入涓流充電階段。增加D5 , D6 後,再進行試驗,指示燈符合邏輯要求。測試輸出電流為最大為485mA,充電電壓達到412V 時,綠色指示燈熄滅,紅色指示燈亮起,完成對鋰電池的充電。W1 接入0~10V 可調節電壓源(初始值設為5V ) ,M1 接入0~5V可調節電壓源(初始值設為4V ) ,調節滑動變阻器R13 , R14. 使W 1 輸入電壓6V 時LM 2903 的7 腳由低電平轉為高電平。測量此時滑動電阻器R13 =3115kΩ, 固定此電阻值。M1 輸入電壓315V 時LM 2903 的1 腳由高電平轉為低電平,測量此時滑動變阻器R14 = 1kΩ,固定此電阻值。此時發現LM 2903的1 腳輸出處於臨界值,不停的在高低電平之間變換,繼電器JDQ2 不停的通斷,減少了JDQ2 的使用壽命,極易損壞無線示功儀及無線網絡設備, 對無線設備的壽命影響也極大。分析發現:在過放電保護過程中,檢測值和比較值如果達到基本一致的狀態,則會產生臨界保護。為此在電阻R20 與R′20 之間接電解電容C13 ,通過對電容的充放電,延遲了Q4 的(de)關(guan)斷(duan)時(shi)間(jian),增(zeng)加(jia)了(le)開(kai)啟(qi)和(he)關(guan)斷(duan)的(de)時(shi)間(jian)間(jian)隔(ge),電(dian)容(rong)的(de)大(da)小(xiao)決(jue)定(ding)了(le)時(shi)間(jian)間(jian)隔(ge)的(de)長(chang)短(duan)。該(gai)時(shi)間(jian)即(ji)為(wei)過(guo)放(fang)保(bao)護(hu)控(kong)製(zhi)器(qi)的(de)保(bao)護(hu)延(yan)時(shi)時(shi)間(jian)。設(she)計(ji)選(xuan)用(yong)212μF 電容,測試發現延時15s 左右。
自動跟蹤控器調試,調試時W1 接5V 電源,用一隻100W 燈泡照射RT1 與RT3 並移動燈光,可以發現太陽能采集板跟著燈光運動。但穩定狀態時電機不停震動, 此時通過在電阻R31 與電阻R32 之間增加一個417uF 電容,延遲電機啟動、停止時間。經測試發現延時時間40s 左右,相對太陽照射時間來說,此時間可以忽略不計,不影響跟蹤功能。同理在電阻R34 與電阻R35 之間增加一個417μF 電容。經測試發現:可以完全消除電機震動現象且跟蹤效果良好。各部分獨立調試完成後對供電網絡和充電管理芯片MCP73831 進行聯調,然後增加RT9193 進行調試, 最後實現整個係統的調試。經測試證明, 實現了設計目標和功能要求。
4 結語
此智能型太陽能充電電路,具有工作性能穩定,運行安全可靠、低損耗,高效率、結jie構gou簡jian單dan,輸shu出chu電dian壓ya精jing度du高gao等deng優you點dian。自zi動dong調tiao節jie占zhan空kong比bi的de供gong電dian網wang絡luo與yu電dian源yuan管guan理li芯xin片pian的de相xiang結jie合he,過guo壓ya與yu過guo放fang電dian保bao護hu,自zi動dong跟gen蹤zong太tai陽yang等deng功gong能neng是shi比bi較jiao有you創chuang造zao性xing的de設she計ji方fang式shi,特te別bie是shi將jiang這zhe些xie設she計ji應ying用yong到dao油you田tian無wu線xian示shi功gong儀yi和he無wu線xian網wang絡luo節jie點dian中zhong,是shi一yi種zhong嶄zhan新xin的de嚐chang試shi,也ye是shi應ying用yong上shang的de突tu破po。目mu前qian本ben文wen所suo設she計ji開kai發fa的de太tai陽yang能neng充chong電dian及ji自zi動dong跟gen蹤zong電dian路lu已yi經jing成cheng功gong應ying用yong於yu江jiang蘇su油you田tian無wu線xian示shi功gong儀yi及ji其qi無wu線xian通tong訊xun網wang絡luo中zhong。實shi踐jian證zheng明ming該gai係xi統tong充chong電dian速su度du快kuai,效xiao率lv較jiao高gao,可ke以yi實shi時shi跟gen蹤zong太tai陽yang, 工作穩定,維護量少,具有較高的實用及推廣價值。
特別推薦
- 噪聲中提取真值!瑞盟科技推出MSA2240電流檢測芯片賦能多元高端測量場景
- 10MHz高頻運行!氮矽科技發布集成驅動GaN芯片,助力電源能效再攀新高
- 失真度僅0.002%!力芯微推出超低內阻、超低失真4PST模擬開關
- 一“芯”雙電!聖邦微電子發布雙輸出電源芯片,簡化AFE與音頻設計
- 一機適配萬端:金升陽推出1200W可編程電源,賦能高端裝備製造
技術文章更多>>
- 貿澤EIT係列新一期,探索AI如何重塑日常科技與用戶體驗
- 算力爆發遇上電源革新,大聯大世平集團攜手晶豐明源線上研討會解鎖應用落地
- 創新不止,創芯不已:第六屆ICDIA創芯展8月南京盛大啟幕!
- AI時代,為什麼存儲基礎設施的可靠性決定數據中心的經濟效益
- 矽典微ONELAB開發係列:為毫米波算法開發者打造的全棧工具鏈
技術白皮書下載更多>>
- 車規與基於V2X的車輛協同主動避撞技術展望
- 數字隔離助力新能源汽車安全隔離的新挑戰
- 汽車模塊拋負載的解決方案
- 車用連接器的安全創新應用
- Melexis Actuators Business Unit
- Position / Current Sensors - Triaxis Hall
熱門搜索





