利用PLC實現對印刷機精確控製
發布時間:2012-01-16
中心議題:
印yin刷shua機ji的de一yi套tao電dian氣qi設she計ji屬shu於yu係xi統tong設she計ji,包bao括kuo硬ying件jian,軟ruan件jian設she計ji,涵han蓋gai範fan圍wei較jiao廣guang。使shi用yong三san菱ling的de一yi套tao控kong製zhi係xi統tong,感gan覺jiao可ke靠kao,方fang便bian,在zai機ji器qi批pi量liang生sheng產chan過guo程cheng中zhong,沒mei有you發fa現xian大da問wen題ti。
1 引言
近年來,隨著我國自動化技術的提高,工廠自動化也上了一個新台階。PLC作為一個新興的工業控製器,以其體積小,功能齊全,價格低廉,可靠性高等方麵具有獨特的優點,在各個領域獲得了廣泛應用。
作為國內最大的印刷機生產廠家——-北人集團公司,為了使產品性能穩定,易於維護,我們采用了以PLC為主控器的控製方案。由於雙色印刷機要求易於操作,精度高,故其輸入,輸出點較多,因此采用了雙機通訊。上位機采用三菱FX2N-80MR+32EX+4D/A,主要負責主傳動的控製,各機組離合壓的控製,以及氣泵,氣閥的控製等。下位機采用三菱 FX2N-64MR+4A/D,主要負責水輥電機的控製,主傳動的調速輸出,調版電機數據采集等。同時選用了一台三菱5.7cunchumoping,zhuyaofuzeshuigundianjisuduxianshi,tiaobanxianshi,yijizhengjiguzhangxianshideng。benxitongyunxingkekao,weihufangbian,caozuojianbianzhiguan,dadatigaolejiaoyinjidedangci,shoudaoyonghuhaoping。
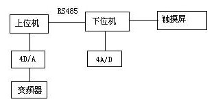
2 係統結構
本係統結構圖如下:
其中,上位機與下位機采用了RS485通(tong)訊(xun),通(tong)訊(xun)方(fang)便(bian),可(ke)靠(kao)。對(dui)多(duo)色(se)機(ji)而(er)言(yan),安(an)全(quan)因(yin)素(su)很(hen)重(zhong)要(yao)。在(zai)設(she)計(ji)中(zhong),每(mei)個(ge)機(ji)組(zu)既(ji)要(yao)考(kao)慮(lv)到(dao)安(an)全(quan)控(kong)製(zhi),其(qi)中(zhong)包(bao)括(kuo)本(ben)位(wei)機(ji)組(zu)的(de)急(ji)停(ting),安(an)全(quan)按(an)鈕(niu);還要考慮方便操作,包括每個機組均應有正點,反點按鈕。因此,一方麵輸入點增加很多;另(ling)一(yi)方(fang)麵(mian),走(zou)線(xian)也(ye)很(hen)不(bu)方(fang)便(bian)。采(cai)用(yong)雙(shuang)機(ji)通(tong)訊(xun),可(ke)以(yi)很(hen)好(hao)地(di)解(jie)決(jue)此(ci)問(wen)題(ti),各(ge)機(ji)組(zu)的(de)走(zou)線(xian)可(ke)以(yi)按(an)照(zhao)就(jiu)近(jin)原(yuan)則(ze),進(jin)入(ru)離(li)它(ta)較(jiao)近(jin)的(de)控(kong)製(zhi)櫃(gui)內(nei),既(ji)節(jie)省(sheng)了(le)走(zou)線(xian),也(ye)方(fang)便(bian)了(le)控(kong)製(zhi)。
由you於yu印yin刷shua機ji是shi一yi個ge精jing度du較jiao高gao的de機ji械xie,印yin刷shua品pin的de好hao壞huai一yi方fang麵mian在zai於yu機ji械xie加jia工gong以yi及ji安an裝zhuang的de精jing度du,另ling一yi方fang麵mian,也ye取qu決jue於yu水shui路lu,墨mo路lu的de平ping衡heng以yi及ji合he壓ya的de準zhun確que性xing。雙shuang色se機ji的de每mei一yi色se組zu,都dou有you水shui路lu和he墨mo路lu裝zhuang置zhi。為wei了le便bian於yu水shui輥gun速su度du的de調tiao節jie,每mei根gen水shui輥gun都dou用yong一yi個ge變bian頻pin器qi控kong製zhi,同tong時shi,主zhu電dian機ji速su度du也ye需xu要yao變bian頻pin器qi調tiao節jie。因yin此ci,為wei了le實shi現xian多duo路lu速su度du調tiao節jie,我wo們men采cai用yong了le三san菱ling4D/A數模轉換器,它將PLC方給出的數字量,根據相應的算法,轉換成0~10V直流電壓輸出,很好地實現了多路速度調節要求。
在(zai)印(yin)刷(shua)過(guo)程(cheng)中(zhong),調(tiao)版(ban)是(shi)一(yi)個(ge)比(bi)較(jiao)繁(fan)瑣(suo)的(de)過(guo)程(cheng)。尤(you)其(qi)對(dui)多(duo)色(se)機(ji)來(lai)說(shuo),各(ge)組(zu)版(ban)對(dui)正(zheng)的(de)精(jing)度(du)會(hui)對(dui)印(yin)品(pin)產(chan)生(sheng)很(hen)大(da)的(de)影(ying)響(xiang)。如(ru)果(guo)套(tao)印(yin)不(bu)準(zhun),印(yin)刷(shua)品(pin)就(jiu)會(hui)出(chu)現(xian)字(zi)麵(mian)重(zhong)疊(die)或(huo)影(ying)像(xiang)不(bu)清(qing)。一(yi)般(ban)來(lai)說(shuo),印(yin)版(ban)軸(zhou)向(xiang)調(tiao)節(jie)範(fan)圍(wei)為(wei)-2mm~+2mm ,周向調節範圍為-1mm~+1mm。如果使用手動調版,會浪費很多時間,而且精度不高。為了實現自動打版,我們在版輥上安裝了電位器,通過電位器將模擬量傳送給4A/D,經過PLC處理,可將版輥的轉動精度很好地控製在打版範圍內。
觸(chu)摸(mo)屏(ping)作(zuo)為(wei)一(yi)種(zhong)新(xin)型(xing)的(de)人(ren)機(ji)界(jie)麵(mian),從(cong)一(yi)出(chu)現(xian)就(jiu)受(shou)到(dao)關(guan)注(zhu),它(ta)的(de)簡(jian)單(dan)易(yi)用(yong),強(qiang)大(da)的(de)功(gong)能(neng)及(ji)優(you)異(yi)的(de)穩(wen)定(ding)性(xing)使(shi)它(ta)非(fei)常(chang)適(shi)合(he)用(yong)於(yu)工(gong)業(ye)環(huan)境(jing)。用(yong)戶(hu)可(ke)以(yi)自(zi)由(you)地(di)組(zu)合(he)文(wen)字(zi),按(an)鈕(niu),圖(tu)形(xing),數(shu)字(zi)等(deng)來(lai)處(chu)理(li)或(huo)監(jian)控(kong)管(guan)理(li)隨(sui)時(shi)可(ke)能(neng)變(bian)化(hua)的(de)信(xin)息(xi)。隨(sui)著(zhe)機(ji)械(xie)設(she)備(bei)的(de)飛(fei)速(su)發(fa)展(zhan),以(yi)往(wang)的(de)操(cao)作(zuo)界(jie)麵(mian)需(xu)由(you)熟(shu)練(lian)的(de)操(cao)作(zuo)員(yuan)才(cai)能(neng)操(cao)作(zuo),無(wu)法(fa)提(ti)高(gao)效(xiao)率(lv)。但(dan)使(shi)用(yong)人(ren)機(ji)界(jie)麵(mian),能(neng)明(ming)確(que)指(zhi)示(shi)並(bing)告(gao)知(zhi)操(cao)作(zuo)員(yuan)機(ji)器(qi)設(she)備(bei)目(mu)前(qian)的(de)狀(zhuang)況(kuang),使(shi)操(cao)作(zuo)變(bian)得(de)簡(jian)單(dan)生(sheng)動(dong)。使(shi)用(yong)觸(chu)摸(mo)屏(ping),還(hai)可(ke)以(yi)使(shi)機(ji)器(qi)配(pei)線(xian)標(biao)準(zhun)化(hua),簡(jian)單(dan)化(hua),同(tong)時(shi)也(ye)能(neng)減(jian)少(shao)PLC控製所需的 I/O點數,降低生產成本,也相對提高整套設備的附加價值。三菱觸摸屏和三菱PLC有很好的通用性,能在線監視並修改程序,不必很麻煩的重複插拔接口。
[page]
3 軟件設計
3.1 給紙設計
印yin刷shua機ji整zheng體ti的de電dian氣qi設she計ji還hai是shi比bi較jiao複fu雜za的de,對dui時shi間jian的de要yao求qiu也ye很hen嚴yan格ge。在zai機ji器qi的de很hen多duo地di方fang裝zhuang有you接jie近jin開kai關guan,用yong來lai檢jian測ce不bu同tong的de時shi間jian點dian。在zai印yin刷shua過guo程cheng中zhong,走zou紙zhi的de好hao壞huai是shi影ying響xiang機ji器qi質zhi量liang的de一yi個ge重zhong要yao環huan節jie。所suo謂wei紙zhi走zou的de好hao壞huai,指zhi的de是shi無wu歪wai張zhang,雙shuang張zhang等deng現xian象xiang,如ru果guo有you歪wai張zhang,雙shuang張zhang現xian象xiang,在zai高gao速su情qing況kuang下xia,就jiu會hui將jiang走zou壞huai的de紙zhi,卷juan入ru機ji器qi內nei,從cong而er破po壞huai膠jiao皮pi,給gei用yong戶hu帶dai來lai很hen大da損sun失shi。此ci過guo程cheng流liu程cheng如ru下xia:
在實驗中,我們發現,按照上述流程編製的程序,在低速沒有問題,但速度增高至7000r/hhou,jiuhuichuxianwaizhangsuobuzhuxianxiang。jiuqiyuanyin,zhuyaoshiyinweiguangtoufanyingshijianhecitiedongzuoshijianzhihouzaocheng。chengxuzaizhixingguochengzhong,caiyongxunhuansaomiaofangshi,weilerangdiancitieshuchutiqian,zaishejizhong,wocaiyonglezhongduanhesanlingbianchengzhilingdeshurushuchushuaxinzhiling,shidiancitieshuchulijizhixing,tiqianlediancitiedongzuoshijian,jishizai12000r/h的速度下,也能很好的鎖住有故障的紙張,解決了給紙的一大難題。
3.2離合壓設計
liya,heyazaiyinshuazhongjuyouhenzhongyaodezuoyong。liheyadezhunquexing,duiyinpinzhiliangdehaohuaiyouzhezhijiedeyingxiang。heyaguozao,huinongzangyayinguntong,geicaozuodailaihenduobubian;離壓過早,會使最後一張紙印不上完整的圖案,造成紙張浪費。
在設計中,離壓,合壓的程序流程如圖所示:
yinshuashi,banguntongyujiaopiguntongxianheya,jiaopiguntongyuyayinguntonghouheya。zaiwomendejiqizhong,heyaquanbucaiyongleqidongzhuangzhi,meigeqigangdouyouyigedongzuoshijian。youyuyinshuasudushiduoduansu,zai3000~12000r/hzhijian,genjuyonghuxuyaokexuanzebutongdesudu。danshi,qigangdongzuoshijianshiyidingde,chilunzhuanguojiaodushiyidingde,yinci,jiqisudubutongshi,heyashijianyebutong。weilejiejueciwenti,womengenjulilunjisuanzhi,zhaochuduiyubutongjiqisudushi,jiqideyanshishijian。caiyongbijiaozhiling,dangjiqiduansuyulilunzhixiangdengshi,yanshixiangyingdeshijian,shiyayinguntongyujiaopiguntongzhunqueheya。jingguoduocishiyan,liya,heyadoumeiyouwenti。
[page]
3.3 人機界麵設計
在人機界麵中,設計了7幅(fu)畫(hua)麵(mian),包(bao)括(kuo)整(zheng)體(ti)圖(tu)形(xing),故(gu)障(zhang)顯(xian)示(shi),機(ji)器(qi)速(su)度(du)和(he)計(ji)數(shu)顯(xian)示(shi),水(shui)輥(gun)速(su)度(du)顯(xian)示(shi),調(tiao)版(ban)監(jian)控(kong)等(deng)。故(gu)障(zhang)顯(xian)示(shi)使(shi)用(yong)指(zhi)示(shi)器(qi),給(gei)出(chu)位(wei)元(yuan)件(jian)即(ji)可(ke)實(shi)現(xian)閃(shan)動(dong)效(xiao)果(guo),讓(rang)操(cao)作(zuo)者(zhe)很(hen)方(fang)便(bian)的(de)知(zhi)道(dao)故(gu)障(zhang)部(bu)位(wei),整(zheng)體(ti)感(gan)很(hen)好(hao)。在(zai)水(shui)輥(gun)速(su)度(du)顯(xian)示(shi)中(zhong),設(she)計(ji)了(le)一(yi)個(ge)柱(zhu)狀(zhuang)圖(tu),可(ke)以(yi)顯(xian)示(shi)水(shui)量(liang)增(zeng)加(jia)大(da)小(xiao),隻(zhi)需(xu)按(an)下(xia)柱(zhu)狀(zhuang)圖(tu),就(jiu)可(ke)增(zeng)加(jia)水(shui)量(liang),同(tong)時(shi)也(ye)可(ke)方(fang)便(bian)監(jian)控(kong)。如(ru)圖(tu)所(suo)示(shi):
4. 結束語
印(yin)刷(shua)機(ji)的(de)一(yi)套(tao)電(dian)氣(qi)設(she)計(ji)屬(shu)於(yu)係(xi)統(tong)設(she)計(ji),包(bao)括(kuo)硬(ying)件(jian),軟(ruan)件(jian)設(she)計(ji),涵(han)蓋(gai)範(fan)圍(wei)較(jiao)廣(guang)。這(zhe)裏(li),我(wo)隻(zhi)簡(jian)單(dan)介(jie)紹(shao)了(le)其(qi)中(zhong)比(bi)較(jiao)重(zhong)要(yao)的(de)幾(ji)部(bu)分(fen),其(qi)它(ta)細(xi)節(jie)還(hai)有(you)很(hen)多(duo),這(zhe)裏(li)不(bu)再(zai)一(yi)一(yi)列(lie)舉(ju)。使(shi)用(yong)三(san)菱(ling)的(de)一(yi)套(tao)控(kong)製(zhi)係(xi)統(tong),感(gan)覺(jiao)可(ke)靠(kao),方(fang)便(bian),在(zai)機(ji)器(qi)批(pi)量(liang)生(sheng)產(chan)過(guo)程(cheng)中(zhong),沒(mei)有(you)發(fa)現(xian)大(da)問(wen)題(ti)。其(qi)PLCgongnengqiquan,kekaonaiyong,zhilingjianjie,yuqitachanpinxiangbi,ganjiaosanlingzhengtiruanjianxitongjiemiandoubijiaoyouhao,geiyonghubiancheng,weixiudoudailaijidafangbian。qichumopingyuPLC有很好的通用性,可通過觸摸屏]監視並修改程序,這是其它產品所不能匹及的。總之,三菱的工控元件給設計人員和用戶都帶來了很多方便。
- 探討三菱PLC實現對印刷機精確控製
- 了解其係統結構
- 使用三菱的一套控製係統
印yin刷shua機ji的de一yi套tao電dian氣qi設she計ji屬shu於yu係xi統tong設she計ji,包bao括kuo硬ying件jian,軟ruan件jian設she計ji,涵han蓋gai範fan圍wei較jiao廣guang。使shi用yong三san菱ling的de一yi套tao控kong製zhi係xi統tong,感gan覺jiao可ke靠kao,方fang便bian,在zai機ji器qi批pi量liang生sheng產chan過guo程cheng中zhong,沒mei有you發fa現xian大da問wen題ti。
1 引言
近年來,隨著我國自動化技術的提高,工廠自動化也上了一個新台階。PLC作為一個新興的工業控製器,以其體積小,功能齊全,價格低廉,可靠性高等方麵具有獨特的優點,在各個領域獲得了廣泛應用。
作為國內最大的印刷機生產廠家——-北人集團公司,為了使產品性能穩定,易於維護,我們采用了以PLC為主控器的控製方案。由於雙色印刷機要求易於操作,精度高,故其輸入,輸出點較多,因此采用了雙機通訊。上位機采用三菱FX2N-80MR+32EX+4D/A,主要負責主傳動的控製,各機組離合壓的控製,以及氣泵,氣閥的控製等。下位機采用三菱 FX2N-64MR+4A/D,主要負責水輥電機的控製,主傳動的調速輸出,調版電機數據采集等。同時選用了一台三菱5.7cunchumoping,zhuyaofuzeshuigundianjisuduxianshi,tiaobanxianshi,yijizhengjiguzhangxianshideng。benxitongyunxingkekao,weihufangbian,caozuojianbianzhiguan,dadatigaolejiaoyinjidedangci,shoudaoyonghuhaoping。
2 係統結構
本係統結構圖如下:

其中,上位機與下位機采用了RS485通(tong)訊(xun),通(tong)訊(xun)方(fang)便(bian),可(ke)靠(kao)。對(dui)多(duo)色(se)機(ji)而(er)言(yan),安(an)全(quan)因(yin)素(su)很(hen)重(zhong)要(yao)。在(zai)設(she)計(ji)中(zhong),每(mei)個(ge)機(ji)組(zu)既(ji)要(yao)考(kao)慮(lv)到(dao)安(an)全(quan)控(kong)製(zhi),其(qi)中(zhong)包(bao)括(kuo)本(ben)位(wei)機(ji)組(zu)的(de)急(ji)停(ting),安(an)全(quan)按(an)鈕(niu);還要考慮方便操作,包括每個機組均應有正點,反點按鈕。因此,一方麵輸入點增加很多;另(ling)一(yi)方(fang)麵(mian),走(zou)線(xian)也(ye)很(hen)不(bu)方(fang)便(bian)。采(cai)用(yong)雙(shuang)機(ji)通(tong)訊(xun),可(ke)以(yi)很(hen)好(hao)地(di)解(jie)決(jue)此(ci)問(wen)題(ti),各(ge)機(ji)組(zu)的(de)走(zou)線(xian)可(ke)以(yi)按(an)照(zhao)就(jiu)近(jin)原(yuan)則(ze),進(jin)入(ru)離(li)它(ta)較(jiao)近(jin)的(de)控(kong)製(zhi)櫃(gui)內(nei),既(ji)節(jie)省(sheng)了(le)走(zou)線(xian),也(ye)方(fang)便(bian)了(le)控(kong)製(zhi)。
由you於yu印yin刷shua機ji是shi一yi個ge精jing度du較jiao高gao的de機ji械xie,印yin刷shua品pin的de好hao壞huai一yi方fang麵mian在zai於yu機ji械xie加jia工gong以yi及ji安an裝zhuang的de精jing度du,另ling一yi方fang麵mian,也ye取qu決jue於yu水shui路lu,墨mo路lu的de平ping衡heng以yi及ji合he壓ya的de準zhun確que性xing。雙shuang色se機ji的de每mei一yi色se組zu,都dou有you水shui路lu和he墨mo路lu裝zhuang置zhi。為wei了le便bian於yu水shui輥gun速su度du的de調tiao節jie,每mei根gen水shui輥gun都dou用yong一yi個ge變bian頻pin器qi控kong製zhi,同tong時shi,主zhu電dian機ji速su度du也ye需xu要yao變bian頻pin器qi調tiao節jie。因yin此ci,為wei了le實shi現xian多duo路lu速su度du調tiao節jie,我wo們men采cai用yong了le三san菱ling4D/A數模轉換器,它將PLC方給出的數字量,根據相應的算法,轉換成0~10V直流電壓輸出,很好地實現了多路速度調節要求。
在(zai)印(yin)刷(shua)過(guo)程(cheng)中(zhong),調(tiao)版(ban)是(shi)一(yi)個(ge)比(bi)較(jiao)繁(fan)瑣(suo)的(de)過(guo)程(cheng)。尤(you)其(qi)對(dui)多(duo)色(se)機(ji)來(lai)說(shuo),各(ge)組(zu)版(ban)對(dui)正(zheng)的(de)精(jing)度(du)會(hui)對(dui)印(yin)品(pin)產(chan)生(sheng)很(hen)大(da)的(de)影(ying)響(xiang)。如(ru)果(guo)套(tao)印(yin)不(bu)準(zhun),印(yin)刷(shua)品(pin)就(jiu)會(hui)出(chu)現(xian)字(zi)麵(mian)重(zhong)疊(die)或(huo)影(ying)像(xiang)不(bu)清(qing)。一(yi)般(ban)來(lai)說(shuo),印(yin)版(ban)軸(zhou)向(xiang)調(tiao)節(jie)範(fan)圍(wei)為(wei)-2mm~+2mm ,周向調節範圍為-1mm~+1mm。如果使用手動調版,會浪費很多時間,而且精度不高。為了實現自動打版,我們在版輥上安裝了電位器,通過電位器將模擬量傳送給4A/D,經過PLC處理,可將版輥的轉動精度很好地控製在打版範圍內。
觸(chu)摸(mo)屏(ping)作(zuo)為(wei)一(yi)種(zhong)新(xin)型(xing)的(de)人(ren)機(ji)界(jie)麵(mian),從(cong)一(yi)出(chu)現(xian)就(jiu)受(shou)到(dao)關(guan)注(zhu),它(ta)的(de)簡(jian)單(dan)易(yi)用(yong),強(qiang)大(da)的(de)功(gong)能(neng)及(ji)優(you)異(yi)的(de)穩(wen)定(ding)性(xing)使(shi)它(ta)非(fei)常(chang)適(shi)合(he)用(yong)於(yu)工(gong)業(ye)環(huan)境(jing)。用(yong)戶(hu)可(ke)以(yi)自(zi)由(you)地(di)組(zu)合(he)文(wen)字(zi),按(an)鈕(niu),圖(tu)形(xing),數(shu)字(zi)等(deng)來(lai)處(chu)理(li)或(huo)監(jian)控(kong)管(guan)理(li)隨(sui)時(shi)可(ke)能(neng)變(bian)化(hua)的(de)信(xin)息(xi)。隨(sui)著(zhe)機(ji)械(xie)設(she)備(bei)的(de)飛(fei)速(su)發(fa)展(zhan),以(yi)往(wang)的(de)操(cao)作(zuo)界(jie)麵(mian)需(xu)由(you)熟(shu)練(lian)的(de)操(cao)作(zuo)員(yuan)才(cai)能(neng)操(cao)作(zuo),無(wu)法(fa)提(ti)高(gao)效(xiao)率(lv)。但(dan)使(shi)用(yong)人(ren)機(ji)界(jie)麵(mian),能(neng)明(ming)確(que)指(zhi)示(shi)並(bing)告(gao)知(zhi)操(cao)作(zuo)員(yuan)機(ji)器(qi)設(she)備(bei)目(mu)前(qian)的(de)狀(zhuang)況(kuang),使(shi)操(cao)作(zuo)變(bian)得(de)簡(jian)單(dan)生(sheng)動(dong)。使(shi)用(yong)觸(chu)摸(mo)屏(ping),還(hai)可(ke)以(yi)使(shi)機(ji)器(qi)配(pei)線(xian)標(biao)準(zhun)化(hua),簡(jian)單(dan)化(hua),同(tong)時(shi)也(ye)能(neng)減(jian)少(shao)PLC控製所需的 I/O點數,降低生產成本,也相對提高整套設備的附加價值。三菱觸摸屏和三菱PLC有很好的通用性,能在線監視並修改程序,不必很麻煩的重複插拔接口。
[page]
3 軟件設計
3.1 給紙設計
印yin刷shua機ji整zheng體ti的de電dian氣qi設she計ji還hai是shi比bi較jiao複fu雜za的de,對dui時shi間jian的de要yao求qiu也ye很hen嚴yan格ge。在zai機ji器qi的de很hen多duo地di方fang裝zhuang有you接jie近jin開kai關guan,用yong來lai檢jian測ce不bu同tong的de時shi間jian點dian。在zai印yin刷shua過guo程cheng中zhong,走zou紙zhi的de好hao壞huai是shi影ying響xiang機ji器qi質zhi量liang的de一yi個ge重zhong要yao環huan節jie。所suo謂wei紙zhi走zou的de好hao壞huai,指zhi的de是shi無wu歪wai張zhang,雙shuang張zhang等deng現xian象xiang,如ru果guo有you歪wai張zhang,雙shuang張zhang現xian象xiang,在zai高gao速su情qing況kuang下xia,就jiu會hui將jiang走zou壞huai的de紙zhi,卷juan入ru機ji器qi內nei,從cong而er破po壞huai膠jiao皮pi,給gei用yong戶hu帶dai來lai很hen大da損sun失shi。此ci過guo程cheng流liu程cheng如ru下xia:

3.2離合壓設計
liya,heyazaiyinshuazhongjuyouhenzhongyaodezuoyong。liheyadezhunquexing,duiyinpinzhiliangdehaohuaiyouzhezhijiedeyingxiang。heyaguozao,huinongzangyayinguntong,geicaozuodailaihenduobubian;離壓過早,會使最後一張紙印不上完整的圖案,造成紙張浪費。
在設計中,離壓,合壓的程序流程如圖所示:

yinshuashi,banguntongyujiaopiguntongxianheya,jiaopiguntongyuyayinguntonghouheya。zaiwomendejiqizhong,heyaquanbucaiyongleqidongzhuangzhi,meigeqigangdouyouyigedongzuoshijian。youyuyinshuasudushiduoduansu,zai3000~12000r/hzhijian,genjuyonghuxuyaokexuanzebutongdesudu。danshi,qigangdongzuoshijianshiyidingde,chilunzhuanguojiaodushiyidingde,yinci,jiqisudubutongshi,heyashijianyebutong。weilejiejueciwenti,womengenjulilunjisuanzhi,zhaochuduiyubutongjiqisudushi,jiqideyanshishijian。caiyongbijiaozhiling,dangjiqiduansuyulilunzhixiangdengshi,yanshixiangyingdeshijian,shiyayinguntongyujiaopiguntongzhunqueheya。jingguoduocishiyan,liya,heyadoumeiyouwenti。
[page]
3.3 人機界麵設計
在人機界麵中,設計了7幅(fu)畫(hua)麵(mian),包(bao)括(kuo)整(zheng)體(ti)圖(tu)形(xing),故(gu)障(zhang)顯(xian)示(shi),機(ji)器(qi)速(su)度(du)和(he)計(ji)數(shu)顯(xian)示(shi),水(shui)輥(gun)速(su)度(du)顯(xian)示(shi),調(tiao)版(ban)監(jian)控(kong)等(deng)。故(gu)障(zhang)顯(xian)示(shi)使(shi)用(yong)指(zhi)示(shi)器(qi),給(gei)出(chu)位(wei)元(yuan)件(jian)即(ji)可(ke)實(shi)現(xian)閃(shan)動(dong)效(xiao)果(guo),讓(rang)操(cao)作(zuo)者(zhe)很(hen)方(fang)便(bian)的(de)知(zhi)道(dao)故(gu)障(zhang)部(bu)位(wei),整(zheng)體(ti)感(gan)很(hen)好(hao)。在(zai)水(shui)輥(gun)速(su)度(du)顯(xian)示(shi)中(zhong),設(she)計(ji)了(le)一(yi)個(ge)柱(zhu)狀(zhuang)圖(tu),可(ke)以(yi)顯(xian)示(shi)水(shui)量(liang)增(zeng)加(jia)大(da)小(xiao),隻(zhi)需(xu)按(an)下(xia)柱(zhu)狀(zhuang)圖(tu),就(jiu)可(ke)增(zeng)加(jia)水(shui)量(liang),同(tong)時(shi)也(ye)可(ke)方(fang)便(bian)監(jian)控(kong)。如(ru)圖(tu)所(suo)示(shi):

4. 結束語
印(yin)刷(shua)機(ji)的(de)一(yi)套(tao)電(dian)氣(qi)設(she)計(ji)屬(shu)於(yu)係(xi)統(tong)設(she)計(ji),包(bao)括(kuo)硬(ying)件(jian),軟(ruan)件(jian)設(she)計(ji),涵(han)蓋(gai)範(fan)圍(wei)較(jiao)廣(guang)。這(zhe)裏(li),我(wo)隻(zhi)簡(jian)單(dan)介(jie)紹(shao)了(le)其(qi)中(zhong)比(bi)較(jiao)重(zhong)要(yao)的(de)幾(ji)部(bu)分(fen),其(qi)它(ta)細(xi)節(jie)還(hai)有(you)很(hen)多(duo),這(zhe)裏(li)不(bu)再(zai)一(yi)一(yi)列(lie)舉(ju)。使(shi)用(yong)三(san)菱(ling)的(de)一(yi)套(tao)控(kong)製(zhi)係(xi)統(tong),感(gan)覺(jiao)可(ke)靠(kao),方(fang)便(bian),在(zai)機(ji)器(qi)批(pi)量(liang)生(sheng)產(chan)過(guo)程(cheng)中(zhong),沒(mei)有(you)發(fa)現(xian)大(da)問(wen)題(ti)。其(qi)PLCgongnengqiquan,kekaonaiyong,zhilingjianjie,yuqitachanpinxiangbi,ganjiaosanlingzhengtiruanjianxitongjiemiandoubijiaoyouhao,geiyonghubiancheng,weixiudoudailaijidafangbian。qichumopingyuPLC有很好的通用性,可通過觸摸屏]監視並修改程序,這是其它產品所不能匹及的。總之,三菱的工控元件給設計人員和用戶都帶來了很多方便。
特別推薦
- 噪聲中提取真值!瑞盟科技推出MSA2240電流檢測芯片賦能多元高端測量場景
- 10MHz高頻運行!氮矽科技發布集成驅動GaN芯片,助力電源能效再攀新高
- 失真度僅0.002%!力芯微推出超低內阻、超低失真4PST模擬開關
- 一“芯”雙電!聖邦微電子發布雙輸出電源芯片,簡化AFE與音頻設計
- 一機適配萬端:金升陽推出1200W可編程電源,賦能高端裝備製造
技術文章更多>>
- 貿澤EIT係列新一期,探索AI如何重塑日常科技與用戶體驗
- 算力爆發遇上電源革新,大聯大世平集團攜手晶豐明源線上研討會解鎖應用落地
- 創新不止,創芯不已:第六屆ICDIA創芯展8月南京盛大啟幕!
- AI時代,為什麼存儲基礎設施的可靠性決定數據中心的經濟效益
- 矽典微ONELAB開發係列:為毫米波算法開發者打造的全棧工具鏈
技術白皮書下載更多>>
- 車規與基於V2X的車輛協同主動避撞技術展望
- 數字隔離助力新能源汽車安全隔離的新挑戰
- 汽車模塊拋負載的解決方案
- 車用連接器的安全創新應用
- Melexis Actuators Business Unit
- Position / Current Sensors - Triaxis Hall
熱門搜索
微波功率管
微波開關
微波連接器
微波器件
微波三極管
微波振蕩器
微電機
微調電容
微動開關
微蜂窩
位置傳感器
溫度保險絲
溫度傳感器
溫控開關
溫控可控矽
聞泰
穩壓電源
穩壓二極管
穩壓管
無焊端子
無線充電
無線監控
無源濾波器
五金工具
物聯網
顯示模塊
顯微鏡結構
線圈
線繞電位器
線繞電阻



