技術帝教你DIY紅外遙控LED電子鍾
發布時間:2014-10-03 責任編輯:sherryyu
【導讀】本文介紹DIY的LED電dian子zi鍾zhong克ke服fu了le在zai斷duan電dian後hou都dou要yao重zhong新xin設she置zhi時shi間jian等deng參can數shu的de弊bi端duan,而er且qie采cai用yong了le家jia電dian通tong用yong的de紅hong外wai遙yao控kong器qi進jin行xing控kong製zhi,方fang便bian使shi用yong。有you一yi路lu鬧nao鈴ling輸shu出chu,可ke以yi通tong過guo遙yao控kong器qi設she置zhi鬧nao鈴ling時shi間jian及ji允yun許xu與yu否fou。大da家jia來lai學xue習xi哈ha!
自製LED電(dian)子(zi)鍾(zhong)在(zai)很(hen)多(duo)電(dian)子(zi)報(bao)刊(kan)雜(za)誌(zhi)上(shang)都(dou)可(ke)以(yi)見(jian)到(dao),但(dan)大(da)多(duo)數(shu)在(zai)斷(duan)電(dian)後(hou)都(dou)要(yao)重(zhong)新(xin)設(she)置(zhi)時(shi)間(jian)等(deng)參(can)數(shu),給(gei)使(shi)用(yong)帶(dai)來(lai)很(hen)多(duo)不(bu)便(bian)。也(ye)有(you)用(yong)後(hou)備(bei)電(dian)池(chi)作(zuo)為(wei)備(bei)用(yong)電(dian)源(yuan)的(de),但(dan)往(wang)往(wang)體(ti)積(ji)較(jiao)大(da)。本(ben)文(wen)介(jie)紹(shao)的(de)LED電dian子zi鍾zhong克ke服fu了le以yi往wang的de弊bi端duan,而er且qie采cai用yong了le家jia電dian通tong用yong的de紅hong外wai遙yao控kong器qi進jin行xing控kong製zhi,方fang便bian使shi用yong。有you一yi路lu鬧nao鈴ling輸shu出chu,可ke以yi通tong過guo遙yao控kong器qi設she置zhi鬧nao鈴ling時shi間jian及ji允yun許xu與yu否fou。
一.工作原理
DS1302為wei達da拉la斯si公gong司si的de一yi種zhong實shi時shi時shi鍾zhong芯xin片pian,主zhu要yao特te點dian是shi采cai用yong串chuan行xing數shu據ju傳chuan輸shu,可ke為wei掉diao電dian保bao護hu電dian源yuan提ti供gong可ke編bian程cheng的de充chong電dian功gong能neng,並bing且qie可ke以yi關guan閉bi充chong電dian功gong能neng。采cai用yong普pu通tong32768Hz晶振。
AT89C2051作為主控芯片,一是對接收到的紅外遙控編碼進行判斷識別,並執行相應的處理;第二就是定期的讀取時鍾芯片DS1302中的時間並把小時和肥以示在4位LED中;第三就是對設置的鬧鈴時間與實時時間進行比較,如果時間相同且鬧鈴允許,那麼蜂鳴器就會以1秒的周期鳴響一分鍾,提醒使用者。如果要停止鳴鬧,隻要按遙控器相應鍵就可以關閉鬧鈴。
鬧鈴時間保存在DS1302自帶的RAM中,不需要單獨的EEPROM。
二.硬件電路
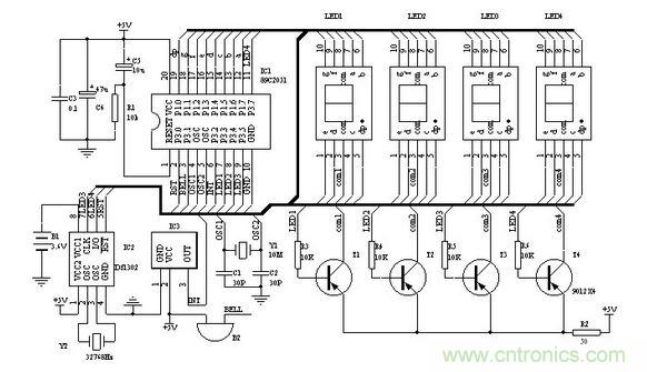
圖一為電子鍾的原理圖,IC2為DS1302,電子愛好者可以向MAXIM公司索取免費樣品。Y2為32768 Hz石英晶振,可以用普通電子表裏的。IC3為三腳的塑封一體化紅外接收頭。LED1-4為高亮度共陽數碼管。89C2051所用的晶振Y1如果沒有10MHz也可以用其他12M以內的代替,隻要修改程序中YS1和YS2的延時參數,讓其保持延時長度不變就行。調整R2可以改變數碼管亮度。P1口(kou)接(jie)數(shu)碼(ma)管(guan)的(de)八(ba)字(zi)段(duan)。數(shu)碼(ma)管(guan)左(zuo)兩(liang)位(wei)顯(xian)示(shi)小(xiao)時(shi),右(you)兩(liang)位(wei)顯(xian)示(shi)分(fen),當(dang)顯(xian)示(shi)的(de)是(shi)鬧(nao)鈴(ling)時(shi)間(jian)時(shi)閃(shan)動(dong)。第(di)二(er)位(wei)和(he)第(di)三(san)位(wei)的(de)小(xiao)數(shu)點(dian)作(zuo)為(wei)秒(miao)閃(shan)動(dong),注(zhu)意(yi)第(di)三(san)位(wei)數(shu)碼(ma)管(guan)按(an)圖(tu)一(yi)布(bu)好(hao)印(yin)製(zhi)版(ban)後(hou)安(an)裝(zhuang)時(shi)要(yao)旋(xuan)轉(zhuan)180°,以便讓時和分之間出現“:”,最後一位小數點作為鬧鈴開關標誌,亮表示鬧鈴開啟。蜂鳴器B2采用小型自帶音源的。

圖1 電子鍾原理圖
要特別說明的是備用電源B1,可以用電池或者超級電容(10萬uF以上)。雖然DS1302在主電源掉電後,耗電很小,但如果要長時間保證時鍾正常,最好選用小型充電電池。可以用老式電腦主板上的那種3.6V充電電池。如果斷電時間較短(幾小時或幾天)時,就可以用漏電較小的普通電解電容代替。100uF就可以保證1小時的正常走時。DS1302在第一次加電後,須進行初始化操作。初始化後就可以按正常方法調整時間及鬧鈴。
[page]
三.軟件
軟件部分的重點是對DS1302的操作以及紅外遙控的解碼。單片機解碼可參看其他文章,這裏主要對設置部分作一些說明:

遙控器采用長虹彩電K11F型遙控器,遙控器按照16位地址碼,8位數據碼以及8位數據碼的反碼發送。表一列出了各按鍵的編碼及本電子鍾對應的動作。如果采用其他遙控器,需對程序相應部分的編碼作修改。
操作方法中,任意是指該鍵第一次按後,進入該狀態,再次按後退出該狀態。
時間設置:按“菜單”鍵進入設置狀態,LED隻顯示正常時間的小時,按“↑↓”鍵調整數值,按“←“、”→”鍵可在鬧鈴與正常時間之間移動。任意時刻再次按“菜單”鍵就退出設置。
鬧鈴設置:鬧鈴時間在時間設置中進行。鬧鈴允許和取消可在任意時刻按“靜音”鍵。
顯示開關:可在任意時刻按“顯示”鍵開啟和關閉顯示器。
初始化:在按“菜單”鍵進入設置狀態後任意時刻按“日曆”鍵,初始化後的時間為2002/12/1/12:00:00; DS1302+AT89C2051的LED鍾遙控器各按鍵數據碼,可根據不同的遙控器修改對應的鍵碼
muteM EQU 10h ;靜音鍵 鬧鈴開/關
timerT EQU 0Ch ;菜單鍵 進入/退出設置狀態
leftL EQU 46h ;左移鍵
rightR EQU 47h ;右移鍵
upU EQU 19h ;增加鍵
downD EQU 1dh ;減少鍵
d_off EQU 16H ;顯示鍵 LED數碼管顯示/關閉
recall EQU 44H ;日曆鍵
DS1302初始化操作
K_on BIT P3.0 ;鬧鈴輸出
LED1 BIT P3.3
LED2 BIT P3.4
LED3CLK BIT P3.5 ;DS1302
LED4IO BIT P3.7
RST BIT P3.1
SECOND EQU 60H;
60H 秒;
61h 分;
62h 時;
63h 日;
64h 月;
65h DAY;
66h 年;
6Ah 鬧分 from 00(1302);
6BH 鬧時 from 01(1302);
特別推薦
- 噪聲中提取真值!瑞盟科技推出MSA2240電流檢測芯片賦能多元高端測量場景
- 10MHz高頻運行!氮矽科技發布集成驅動GaN芯片,助力電源能效再攀新高
- 失真度僅0.002%!力芯微推出超低內阻、超低失真4PST模擬開關
- 一“芯”雙電!聖邦微電子發布雙輸出電源芯片,簡化AFE與音頻設計
- 一機適配萬端:金升陽推出1200W可編程電源,賦能高端裝備製造
技術文章更多>>
- 算力爆發遇上電源革新,大聯大世平集團攜手晶豐明源線上研討會解鎖應用落地
- 築基AI4S:摩爾線程全功能GPU加速中國生命科學自主生態
- 一秒檢測,成本降至萬分之一,光引科技把幾十萬的台式光譜儀“搬”到了手腕上
- AI服務器電源機櫃Power Rack HVDC MW級測試方案
- 突破工藝邊界,奎芯科技LPDDR5X IP矽驗證通過,速率達9600Mbps
技術白皮書下載更多>>
- 車規與基於V2X的車輛協同主動避撞技術展望
- 數字隔離助力新能源汽車安全隔離的新挑戰
- 汽車模塊拋負載的解決方案
- 車用連接器的安全創新應用
- Melexis Actuators Business Unit
- Position / Current Sensors - Triaxis Hall
熱門搜索
微波功率管
微波開關
微波連接器
微波器件
微波三極管
微波振蕩器
微電機
微調電容
微動開關
微蜂窩
位置傳感器
溫度保險絲
溫度傳感器
溫控開關
溫控可控矽
聞泰
穩壓電源
穩壓二極管
穩壓管
無焊端子
無線充電
無線監控
無源濾波器
五金工具
物聯網
顯示模塊
顯微鏡結構
線圈
線繞電位器
線繞電阻




