淺析高效率LED照明燈的設計
發布時間:2012-03-06
中心議題:
- 高效率LED照明燈的設計
解決方案:
- 采用恒流輸出的開關穩壓電源
- 在輸出級采用功率MOSFET
一般的LED照明燈在驅動電路中都有限流電阻,而電阻消耗的電能與LED發光無關。為了提高效率,就要采用恒流輸出的開關穩壓電源,並在輸出級采用功率MOSFET.
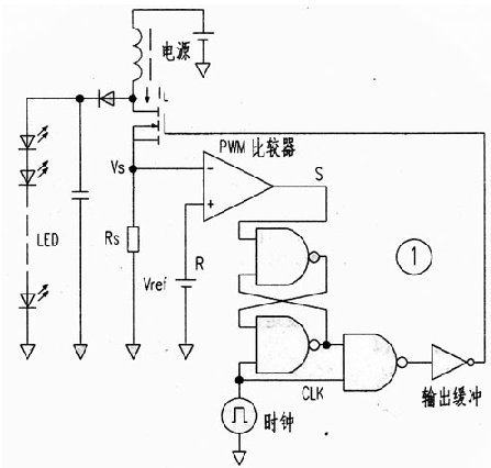
圖1是這種驅動電路的方框圖,它省略了傳統電路的三角波發生器和誤差放大器,而使用了CM0S邏輯IC和PWM調製器。當時鍾CLK信號為低電平時,RS觸發器處於複位狀態,輸出FET關斷。而當CLK信號為高電平時,輸出FET導通。其電流被電阻Rs轉換成電壓,當此電壓高於基準電壓Vref時,比較器輸出由高變低,RS觸發器又被複位,輸出FET再關斷。其結果,即使電源電壓有變化,儲存在電感中的能量卻是恒定的。實現了恒功率輸出。這裏是把Rs上的電壓降作為三角波電壓,PWM比較器將此電壓與基準電壓直接比較而起到了誤差放大器的作用。

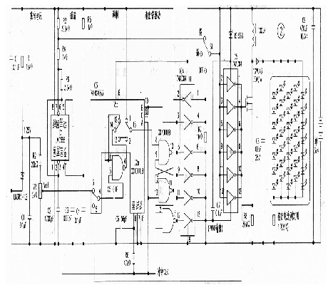
實際電路如圖2,采用了分立元件組成,重點是PWM比較器和倍壓脈衝輸出電路。

PWM比較器由與非門IC2a和摸擬開關IC3組成,即所謂的斬波比較器,並把與非u7yh的一個輸入端置為高電平而成為反相器。此反相器重複工作在"預充電"和"比較"這兩個狀態中。
預充電狀態
在預充電狀態,電容C5被IC6(LM385)提供的基準電壓Vref充電,這時輸出既不是高電平,也不是低電平;而保持在比較器即將翻轉時的輸出狀態、並與ItS觸發器組合成PWM電路。
[page]
比較狀態
輸人電壓使充在C5上的電壓電平移位,並輸入到反相器,與反相器的閾值電壓比較,輸出高電平或低電平。
倍壓脈衝輸出電路
顧名思義,這是要產生2倍於電源電壓的脈衝。首先在輸人低電平時,電容C7被充電,輸出為0V;當輸人高電平時,voc和電容上的電壓串聯,在反相器IC5的YlX)端電壓是2Vcc;由於Yss端加有voc電壓,故輸出2Vcc.
在圖2中,555(IC1)時基電路產生時鍾脈衝,通過亮度調節開關51來改變C2的充電電壓,以選擇11.4kHz和965Hz兩擋頻率來改變時鍾頻率,達到改變亮度的目的。
輸出電路和PWM比較器直接與電源連接,但在不開燈日寸耗電僅10uA.
輸出連接35隻白光二極管,分五組串並聯。
- 噪聲中提取真值!瑞盟科技推出MSA2240電流檢測芯片賦能多元高端測量場景
- 10MHz高頻運行!氮矽科技發布集成驅動GaN芯片,助力電源能效再攀新高
- 失真度僅0.002%!力芯微推出超低內阻、超低失真4PST模擬開關
- 一“芯”雙電!聖邦微電子發布雙輸出電源芯片,簡化AFE與音頻設計
- 一機適配萬端:金升陽推出1200W可編程電源,賦能高端裝備製造
- 築基AI4S:摩爾線程全功能GPU加速中國生命科學自主生態
- 一秒檢測,成本降至萬分之一,光引科技把幾十萬的台式光譜儀“搬”到了手腕上
- AI服務器電源機櫃Power Rack HVDC MW級測試方案
- 突破工藝邊界,奎芯科技LPDDR5X IP矽驗證通過,速率達9600Mbps
- 通過直接、準確、自動測量超低範圍的氯殘留來推動反滲透膜保護
- 車規與基於V2X的車輛協同主動避撞技術展望
- 數字隔離助力新能源汽車安全隔離的新挑戰
- 汽車模塊拋負載的解決方案
- 車用連接器的安全創新應用
- Melexis Actuators Business Unit
- Position / Current Sensors - Triaxis Hall




