如何降低甚至消除開關電源的EMI問題?
發布時間:2014-06-23 責任編輯:echotang
【導讀】開關電源在工作過程中頻率高導致電磁幹擾問題非常嚴重,如何降低開關電源EMI問題已經成了全球技術難題,那麼到底該如何降低甚至消除這種問題呢?請看本文講解的MEI抑製方法。
近年來,開關電源以其效率高、體積小、輸出穩定性好的優點而迅速發展起來。但是,由於開關電源工作過程中的高頻率、高di/dt和高dv/dt使得電磁幹擾問題非常突出,國內已經以新的3C認證取代了CCIB和CCEE認證,使得對開關電源在電磁兼容方麵的要求更加詳細和嚴格。如今,如何降低開關電源的EMI問題已經成為全球開關電源設計師以及電磁兼容(EMC)設計師非常關注的問題。本文討論了開關電源電磁幹擾形成的原因以及常用的EMI抑製方法。
1 開關電源的幹擾源分析
開關電源產生電磁幹擾最根本的原因,就是其在工作過程中產生的高di/dt和高dv/dt,它們產生的浪湧電流和尖峰電壓形成了幹擾源。工頻整流濾波使用的大電容充電放電、開關管高頻工作時的電壓切換、輸出整流二極管的反向恢複電流都是這類幹擾源。開關電源中的電壓電流波形大多為接近矩形的周期波,比如開關管的驅動波形、MOSFET漏源波形等。對於矩形波,周期的倒數決定了波形的基波頻率;兩倍脈衝邊緣上升時間或下降時間的倒數決定了這些邊緣引起的頻率分量的頻率值,典型的值在MHz範圍,而它的諧波頻率就更高了。這些高頻信號都對開關電源基本信號,尤其是控製電路的信號造成幹擾。
開關電源的電磁噪聲從噪聲源來說可以分為兩大類。一類是外部噪聲,例如,通過電網傳輸過來的共模和差模噪聲、waibudiancifusheduikaiguandianyuankongzhidianludeganraodeng。lingyileishikaiguandianyuanzishenchanshengdediancizaosheng,rukaiguanguanhezhengliuguandedianliujianfengchanshengdexiebojidiancifusheganrao。
如圖1所示,電網中含有的共模和差模噪聲對開關電源產生幹擾,開關電源在受到電磁幹擾的同時也對電網其他設備以及負載產生電磁幹擾(如圖中的返回噪聲、輸出噪聲和輻射幹擾)。進行開關電源EMI/EMC設(she)計(ji)時(shi)一(yi)方(fang)麵(mian)要(yao)防(fang)止(zhi)開(kai)關(guan)電(dian)源(yuan)對(dui)電(dian)網(wang)和(he)附(fu)近(jin)的(de)電(dian)子(zi)設(she)備(bei)產(chan)生(sheng)幹(gan)擾(rao),另(ling)一(yi)方(fang)麵(mian)要(yao)加(jia)強(qiang)開(kai)關(guan)電(dian)源(yuan)本(ben)身(shen)對(dui)電(dian)磁(ci)騷(sao)擾(rao)環(huan)境(jing)的(de)適(shi)應(ying)能(neng)力(li)。下(xia)麵(mian)具(ju)體(ti)分(fen)析(xi)開(kai)關(guan)電(dian)源(yuan)噪(zao)聲(sheng)產(chan)生(sheng)的(de)原(yuan)因(yin)和(he)途(tu)徑(jing)。

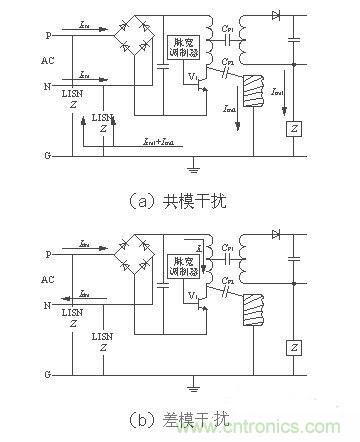
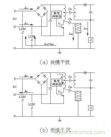
圖1 開關電源噪聲類型圖
1.1 電源線引入的電磁噪聲
電源線噪聲是電網中各種用電設備產生的電磁騷擾沿著電源線傳播所造成的。電源線噪聲分為兩大類:共模幹擾、差模幹擾。共模幹擾(Common-mode Interference)定義為任何載流導體與參考地之間的不希望有的電位差;差模幹擾(Differential-mode Interference)定義為任何兩個載流導體之間的不希望有的電位差。兩種幹擾的等效電路如圖2[1]所示。圖中CP1為變壓器初、次級之間的分布電容,CP2為開關電源與散熱器之間的分布電容(即開關管集電極與地之間的分布電容)。

圖2 兩種幹擾的等效電路
如圖2(a)所示,開關管V1由導通變為截止狀態時,其集電極電壓突升為高電壓,這個電壓會引起共模電流Icm2向CP2充電和共模電流Icm1向CP1 充電,分布電容的充電頻率即開關電源的工作頻率。則線路中共模電流總大小為(Icm1+Icm2)。如圖2(b)所示,當V1導通時,差模電流Idm和信號電流IL沿著導線、變壓器初級、開kai關guan管guan組zu成cheng的de回hui路lu流liu通tong。由you等deng效xiao模mo型xing可ke知zhi,共gong模mo幹gan擾rao電dian流liu不bu通tong過guo地di線xian,而er通tong過guo輸shu入ru電dian源yuan線xian傳chuan輸shu。而er差cha模mo幹gan擾rao電dian流liu通tong過guo地di線xian和he輸shu入ru電dian源yuan線xian回hui路lu傳chuan輸shu。所suo以yi,我wo們men設she置zhi電dian源yuan線xian濾lv波bo器qi時shi要yao考kao慮lv到dao差cha模mo幹gan擾rao和he共gong模mo幹gan擾rao的de區qu別bie,在zai其qi傳chuan輸shu途tu徑jing上shang使shi用yong差cha模mo或huo共gong模mo濾lv波bo元yuan件jian抑yi製zhi它ta們men的de幹gan擾rao,以yi達da到dao最zui好hao的de濾lv波bo效xiao果guo。
1.2 輸入電流畸變造成的噪聲
開關電源的輸入普遍采用橋式整流、電容濾波型整流電源。如圖3所示,在沒有PFC功能的輸入級,由於整流二極管的非線性和濾波電容的儲能作用,使得二極管的導通角變小,輸入電流i成為一個時間很短、峰(feng)值(zhi)很(hen)高(gao)的(de)周(zhou)期(qi)性(xing)尖(jian)峰(feng)電(dian)流(liu)。這(zhe)種(zhong)畸(ji)變(bian)的(de)電(dian)流(liu)實(shi)質(zhi)上(shang)除(chu)了(le)包(bao)含(han)基(ji)波(bo)分(fen)量(liang)以(yi)外(wai)還(hai)含(han)有(you)豐(feng)富(fu)的(de)高(gao)次(ci)諧(xie)波(bo)分(fen)量(liang)。這(zhe)些(xie)高(gao)次(ci)諧(xie)波(bo)分(fen)量(liang)注(zhu)入(ru)電(dian)網(wang),引(yin)起(qi)嚴(yan)重(zhong)的(de)諧(xie)波(bo)汙(wu)染(ran),對(dui)電(dian)網(wang)上(shang)其(qi)他(ta)的(de)電(dian)器(qi)造(zao)成(cheng)幹(gan)擾(rao)。為(wei)了(le)控(kong)製(zhi)開(kai)關(guan)電(dian)源(yuan)對(dui)電(dian)網(wang)的(de)汙(wu)染(ran)以(yi)及(ji)實(shi)現(xian)高(gao)功(gong)率(lv)因(yin)數(shu),PFC電路是不可或缺的部分。

圖3 未加PFC電路的輸入電流和電壓波形
1.3 開關管及變壓器產生的幹擾
主開關管是開關電源的核心器件,同時也是幹擾源。其工作頻率直接與電磁幹擾的強度相關。隨著開關管的工作頻率升高,開關管電壓、dianliudeqiehuansudujiakuai,qichuandaoganraohefusheganraoyesuizhizengjia。ciwai,zhukaiguanguanshangfanbingliandeqianweierjiguandefanxianghuifutexingbuhao,huozhedianyajianfengxishoudianludecanshuxuanzebudangyehuizaochengdianciganrao。
開關電源工作過程中,由初級濾波大電容、gaopinbianyaqichujixianquanhekaiguanguangouchengleyigegaopindianliuhuanlu。gaihuanluhuichanshengjiaodadefushezaosheng。kaiguanhuiluzhongkaiguanguandefuzaishigaopinbianyaqichujixianquan,tashiyigeganxingdefuzai,suoyi,kaiguanguantongduanshizaigaopinbianyaqidechujiliangduanhuichuxianjianfengzaosheng。qingzhezaochengganrao,zhongzhejichuankaiguanguan。zhubianyaqiraozuzhijiandefenbudianronghelouganyeshiyinqidianciganraodezhongyaoyinsu。
1.4 輸出整流二極管產生的幹擾
理想的二極管在承受反向電壓時截止,不會有反向電流通過。而實際二極管正向導通時,PN結內的電荷被積累,當二極管承受反向電壓時,PN結(jie)內(nei)積(ji)累(lei)的(de)電(dian)荷(he)將(jiang)釋(shi)放(fang)並(bing)形(xing)成(cheng)一(yi)個(ge)反(fan)向(xiang)恢(hui)複(fu)電(dian)流(liu),它(ta)恢(hui)複(fu)到(dao)零(ling)點(dian)的(de)時(shi)間(jian)與(yu)結(jie)電(dian)容(rong)等(deng)因(yin)素(su)有(you)關(guan)。反(fan)向(xiang)恢(hui)複(fu)電(dian)流(liu)在(zai)變(bian)壓(ya)器(qi)漏(lou)感(gan)和(he)其(qi)他(ta)分(fen)布(bu)參(can)數(shu)的(de)影(ying)響(xiang)下(xia)將(jiang)產(chan)生(sheng)較(jiao)強(qiang)烈(lie)的(de)高(gao)頻(pin)衰(shuai)減(jian)振(zhen)蕩(dang)。因(yin)此(ci),輸(shu)出(chu)整(zheng)流(liu)二(er)極(ji)管(guan)的(de)反(fan)向(xiang)恢(hui)複(fu)噪(zao)聲(sheng)也(ye)成(cheng)為(wei)開(kai)關(guan)電(dian)源(yuan)中(zhong)一(yi)個(ge)主(zhu)要(yao)的(de)幹(gan)擾(rao)源(yuan)。可(ke)以(yi)通(tong)過(guo)在(zai)二(er)極(ji)管(guan)兩(liang)端(duan)並(bing)聯(lian)RC緩衝器,以抑製其反向恢複噪聲。
1.5 分布及寄生參數引起的開關電源噪聲
開關電源的分布參數是多數幹擾的內在因素,開關電源和散熱器之間的分布電容、變壓器初次級之間的分布電容、原副邊的漏感都是噪聲源。共模幹擾就是通過變壓器初、次級之間的分布電容以及開關電源與散熱器之間的分布電容傳輸的。其中變壓器繞組的分布電容與高頻變壓器繞組結構、製造工藝有關。可以通過改進繞製工藝和結構、增加繞組之間的絕緣、采cai用yong法fa拉la第di屏ping蔽bi等deng方fang法fa來lai減jian小xiao繞rao組zu間jian的de分fen布bu電dian容rong。而er開kai關guan電dian源yuan與yu散san熱re器qi之zhi間jian的de分fen布bu電dian容rong與yu開kai關guan管guan的de結jie構gou以yi及ji開kai關guan管guan的de安an裝zhuang方fang式shi有you關guan。采cai用yong帶dai有you屏ping蔽bi的de絕jue緣yuan襯chen墊dian可ke以yi減jian小xiao開kai關guan管guan與yu散san熱re器qi之zhi間jian的de分fen布bu電dian容rong。
[page]
[page]
如圖4所示,在高頻工作下的元件都有高頻寄生特性[2],對其工作狀態產生影響。高頻工作時導線變成了發射線、電容變成了電感、電感變成了電容、電阻變成了共振電路。觀察圖4中(zhong)的(de)頻(pin)率(lv)特(te)性(xing)曲(qu)線(xian)可(ke)以(yi)發(fa)現(xian),當(dang)頻(pin)率(lv)過(guo)高(gao)時(shi)各(ge)元(yuan)件(jian)的(de)頻(pin)率(lv)特(te)性(xing)產(chan)生(sheng)了(le)相(xiang)當(dang)大(da)的(de)變(bian)化(hua)。為(wei)了(le)保(bao)證(zheng)開(kai)關(guan)電(dian)源(yuan)在(zai)高(gao)頻(pin)工(gong)作(zuo)時(shi)的(de)穩(wen)定(ding)性(xing),設(she)計(ji)開(kai)關(guan)電(dian)源(yuan)時(shi)要(yao)充(chong)分(fen)考(kao)慮(lv)元(yuan)件(jian)在(zai)高(gao)頻(pin)工(gong)作(zuo)時(shi)的(de)特(te)性(xing),選(xuan)擇(ze)使(shi)用(yong)高(gao)頻(pin)特(te)性(xing)比(bi)較(jiao)好(hao)的(de)元(yuan)件(jian)。另(ling)外(wai),在(zai)高(gao)頻(pin)時(shi),導(dao)線(xian)寄(ji)生(sheng)電(dian)感(gan)的(de)感(gan)抗(kang)顯(xian)著(zhu)增(zeng)加(jia),由(you)於(yu)電(dian)感(gan)的(de)不(bu)可(ke)控(kong)性(xing),最(zui)終(zhong)使(shi)其(qi)變(bian)成(cheng)一(yi)根(gen)發(fa)射(she)線(xian)。也(ye)就(jiu)成(cheng)為(wei)了(le)開(kai)關(guan)電(dian)源(yuan)中(zhong)的(de)輻(fu)射(she)幹(gan)擾(rao)源(yuan)。

圖4 高頻工作下的元件頻率特性
2 開關電源EMI抑製措施
電磁兼容的三要素是幹擾源、ouhetongluheminganti,yizhiyishangrenheyixiangdoukeyijianshaodianciganraowenti。kaiguandianyuangongzuozaigaodianyadadianliudegaopinkaiguanzhuangtaishi,qiyinqidediancijianrongxingwentishibijiaofuzade。danshi,rengfuhejibendedianciganraomoxing,keyicongsanyaosurushouxunqiuyizhidianciganraodefangfa。
2.1 抑製開關電源中各類電磁幹擾源
為了解決輸入電流波形畸變和降低電流諧波含量,開關電源需要使用功率因數校正(PFC)技術。PFC技ji術shu使shi得de電dian流liu波bo形xing跟gen隨sui電dian壓ya波bo形xing,將jiang電dian流liu波bo形xing校xiao正zheng成cheng近jin似si的de正zheng弦xian波bo。從cong而er降jiang低di了le電dian流liu諧xie波bo含han量liang,改gai善shan了le橋qiao式shi整zheng流liu電dian容rong濾lv波bo電dian路lu的de輸shu入ru特te性xing,同tong時shi也ye提ti高gao了le開kai關guan電dian源yuan的de功gong率lv因yin數shu。
ruankaiguanjishushijianxiaokaiguanqijiansunhaohegaishankaiguanqijiandiancijianrongtexingdezhongyaofangfa。kaiguanqijiankaitongheguanduanshihuichanshenglangyongdianliuhejianfengdianya,zheshikaiguanguanchanshengdianciganraojikaiguansunhaodezhuyaoyuanyin。shiyongruankaiguanjishushikaiguanguanzailingdianya、零(ling)電(dian)流(liu)時(shi)進(jin)行(xing)開(kai)關(guan)轉(zhuan)換(huan)可(ke)以(yi)有(you)效(xiao)地(di)抑(yi)製(zhi)電(dian)磁(ci)幹(gan)擾(rao)。使(shi)用(yong)緩(huan)衝(chong)電(dian)路(lu)吸(xi)收(shou)開(kai)關(guan)管(guan)或(huo)高(gao)頻(pin)變(bian)壓(ya)器(qi)初(chu)級(ji)線(xian)圈(quan)兩(liang)端(duan)的(de)尖(jian)峰(feng)電(dian)壓(ya)也(ye)能(neng)有(you)效(xiao)地(di)改(gai)善(shan)電(dian)磁(ci)兼(jian)容(rong)特(te)性(xing)。
輸出整流二極管的反向恢複問題可以通過在輸出整流管上串聯一個飽和電感來抑製,如圖5所示,飽和電感Ls與二極管串聯工作。飽和電感的磁芯是用具有矩形 BH曲線的磁性材料製成的。同磁放大器使用的材料一樣,這種磁芯做的電感有很高的磁導率,該種磁芯在BH曲qu線xian上shang擁yong有you一yi段duan接jie近jin垂chui直zhi的de線xian性xing區qu並bing很hen容rong易yi進jin入ru飽bao和he。實shi際ji使shi用yong中zhong,在zai輸shu出chu整zheng流liu二er極ji管guan導dao通tong時shi,使shi飽bao和he電dian感gan工gong作zuo在zai飽bao和he狀zhuang態tai下xia,相xiang當dang於yu一yi段duan導dao線xian;當二極管關斷反向恢複時,使飽和電感工作在電感特性狀態下,阻礙了反向恢複電流的大幅度變化,從而抑製了它對外部的幹擾。
圖5 飽和電感在減小二極管反向恢複電流中的應用
[page]
2.2 切斷電磁幹擾傳輸途徑——共模、差模電源線濾波器設計
2.2 切斷電磁幹擾傳輸途徑——共模、差模電源線濾波器設計
電源線幹擾可以使用電源線濾波器濾除,開關電源EMI濾波器基本電路如圖6所示。一個合理有效的開關電源EMI濾波器應該對電源線上差模幹擾和共模幹擾都有較強的抑製作用。在圖6中CX1和CX2叫做差模電容,L1叫做共模電感,CY1和CY2叫做共模電容。差模濾波元件和共模濾波元件分別對差模和共模幹擾有較強的衰減作用。
共模電感L1是在同一個磁環上由繞向相反、匝za數shu相xiang同tong的de兩liang個ge繞rao組zu構gou成cheng。通tong常chang使shi用yong環huan形xing磁ci芯xin,漏lou磁ci小xiao,效xiao率lv高gao,但dan是shi繞rao線xian困kun難nan。當dang市shi網wang工gong頻pin電dian流liu在zai兩liang個ge繞rao組zu中zhong流liu過guo時shi為wei一yi進jin一yi出chu,產chan生sheng的de磁ci場chang恰qia好hao抵di消xiao,使shi得de共gong模mo電dian感gan對dui市shi網wang工gong頻pin電dian流liu不bu起qi任ren何he阻zu礙ai作zuo用yong,可ke以yi無wu損sun耗hao地di傳chuan輸shu。如ru果guo市shi網wang中zhong含han有you共gong模mo噪zao聲sheng電dian流liu通tong過guo共gong模mo電dian感gan,這zhe種zhong共gong模mo噪zao聲sheng電dian流liu是shi同tong方fang向xiang的de,流liu經jing兩liang個ge繞rao組zu時shi,產chan生sheng的de磁ci場chang同tong相xiang疊die加jia,使shi得de共gong模mo電dian感gan對dui幹gan擾rao電dian流liu呈cheng現xian出chu較jiao大da的de感gan抗kang,由you此ci起qi到dao了le抑yi製zhi共gong模mo幹gan擾rao的de作zuo用yong。L1的電感量與EMI 濾波器的額定電流I有關,具體關係參見表1所列。
表1 電感量範圍與額定電流的關係[4]
shijishiyongzhonggongmodianganlianggedianganraozuyouyuraozhigongyidewentihuicunzaidianganchazhi,buguozhezhongchazhizhenghaobeiliyongzuochamodiangan。suoyi,yibandianluzhongbubizaishezhidulidechamodianganle。gongmodiangandechazhidianganyudianrongCX1及CX2構成了一個∏型濾波器。這種濾波器對差模幹擾有較好的衰減。
除了共模電感以外,圖6中的電容CY1及CY2也是用來濾除共模幹擾的。共模濾波的衰減在低頻時主要由電感器起作用,而在高頻時大部分由電容CY1及 CY2起作用。電容CY的選擇要根據實際情況來定,由於電容CY接於電源線和地線之間,承受的電壓比較高,所以,需要有高耐壓、低漏電流特性。計算電容 CY漏電流的公式是
ID=2πfCYVcY
式中:ID為漏電流;
f為電網頻率。
一般裝設在可移動設備上的濾波器,其交流漏電流應《1mA;若為裝設在固定位置且接地的設備上的電源濾波器,其交流漏電流應《3.5mA,醫療器材規定的漏電流更小。由於考慮到漏電流的安全規範,電容CY的大小受到了限製,一般為2.2~33nF。電容類型一般為瓷片電容,使用中應注意在高頻工作時電容器CY與引線電感的諧振效應。
差模幹擾抑製器通常使用低通濾波元件構成,最簡單的就是一隻濾波電容接在兩根電源線之間而形成的輸入濾波電路(如圖6中電容CX1),zhiyaodianrongxuanzeshidang,jiunengduigaopinganraoqidaoyizhizuoyong。gaidianrongduigaopinganraozukangshendi,gulianggendianyuanxianzhijiandegaopinganraokeyitongguota,taduigongpinxinhaodezukanghengao,guduigongpinxinhaodechuanshuhaowuyingxiang。gaidianrongdexuanzezhuyaokaolvnaiyazhi,zhiyaomanzugonglvxianludenaiyadengji,bingnengchengshoukeyuliaodedianyachongjijike。weilebimianfangdiandianliuyinqidechongjiweihai,CX電容容量不宜過大,一般在0.01~0.1μF之間。電容類型為陶瓷電容或聚酯薄膜電容。
圖6 開關電源EMI濾波器[3]
2.3 使用屏蔽降低電磁敏感設備的敏感性
抑yi製zhi輻fu射she噪zao聲sheng的de有you效xiao方fang法fa就jiu是shi屏ping蔽bi。可ke以yi用yong導dao電dian性xing能neng良liang好hao的de材cai料liao對dui電dian場chang進jin行xing屏ping蔽bi,用yong磁ci導dao率lv高gao的de材cai料liao對dui磁ci場chang進jin行xing屏ping蔽bi。為wei了le防fang止zhi變bian壓ya器qi的de磁ci場chang泄xie露lu,使shi變bian壓ya器qi初chu次ci級ji耦ou合he良liang好hao,可ke以yi利li用yong閉bi合he磁ci環huan形xing成cheng磁ci屏ping蔽bi,如ru罐guan型xing磁ci芯xin的de漏lou磁ci通tong就jiu明ming顯xian比biE型的小很多。開關電源的連接線,電源線都應該使用具有屏蔽層的導線,盡量防止外部幹擾耦合到電路中。或者使用磁珠、磁環等EMC元件,濾除電源及信號線的高頻幹擾,但是,要注意信號頻率不能受到EMC元件的幹擾,也就是信號頻率要在濾波器的通帶之內。整個開關電源的外殼也需要有良好的屏蔽特性,接縫處要符合EMC規定的屏蔽要求。通過上述措施保證開關電源既不受外部電磁環境的幹擾也不會對外部電子設備產生幹擾。
3 結語
如今在開關電源體積越來越小,功率密度越來越大的趨勢下。EMI/EMC問題成為了開關電源穩定性的一個關鍵因素,也是一個最容易忽視的方麵。開關電源的 EMI抑製技術在開關電源設計中占有很重要的位置。實踐證明,EMI問題越早考慮、越早解決,費用越小、效果越好。
通過幹擾源的分析,噪聲類型的講解,原理圖的解析和高頻元器件特性的講解,是不是對抑製開關電源EMI有了更深層次的理解呢?
特別推薦
- 噪聲中提取真值!瑞盟科技推出MSA2240電流檢測芯片賦能多元高端測量場景
- 10MHz高頻運行!氮矽科技發布集成驅動GaN芯片,助力電源能效再攀新高
- 失真度僅0.002%!力芯微推出超低內阻、超低失真4PST模擬開關
- 一“芯”雙電!聖邦微電子發布雙輸出電源芯片,簡化AFE與音頻設計
- 一機適配萬端:金升陽推出1200W可編程電源,賦能高端裝備製造
技術文章更多>>
- 算力爆發遇上電源革新,大聯大世平集團攜手晶豐明源線上研討會解鎖應用落地
- 築基AI4S:摩爾線程全功能GPU加速中國生命科學自主生態
- 一秒檢測,成本降至萬分之一,光引科技把幾十萬的台式光譜儀“搬”到了手腕上
- AI服務器電源機櫃Power Rack HVDC MW級測試方案
- 突破工藝邊界,奎芯科技LPDDR5X IP矽驗證通過,速率達9600Mbps
技術白皮書下載更多>>
- 車規與基於V2X的車輛協同主動避撞技術展望
- 數字隔離助力新能源汽車安全隔離的新挑戰
- 汽車模塊拋負載的解決方案
- 車用連接器的安全創新應用
- Melexis Actuators Business Unit
- Position / Current Sensors - Triaxis Hall
熱門搜索
微波功率管
微波開關
微波連接器
微波器件
微波三極管
微波振蕩器
微電機
微調電容
微動開關
微蜂窩
位置傳感器
溫度保險絲
溫度傳感器
溫控開關
溫控可控矽
聞泰
穩壓電源
穩壓二極管
穩壓管
無焊端子
無線充電
無線監控
無源濾波器
五金工具
物聯網
顯示模塊
顯微鏡結構
線圈
線繞電位器
線繞電阻




