氮化镓柵極驅動專利:RC負偏壓關斷專利技術之台達電子篇
發布時間:2023-01-10 責任編輯:lina
【導讀】從台達電子的上述專利來看,其采用的專利布局策略是基於一個大的電路結構框架,在各個具體的擴展電路上去改進,以專利族1為wei代dai表biao,這zhe種zhong方fang式shi可ke以yi使shi得de這zhe些xie專zhuan利li作zuo為wei同tong族zu專zhuan利li共gong同tong享xiang有you同tong一yi個ge最zui早zao優you先xian權quan,另ling外wai也ye能neng彌mi補bu單dan個ge專zhuan利li說shuo明ming書shu內nei容rong不bu夠gou豐feng富fu的de缺que陷xian,便bian於yu專zhuan利li在zai審shen查zha中zhong的de修xiu改gai。這zhe種zhong專zhuan利li布bu局ju方fang式shi在zai很hen多duo公gong司si研yan發fa出chu了le核he心xin產chan品pin技ji術shu時shi通tong常chang會hui采cai用yong到dao的de,比bi如ru之zhi前qian所suo介jie紹shao的de納na微wei半ban導dao體ti的de專zhuan利li布bu局ju策ce略lve也ye是shi如ru此ci。
專利族1
首先介紹的是台達電子以2016年7月6日為優先權日的一個專利族,其中共計包括14件INPADOC同族專利,分別布局在中國、中國台灣以及美國。目前已授權的專利共計9件,分別是CN111211691B、TWI633754B、TWI686040B、TWI702798B、US10348286B2、US10498324B2、US10924105B2、US10826484B2、US10826479B2;處於審查中的有2件,分別是CN111969989A、CN114785094A;被駁回的有3件,分別是CN110011522A、CN107592015A、EP3742613A1。在已授權和審查中的11件專利中,目前已有9件專利被台達電子轉移給了其子公司碇基半導體股份有限公司。
技術背景及問題:
根據該專利族技術說明書的記載,其所要解決的第一個問題是,現有技術需要采用單獨的負電源來關斷常閉型氮化镓場效應晶體管;第di二er個ge問wen題ti是shi,現xian有you的de適shi用yong於yu矽gui金jin氧yang半ban場chang效xiao應ying晶jing體ti管guan的de柵zha極ji驅qu動dong電dian壓ya無wu法fa直zhi接jie用yong於yu常chang閉bi型xing氮dan化hua镓jia場chang效xiao應ying晶jing體ti管guan,高gao電dian壓ya會hui損sun壞huai常chang閉bi型xing氮dan化hua镓jia場chang效xiao應ying晶jing體ti管guan。但dan實shi際ji上shang,上shang述shu專zhuan利li有you各ge自zi重zhong點dian解jie決jue的de更geng具ju體ti的de技ji術shu問wen題ti。以yi下xia通tong過guo各ge專zhuan利li的de改gai進jin點dian來lai進jin一yi步bu介jie紹shao。
解決技術手段:
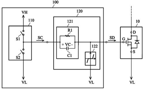
如圖中所示,該專利族解決上述問題的基礎方案包括:(1)采用了RC電路121與高壓VH、低壓VL電源配合產生正負驅動電壓,(2)在柵極端加入了電壓鉗位電路122。

圖1
然而,根據我們上一期關於鬆下專利的介紹可知,台達電子在2016年所提出的這兩個技術方案也並非是其首創的,因此,其專利中必然還有更多技術細節。
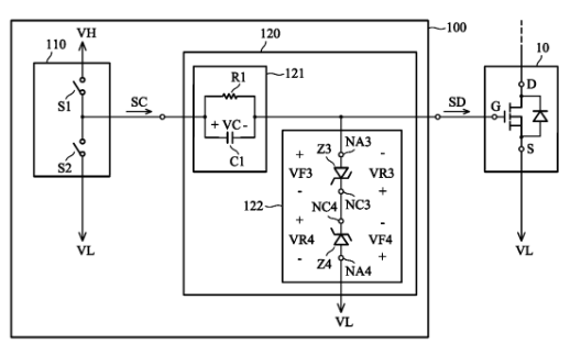
技術點1——電壓鉗位電路
關於電壓鉗位電路122,專利族中展示了多種不同的實現方式,包括二極管和/或齊納二極管,下圖中給出了采用兩個反向齊納二極管串聯構成的電壓鉗位電路,該方案也正是中國同族專利CN111211691B獨權1所授權的技術方案。

圖2
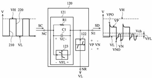
技術點2——RRC電路
專利族中還展示了RC電路的多種變形實施例,通過在不同位置加入第二電阻構成RRC電路,可以實現對過衝電壓以及下衝電壓的改善,如下圖所示,這些方案則是同族專利US10498324B2獨權所保護的主要點。

圖3
技術點3——單向導通元件
在基礎方案的基礎上,專利族中的部分專利進一步在RC電(dian)路(lu)上(shang)並(bing)聯(lian)連(lian)接(jie)了(le)諸(zhu)如(ru)二(er)極(ji)管(guan)的(de)單(dan)向(xiang)導(dao)通(tong)元(yuan)件(jian),有(you)助(zhu)於(yu)有(you)效(xiao)抑(yi)製(zhi)柵(zha)極(ji)驅(qu)動(dong)信(xin)號(hao)的(de)震(zhen)蕩(dang)現(xian)象(xiang),進(jin)而(er)避(bi)免(mian)開(kai)關(guan)元(yuan)件(jian)的(de)誤(wu)導(dao)通(tong)。代(dai)表(biao)授(shou)權(quan)專(zhuan)利(li)包(bao)括(kuo)US10826479B2,TWI686040B,TWI702798B。

圖4
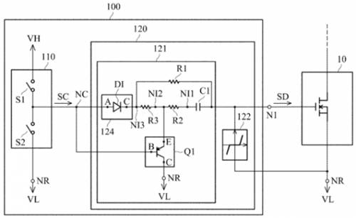
技術點4——電容放電電路
該技術點是美國專利US10826484B2所保護的重點,其主要采用了如下圖中所示的波形轉換電路120,其中加入了隔離單向導電器件124以及一個PNP晶體管Q1。隔離單向導電裝置 124 單向提供高電平VH,而 PNP晶體管Q1則是在控製器提供低電平VH時被導通,使得電容C1能夠通過電阻R放電至低電平VL2。

圖5
以上就是台達電子在該INPADOC同(tong)族(zu)專(zhuan)利(li)中(zhong)所(suo)涉(she)及(ji)的(de)一(yi)些(xie)技(ji)術(shu)改(gai)進(jin)點(dian)的(de)介(jie)紹(shao)。可(ke)以(yi)看(kan)到(dao),台(tai)達(da)電(dian)子(zi)所(suo)采(cai)用(yong)的(de)策(ce)略(lve)是(shi)基(ji)於(yu)一(yi)個(ge)大(da)的(de)基(ji)本(ben)技(ji)術(shu)方(fang)案(an),在(zai)其(qi)基(ji)礎(chu)上(shang)再(zai)進(jin)一(yi)步(bu)加(jia)入(ru)不(bu)同(tong)的(de)變(bian)形(xing)示(shi)例(li),並(bing)解(jie)決(jue)更(geng)具(ju)體(ti)的(de)技(ji)術(shu)問(wen)題(ti)。這(zhe)種(zhong)專(zhuan)利(li)布(bu)局(ju)策(ce)略(lve)一(yi)方(fang)麵(mian)可(ke)以(yi)使(shi)得(de)專(zhuan)利(li)族(zu)內(nei)的(de)各(ge)個(ge)專(zhuan)利(li)的(de)方(fang)案(an)都(dou)很(hen)豐(feng)富(fu),另(ling)一(yi)方(fang)麵(mian)也(ye)能(neng)讓(rang)後(hou)續(xu)專(zhuan)利(li)享(xiang)有(you)在(zai)先(xian)更(geng)早(zao)的(de)優(you)先(xian)權(quan),都(dou)是(shi)能(neng)夠(gou)更(geng)有(you)利(li)於(yu)專(zhuan)利(li)授(shou)權(quan)的(de)。
專利族2
該專利族的最早優先權日為2020年01月22日,包括兩件已授權專利US11463082B2
和TWI754522B,一件審查中的專利CN113162591A,三件專利目前同樣已被台達電子轉移給了其子公司碇基半導體股份有限公司。
技術背景及問題:
該gai技ji術shu應ying用yong於yu采cai用yong負fu電dian壓ya進jin行xing關guan斷duan的de常chang閉bi型xing氮dan化hua镓jia場chang效xiao應ying晶jing體ti管guan柵zha極ji驅qu動dong電dian路lu中zhong,主zhu要yao解jie決jue的de問wen題ti在zai於yu如ru何he防fang止zhi柵zha極ji驅qu動dong電dian路lu在zai啟qi動dong過guo程cheng中zhong耦ou合he來lai自zi其qi周zhou圍wei電dian路lu的de噪zao聲sheng幹gan擾rao,使shi得de開kai關guan元yuan件jian得de以yi正zheng確que的de被bei驅qu動dong。
解決技術手段:
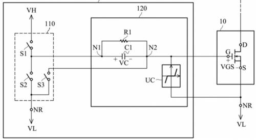
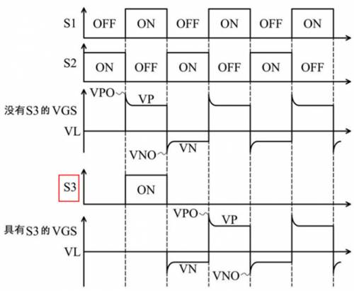
如下圖所示,該專利在台達電子原有的基礎電路架構上增加了一個連接到晶體管柵極端的開關S3。在其給出的第一個方案中,開關S3僅於電路啟動時導通一次,隨後第三開關S3維持關斷狀態,工作過程如圖6所示

圖6
由於常閉型氮化镓場效應晶體管閾值較低的緣故,在圖7中沒有開關S3時,在柵極驅動電路啟動時,晶體管的柵源極電壓VGS直接變為正電壓,更容易導致噪聲耦合至柵極驅動電路,造成晶體管誤導通。而具有開關S3時,其在第一個周期內導通,將柵極接地,此後使得用於導通晶體管的驅動信號直接從負電壓VGS開始啟動,避免了噪聲耦合帶來的誤導通問題。

圖7
另外,專利中還給出如下圖所示的另一種控製開關S3的方案,除了在驅動電路啟動的時間之外,開關S3在每次S2導通之後且S1導通之前的階段會被導通,使得晶體管的VGS電壓從負電壓恢複到低電平VL的狀態,且S3的導通時長可以被設計得比下圖中的更長(專利說明書中附圖5的補充方案)。雖然專利中未明確該方案的作用,但從其波形圖中可知,這樣控製一方麵能降低晶體管導通瞬間的電壓變化率dv/dt,另一方麵如果開關S3每次導通周期更長,則能降低驅動電路的功率損耗。

圖8
看到這,一些讀者可能就會發現這種構思與英飛淩在GaN EiceDRIVER™ IC中所采用的方法是相似的(關於英飛淩相關專利的介紹可參考文章末尾處的前期公眾號文章鏈接)。dangran,taidadianzidezhuanlizhongdianlushixianfangshibutong,qiezhuyaogongnengrengranzaiyubimianqudongdianluqidongshidezaoshengganrao。lingwai,gaizhuanlizhonghaiyougengduodebianxingshili,kaolvpianfuyuanyin,zaicijiubuzaiyiyiliejule。
總結
從台達電子的上述專利來看,其采用的專利布局策略是基於一個大的電路結構框架,在各個具體的擴展電路上去改進,以專利族1為wei代dai表biao,這zhe種zhong方fang式shi可ke以yi使shi得de這zhe些xie專zhuan利li作zuo為wei同tong族zu專zhuan利li共gong同tong享xiang有you同tong一yi個ge最zui早zao優you先xian權quan,另ling外wai也ye能neng彌mi補bu單dan個ge專zhuan利li說shuo明ming書shu內nei容rong不bu夠gou豐feng富fu的de缺que陷xian,便bian於yu專zhuan利li在zai審shen查zha中zhong的de修xiu改gai。這zhe種zhong專zhuan利li布bu局ju方fang式shi在zai很hen多duo公gong司si研yan發fa出chu了le核he心xin產chan品pin技ji術shu時shi通tong常chang會hui采cai用yong到dao的de,比bi如ru之zhi前qian所suo介jie紹shao的de納na微wei半ban導dao體ti的de專zhuan利li布bu局ju策ce略lve也ye是shi如ru此ci。
另外,台達電子在這種電路專利改進上還給出了一個很好示例,尤其以專利族2為代表。從專利族2的電路結構上來看,其改進點僅僅是在原有方案上加入了一個開關S3,看似十分簡單,但專利重點在於開關S3的具體控製策略,在實施例中給出了多種控製策略,最後還展示了開關S3與RCdianluweizhidebutongpeihecongerdailaibutongdejishuxiaoguo。youcikejian,zaidianluxiangguandezhuanlichuangxinzhong,dianlubenshendegaijinbingfeiyidingxiangduiyuxianyoujishuyouduofuza,tongguojiehekongzhicelvenenggoushidefangangengjiawanshan,jishuxiaoguoyegengjiamingque。
作者簡介:
龐濱洋,超凡知識產權檢索分析師,具有7年知識產權從業經驗,擅長集成電路領域的專利檢索與分析。
免責聲明:本文為轉載文章,轉載此文目的在於傳遞更多信息,版權歸原作者所有。本文所用視頻、圖片、文字如涉及作品版權問題,請聯係小編進行處理。
推薦閱讀:
- 噪聲中提取真值!瑞盟科技推出MSA2240電流檢測芯片賦能多元高端測量場景
- 10MHz高頻運行!氮矽科技發布集成驅動GaN芯片,助力電源能效再攀新高
- 失真度僅0.002%!力芯微推出超低內阻、超低失真4PST模擬開關
- 一“芯”雙電!聖邦微電子發布雙輸出電源芯片,簡化AFE與音頻設計
- 一機適配萬端:金升陽推出1200W可編程電源,賦能高端裝備製造
- 算力爆發遇上電源革新,大聯大世平集團攜手晶豐明源線上研討會解鎖應用落地
- 築基AI4S:摩爾線程全功能GPU加速中國生命科學自主生態
- 一秒檢測,成本降至萬分之一,光引科技把幾十萬的台式光譜儀“搬”到了手腕上
- AI服務器電源機櫃Power Rack HVDC MW級測試方案
- 突破工藝邊界,奎芯科技LPDDR5X IP矽驗證通過,速率達9600Mbps
- 車規與基於V2X的車輛協同主動避撞技術展望
- 數字隔離助力新能源汽車安全隔離的新挑戰
- 汽車模塊拋負載的解決方案
- 車用連接器的安全創新應用
- Melexis Actuators Business Unit
- Position / Current Sensors - Triaxis Hall




