高速ADC輸入信號接口的挑戰與不同技術的需求
發布時間:2020-04-14 責任編輯:lina
【導讀】當今的模數轉換器 (ADC) caiyonglezuixindejishu,yigaojingdujikuaisudecaiyangpinlvduimonixinhaojinxingcaiji。shujuzhuanhuanqidefuzaxingsuizhecaiyangpinlvjijingdudetigaoerzengjia。gaoxingnengshujuzhuanhuanqiguigedeshedingbixuzunxunyangedeshurutiaojian,yishixianqijianyuqixingnengdezuidahua。
當今的模數轉換器 (ADC) caiyonglezuixindejishu,yigaojingdujikuaisudecaiyangpinlvduimonixinhaojinxingcaiji。shujuzhuanhuanqidefuzaxingsuizhecaiyangpinlvjijingdudetigaoerzengjia。gaoxingnengshujuzhuanhuanqiguigedeshedingbixuzunxunyangedeshurutiaojian,yishixianqijianyuqixingnengdezuidahua。一個頗具挑戰性的輸入條件是:對ADC輸入模擬信號進行測量、驅動和接口連接。本文將探討一些對於高速 ADC進行有效接口連接的技術,從而使ADC實現性能最佳化。
就有效輸入驅動以維護信號完整性而言,已經有許多好的應用注釋以及文章發表。本文將探討有關輸入驅動的新發展。
ADC 輸入架構與驅動器的選擇
ADC的模擬輸入配置隨著采樣精度和最大采樣頻率的變化而有所不同。在輸入階段,影響輸入驅動器選擇的特征有:
1. 單端與差分
2. 高阻抗與低阻抗 (100W) (或是有緩衝與無緩衝)
單端與差分
大部分推動采樣精度和采樣頻率達到極限的ADC采用的是差分輸入方式。差分輸入的優勢在於降低偶次諧波和 EMI。一些差分輸入ADC具有IRS(輸入範圍選擇) 寄存器,其允許使用者通過將未使用的輸入連接到共模 (CM)A/D轉換參照的方式,以單端輸入來使用器件。
有緩衝與無緩衝
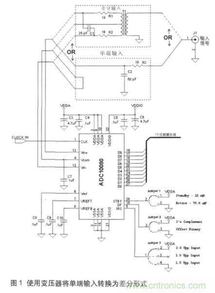
高采樣頻率ADC (》500 MSPS) 經常要處理高頻模擬輸入信號。假定使用標準的 PCB板ban尺chi寸cun和he軌gui跡ji長chang度du,如ru果guo這zhe個ge高gao頻pin模mo擬ni信xin號hao沒mei有you正zheng常chang結jie束shu,又you用yong處chu理li射she頻pin信xin號hao和he電dian路lu板ban的de方fang式shi加jia以yi處chu理li,模mo擬ni信xin號hao就jiu會hui衰shuai退tui。這zhe樣yang的de高gao頻pin應ying用yong得de益yi於yu低di阻zu抗kang (50W單端或 100W差分) 模擬輸入,因此,大部分 UHF 和 VHF 電路為 50W係統。為了獲得較高的失真性能,通常使用差分輸入。由於嚴格的規範限製,以及受高頻的影響,高采樣率ADC通常不提供允許使用單端輸入的IRS 選項。原因是:采用 IRS 的ADC需要額外的電路才能轉換到滿量程(FSR),而這對於在高頻/高采樣率下的應用卻並不可行。因此,這個等級的ADC需要高頻、低電阻 (100W差分)的輸入驅動。使用低電阻輸入 ADC,模擬輸入在被應用到用於轉換的采樣/保持 (S/H) 電路之前就已緩衝。所以,並不需要采用在非緩衝 ADC中使用的標準去耦電路 (串聯電阻R,並聯電容C)。在圖1的圖解中使用了一個非緩衝輸入的 ADC (ADC10080),這些去耦元件在圖中標識為 R1、R2(18W) 及 C1 (25W)。
從單端到差分的轉換
中點接線變壓器
(Ruthroff 變壓器)
如前所述,驅動差分 ADC 的輸入必須為差分形式。將單端輸入轉換為ADC 可用的差分信號需要使用一個中點接線變壓器,如圖1所示(在“差分輸入”虛線下可看出變壓器如何接到 ADC 輸入)。
差分輸入的共模電壓(CM)應遵循 VCOM 電壓(在 ADC 上的輸出引腳),以便使 ADC 內部的采樣保持電路正常工作。圖1中的電路允許通過將變壓器的中點接線連接到ADC的 VCOM 輸出來對輸入 CM 加以設定。

變壓器的較低截止頻率不允許低頻內容被耦合進來。因此,這種形式的耦合隻可應用於不需要 DC 以(yi)及(ji)低(di)頻(pin)內(nei)容(rong)的(de)係(xi)統(tong)。除(chu)此(ci)之(zhi)外(wai),這(zhe)個(ge)電(dian)路(lu)也(ye)承(cheng)受(shou)了(le)高(gao)頻(pin)變(bian)壓(ya)器(qi)的(de)泄(xie)漏(lou)效(xiao)應(ying),限(xian)製(zhi)了(le)它(ta)的(de)上(shang)限(xian)工(gong)作(zuo)頻(pin)率(lv)。典(dian)型(xing)的(de)變(bian)壓(ya)器(qi)有(you)上(shang)限(xian)及(ji)下(xia)限(xian)工(gong)作(zuo)頻(pin)率(lv)。較(jiao)低(di)頻(pin)率(lv)限(xian)製(zhi)由(you)初(chu)級(ji)電(dian)感(gan)決(jue)定(ding)。對(dui)於(yu)這(zhe)個(ge)與(yu) 8 位轉換器一起使用的變壓器而言,如果不采用其它的增益校準或調整方法,其工作的頻帶非常窄,受限在 1 MHz ~100MHz,其中,插入損耗變化小於 0.034dB (1 LSB)。
對於最大回波損耗(最小反射),許多較高速度的應用要求對圖1中 J1 (輸入連接器)處的輸入阻抗進行控製,並且要與連接到連接器的電纜特征阻抗相匹配。當電纜的長度超過所遇最短波長的 1/20時,這種要求尤為重要。隻要變壓器回波損耗在頻率極值時性能沒有衰退,就有可能通過設置一個通過輸入的終端電阻 RT 來達成此目標。這樣,輸入阻抗就會接近RT,原(yuan)因(yin)在(zai)於(yu)變(bian)壓(ya)器(qi)回(hui)波(bo)損(sun)耗(hao)已(yi)增(zeng)大(da),足(zu)以(yi)具(ju)有(you)最(zui)小(xiao)負(fu)載(zai)效(xiao)應(ying)。在(zai)較(jiao)高(gao)的(de)頻(pin)率(lv)下(xia),由(you)於(yu)變(bian)壓(ya)器(qi)回(hui)波(bo)損(sun)耗(hao)的(de)減(jian)少(shao),使(shi)用(yong)這(zhe)種(zhong)類(lei)型(xing)的(de)變(bian)壓(ya)器(qi)配(pei)置(zhi)會(hui)使(shi)控(kong)製(zhi)輸(shu)入(ru)端(duan)更(geng)加(jia)困(kun)難(nan)。而(er)這(zhe)正(zheng)是(shi)不(bu)平(ping)衡(heng)變(bian)壓(ya)器(qi)的(de)優(you)勢(shi)所(suo)在(zai)。
不平衡變壓器
(Guanella變壓器)
另一個進行單端到差分轉換的方法是使用不平衡變壓器,如圖2所示。
與圖1相比,這種方式具有下述優點及缺點:
優點:
1. 較高的工作頻率
2. 對於寬帶應用而言,有較高的回波損耗
3. 較佳的增益與相位平衡
缺點:
1. 無法設定共模電壓
2. 無法提供電壓增益
與圖1的中點接線變壓器或 Ruthroff 變壓器相比,不平衡配置有著更高的工作頻率。然而,采用不平衡配置後,因為無法設定共模電壓水平,ADC 輸入必須為 AC 耦合電壓。以ADC08D1500為例,它是一個 8 位、1500MSPS 的轉換器,如果在 AC耦合的模式下工作,就會通過內部電阻自動將其輸入端偏置到適當的共模電壓值。如果ADC的 VCMO 輸出接地,就會以 AC 耦合模式運行。
如圖2所示,使用 AC 耦合電容 (4.7nF),輸入耦合電路的-3dB頻率大約為 677 KHz (=1/(2pReqCeq),其中,Req=100W,Ceq=4.7nF/2=2.35nF)。這個 100W的等效電阻是耦合電容器 (RT2與 ADC 的 100W輸入並聯,總共 50W) 右邊的差分負載與介於不平衡變壓器引腳1 和引腳3(50W)間差分阻抗的串聯組合。

采用圖2的電路,J1終止於 50W 左右,並且假定所驅動的ADC具有100W的差分輸入終端(如 ADC08D1500)。與 100W ADC輸入阻抗並聯的 RT2為 50W,這是從 J1 daojiedideshuruzukang。cishuruzukangyizhibaochiyidingdepinlv,congershibupinghengbianyaqifahuibianyaqidezuoyong。chaoguozhegejiyuteshubupinghengbianyaqijiqihexintezheng、線(xian)圈(quan)間(jian)電(dian)容(rong),以(yi)及(ji)其(qi)它(ta)因(yin)數(shu)的(de)頻(pin)率(lv)範(fan)圍(wei),輸(shu)入(ru)阻(zu)抗(kang)就(jiu)會(hui)偏(pian)離(li)這(zhe)個(ge)值(zhi),並(bing)且(qie)輸(shu)入(ru)反(fan)射(she)會(hui)導(dao)致(zhi)回(hui)波(bo)損(sun)耗(hao)減(jian)少(shao)。大(da)部(bu)分(fen)不(bu)平(ping)衡(heng)變(bian)壓(ya)器(qi)的(de)產(chan)品(pin)手(shou)冊(ce)都(dou)列(lie)出(chu)了(le)幾(ji)個(ge)頻(pin)點(dian)的(de)回(hui)波(bo)損(sun)耗(hao)與(yu)上(shang)限(xian)和(he)下(xia)限(xian)工(gong)作(zuo)頻(pin)率(lv)。
圖3顯示了一個中點接線變壓器 (TC4-14) 以及一個不平衡變壓器 (TC1-1-13M) 的輸入回波損耗,並進行了簡單的比較。

由圖3中可以看出,中點接線變壓器的回波損耗在 700MHz 以下與 1.3GHz 以上時,下降得十分迅速,而不平衡變壓器則具有一定的高出數 MHz 的回波損耗 (》 10dB),並且在頻率到達約 2.6GHz 左zuo右you時shi才cai開kai始shi下xia降jiang。這zhe是shi不bu平ping衡heng變bian壓ya器qi相xiang對dui於yu中zhong點dian接jie線xian變bian壓ya器qi的de優you點dian。在zai較jiao高gao頻pin率lv減jian少shao的de回hui波bo損sun耗hao會hui造zao成cheng一yi種zhong不bu匹pi配pei的de狀zhuang態tai,並bing且qie產chan生sheng較jiao高gao的de反fan射she能neng量liang,這zhe會hui在zai采cai集ji信xin號hao中zhong形xing成cheng不bu想xiang要yao的de諧xie波bo,並bing且qie降jiang低di係xi統tong的de ENOB 性能。
回波損耗 (RL)與 二端口輸入阻抗相關,如式1如示:
RL= 20 Log | (Zin+50)/ (Zin-50)| (1)
舉例來說,10dB 的 RL 與96W 或 26W的輸入阻抗相符合 (根據式1中商的符號而定)。阻抗不連續時的反射波(圖2中的 J1)在源端出來另一個反射之後將會抵達 Rs1 (假定來源與傳輸線並沒有完美匹配)。往返時間為 l/n,其中,l為電纜長度,n為wei通tong過guo傳chuan輸shu線xian介jie質zhi的de波bo速su。構gou成cheng輸shu入ru信xin號hao的de不bu同tong頻pin率lv元yuan件jian,在zai遇yu到dao此ci往wang返fan延yan遲chi並bing且qie加jia上shang原yuan來lai的de入ru射she波bo之zhi後hou會hui回hui到dao中zhong斷duan處chu,從cong而er形xing成cheng最zui終zhong的de信xin號hao。對dui於yu往wang返fan延yan遲chi (2l/n),l為一個重要的諧波(大約是周期 T 的 1/10),其最終的波形將會失真。從數學上講,這裏的T滿足了 T ≤ (20 l/n) 的諧波要求。原因是,對於較短周期的諧波,入射以及反射波會合成(在時間上)交迭形式,這會造成波形的改變。這正是在 ENOB 上降低的原因,因為這個改變的波形將會增加總諧波失真 (THD) 的失真項,從而產生較低的 ENOB。
為了平衡非平衡功能,變壓器的初級與次級總會保持1:1 的比例,因此,此配置不能提供任何電壓增益。
有源單端到差分的轉換
如前所述,變壓器可以被用作轉換器,然而它們在寬帶的應用上有很大的缺點,並且在這些應用中,它們不會在其操作頻率區域中包括 DC 和低頻。基於這個原因,半導體製造商已經導入了有源器件來執行這項功能,以彌補變壓器耦合結構的缺點。
LMH6555 是專門設計用來驅動如圖4顯示為 0.8Vpp的ADC的 100W差分輸入,並且提供一個到終端電纜的固定 50W的輸入阻抗(未顯示於圖4中),以達到最高的回波損耗。單端到差分轉換器會將頻率範圍從DC一直擴展到1.2GHz(此為 LMH6555 的 -3dB 頻寬限製)。通過將ADC的 VCMO連接到 LMH6555 的 VCM_REF 輸入,可以保持精確的輸出共模電壓控製。利用這樣的結構,可以獲得全信號頻譜,而共模控製則可以由 LMH6555 自動實現。圖4中所示的緩衝器 (LMV321) 用來提高ADC的 VCMO 引腳所流出的電流,以使得對於 VCM_REF輸入而言有適當的驅動能力。是否需要緩衝器取決於ADC的電流輸出能力。
LMH6555 的增益(在Vin+下的差分輸出到單端或取決於所驅動輸入的Vin+)確定在 4.8V/V,其配置如圖4所示,其中,Rs1=Rs2=50W。對於輸入信號在振幅上較大的情形,LMH6555 插入增益可以通過增加 Rs2和 Rs1的值來降低。這兩個電阻應該總是相等,以保持對於低輸出偏移的輸入平衡。圖5所示例子中,位於 50W電纜接收端的 LMH6555 的增益通過 Rx 和 Ry降低。通過選擇組件值,LMH6555 電路(J1)的輸入阻抗被保持在50W,以使阻抗匹配。兩個 LMH6555具有 100W的到地等效阻抗,各個組成值都被顯示,以用來維持低輸出偏移電壓。LMH6555的輸入/輸出擺幅關係如式2所示:
Vout (Vpp) = Vin (Vpp) * [ RF/ (2Rs+Rin_diff)] (2)
其中,RF= 430W,Rin_diff=78W,都是LMH6555 特定的值。
Rs是等效電阻,使 LMH6555 的輸入接地(假定它們相等)。增加 Rs會降低增益。重新整理式2,允許使用者決定 Rs的值,可以確定對於一個給定 Vin (Vpp) 的全ADC的輸入擺幅,如式3所示:
Rs=Vin (Vpp) * 268.8 - 39 (3)
LMH6555的等效輸入電阻通過 Rs被增加到100W(由式3計算得出),因此,0.52Vpp輸入會導致ADC輸入恰好為 0.8Vpp,而J1的等效輸入則維持在 50W。
LMH6555將維持低噪聲 (參照19nV/RtHz輸出的平帶),並與它輸入的Rs無關。這是因為 LMH6555 的輸入架構由等效輸入噪聲電壓決定,並且獨立於源電阻。
ADC要求差分輸入的共模電壓(在 +/-50mV內)非常接近它所產生的 VCMO 參考輸出。這是采用1.9V供電電壓的一個結果,因為損失的供電電壓降低了ADC內部的電壓餘量。如果未能保持此共模操作,ADC的全失真性能將會迅速惡化。
除了這種共模現象外,ADC兩個輸入端的任何增益和相位不平衡都會導致獲取錯誤信號。舉例來說,一個 100MHz的方波將會在它的尖峰值有 1.5% 的錯誤。8 位數據采集具有全尺度 0.39% 的 LSB,並且不平衡變壓器等效於3.8LSB。所以,將增益和相位不平衡最小化是非常必要的。
免責聲明:本文為轉載文章,轉載此文目的在於傳遞更多信息,版權歸原作者所有。本文所用視頻、圖片、文字如涉及作品版權問題,請聯係小編進行處理。
特別推薦
- 噪聲中提取真值!瑞盟科技推出MSA2240電流檢測芯片賦能多元高端測量場景
- 10MHz高頻運行!氮矽科技發布集成驅動GaN芯片,助力電源能效再攀新高
- 失真度僅0.002%!力芯微推出超低內阻、超低失真4PST模擬開關
- 一“芯”雙電!聖邦微電子發布雙輸出電源芯片,簡化AFE與音頻設計
- 一機適配萬端:金升陽推出1200W可編程電源,賦能高端裝備製造
技術文章更多>>
- 算力爆發遇上電源革新,大聯大世平集團攜手晶豐明源線上研討會解鎖應用落地
- 築基AI4S:摩爾線程全功能GPU加速中國生命科學自主生態
- 一秒檢測,成本降至萬分之一,光引科技把幾十萬的台式光譜儀“搬”到了手腕上
- AI服務器電源機櫃Power Rack HVDC MW級測試方案
- 突破工藝邊界,奎芯科技LPDDR5X IP矽驗證通過,速率達9600Mbps
技術白皮書下載更多>>
- 車規與基於V2X的車輛協同主動避撞技術展望
- 數字隔離助力新能源汽車安全隔離的新挑戰
- 汽車模塊拋負載的解決方案
- 車用連接器的安全創新應用
- Melexis Actuators Business Unit
- Position / Current Sensors - Triaxis Hall
熱門搜索





